LEMON Manuals: Even more car manuals for everyone: 1960-2025
Home >> Ford >> 1996 >> Aerostar Van Cargo >> Repair and Diagnosis >> Body & Frame >> Power Window System - Power Windows >> Testing >> Power Window Master Switch
April 5, 2026: LEMON Manuals is launched! Read the announcement.

Power Window Master Switch

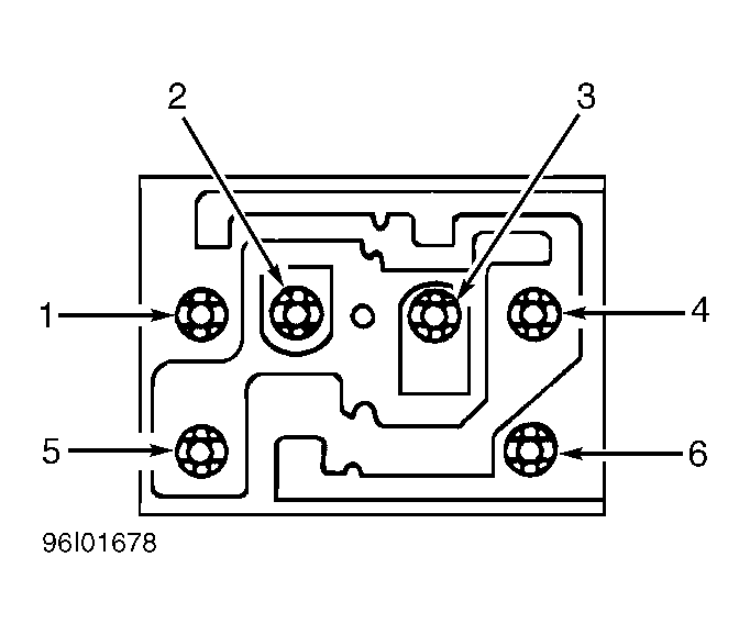
  1. Use self-powered test light or ohmmeter to check switch continuity. With both switches in neutral position, continuity should exist between terminal No. 6 and terminals No. 1, 2, 3, and 4. See Fig 1 .
  2. Place both switches in up position, continuity should not exist between terminal No. 6 and terminals No. 1 and 3. Place both switches in down position, continuity should not exist between terminal No. 6 and terminals No. 2 and 4.
  3. With both switches in neutral position, continuity should not exist between terminal No. 5 and any other terminal. Place both switches in up position, continuity should exist between terminal No. 5 and terminals No. 1 and 3.
  4. Place both switches in down position, continuity should exist between terminal No. 5 and terminals No. 2 and 4. If any switch continuity is not as specified, replace switch.
Fig 1: Power Window Master Switch Connector Terminal ID (Aerostar)
G96I01678