LEMON Manuals: Even more car manuals for everyone: 1960-2025
Home >> Ford >> 1997 >> F-Super Duty 7.3 F, Standard >> Repair and Diagnosis >> Engine Performance >> System >> Engine Controls Tests W/Codes - 7.3L Diesel >> Circuit Tests >> Circuit Test W - Injector Driver Module Enable (IDM-En) >> Diagnostic Aids
April 5, 2026: LEMON Manuals is launched! Read the announcement.

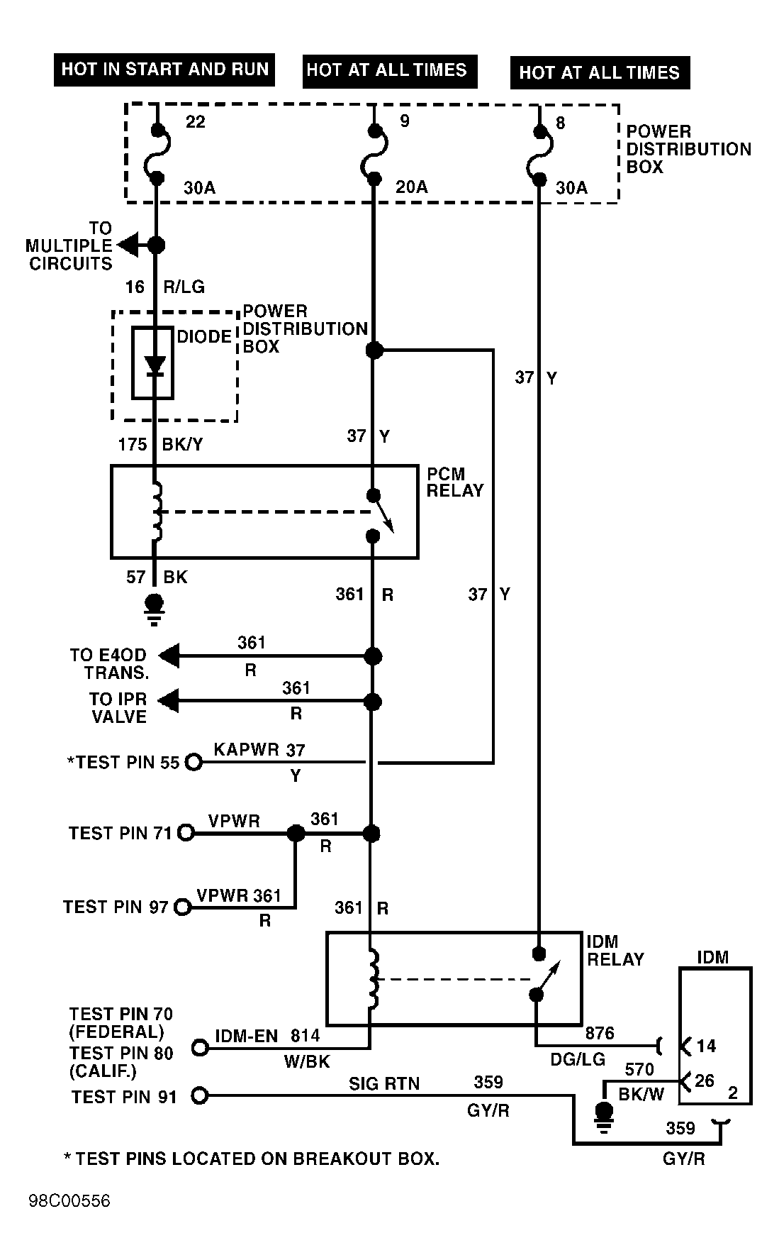
Diagnostic Aids

Perform this test when directed by QUICK TEST. This CIRCUIT TEST is intended to diagnose:

  1. 1) DTCs P1662: Check Circuit No. 814

    This DTC indicates that PCM has detected a IDM-EN circuit malfunction. Possible causes for this fault are:
    • Faulty IDM relay.
    • Open IDM-EN circuit.
    • Blow fuse.
    • Faulty Powertrain Control Module (PCM).

    Remove IDM relay from engine compartment power distribution box. Turn ignition on. Measure resistance between ground and White/Black wire at IDM relay wiring harness connector. If resistance is 100 ohms or more, go to next step. If resistance is less than 100 ohms, go to step 3).

  2. 2) Check For Open Circuit

    Turn ignition off. Disconnect PCM 104-pin connector, and inspect for damaged pins, corrosion and loose wires. Repair as necessary. Install Breakout Box (014-00950), leaving PCM disconnected. Measure resistance of White/Black wire between IDM relay wiring harness connector and test pin No. 70 (Federal Models) or test pin No. 80 (Calif. Models) at breakout box. If resistance is less than 5 ohms, replace PCM. Clear DTCs and repeat QUICK TEST . If resistance is 5 ohms or more, locate and repair open circuit in White/Black wire between PCM connector and IDM connector.
  3. 3) Check Circuit No. 361

    Remove PCM relay from power distribution box. Measure resistance of Red wire between PCM relay wiring harness connector and IDM relay wiring harness connector. If resistance is less than 5 ohms, reinstall PCM relay and go to next step. If resistance is 5 ohms or more, locate and repair open circuit in Red wire.
  4. 4) Check Fuse No. 8

    Remove and inspect No. 8 fuse from power distribution box in engine compartment. If fuse is okay, go to next step. If fuse is blown, locate and repair short to ground between fuse and terminal No. 14 at IDM connector. Clear DTCs and repeat QUICK TEST .
  5. 5) Check For Open Circuit

    Ensure No. 8 fuse is removed. Measure resistance of Yellow wire between non-powered side of No. 8 fuse holder and IDM relay connector. If resistance is less than 5 ohms, go to next step. If resistance is 5 ohms or more, locate and repair open circuit in Yellow wire. Clear DTCs and repeat QUICK TEST .
  6. 6) Check Circuit No. 876

    Disconnect Injector Driver Module (IDM) 40-pin connector. IDM is located on left side of engine compartment. Measure resistance of Dark Green/Light Green wire between IDM relay connector and terminal No. 14 at IDM connector. If resistance is less than 5 ohms, go to next step. If resistance is 5 ohms or more, locate and repair open circuit in Dark Green/Light Green wire. Clear DTCs and repeat QUICK TEST .
  7. 7) Check IDM Relay

    Reinstall IDM relay. Ensure No. 8 fuse is removed and IDM is disconnected. Turn ignition on. Measure resistance between non-powered side of No. 8 fuse holder (Yellow wire) and terminal No. 14 (Dark Green/Light Green wire) at IDM connector. If resistance is less than 5 ohms, go to next step. If resistance is 5 ohms or more, replace IDM relay. Reconnect all connectors. Clear DTCs and repeat QUICK TEST .
  8. 8) Check IDM Ground Circuit

    Measure resistance of Black/White wire between ground and terminal No. 26 at IDM connector. If resistance is less than 5 ohms, replace IDM. Clear DTCs and repeat QUICK TEST . If resistance is 5 ohms or more, locate and repair open circuit in Black/White wire. Clear DTCs and repeat QUICK TEST.
    NOTE: A break in step numbering sequence occurs at this point. Procedure skips from step 8) to step 10). No test procedures have been omitted.
  9. 10) Check IDM Relay

    Install IDM relay. Ensure IDM is disconnected. Turn ignition on. Measure voltage between ground and terminal No. 14 (Dark Green/Light Green wire) at IDM connector. If battery voltage is present, go to step 8). If battery voltage is not present, replace IDM relay. Clear DTCs and repeat QUICK TEST .