LEMON Manuals: Even more car manuals for everyone: 1960-2025
Home >> Ford >> 1997 >> Mustang V6-3.8L VIN 4 >> Repair and Diagnosis >> Relays and Modules >> Relays and Modules - Powertrain Management >> Relays and Modules - Computers and Control Systems >> Integrated Control Relay Module >> Diagrams >> Electrical Diagrams
April 5, 2026: LEMON Manuals is launched! Read the announcement.

Electrical Diagrams

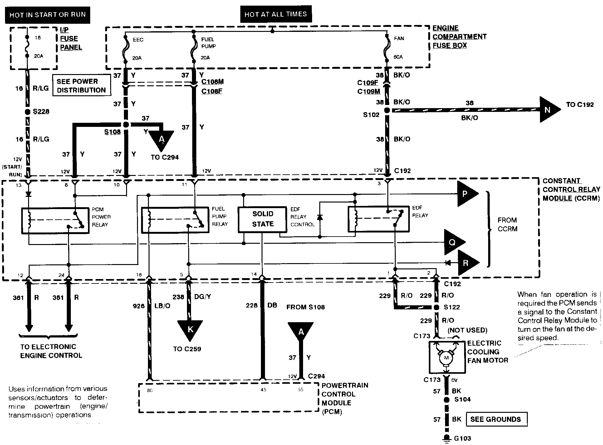
Electronic Engine Control (Part 7 Of 8):






Electronic Engine Control (Part 8 Of 8):






Note: For related wiring diagrams, refer to Powertrain Management/Electrical Diagrams. Electrical Diagrams