LEMON Manuals: Even more car manuals for everyone: 1960-2025
Home >> Ford >> 1997 >> Windstar V6-3.8L VIN 4 >> Repair and Diagnosis >> Powertrain Management >> Computers and Control Systems >> Relays and Modules - Computers and Control Systems >> Integrated Control Relay Module >> Diagrams >> Electrical Diagrams >> Constant Control Relay Module (CCRM) Wiring Diagram
April 5, 2026: LEMON Manuals is launched! Read the announcement.

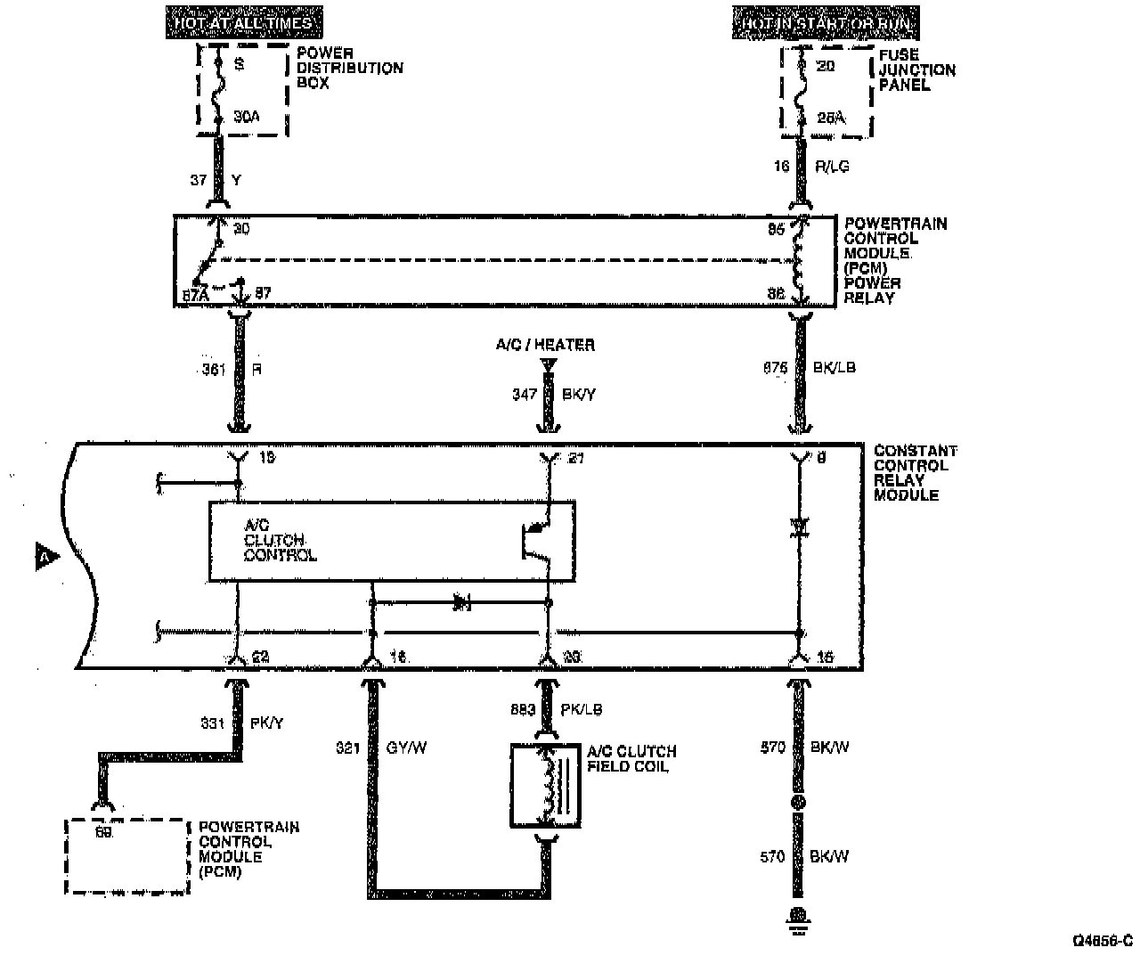
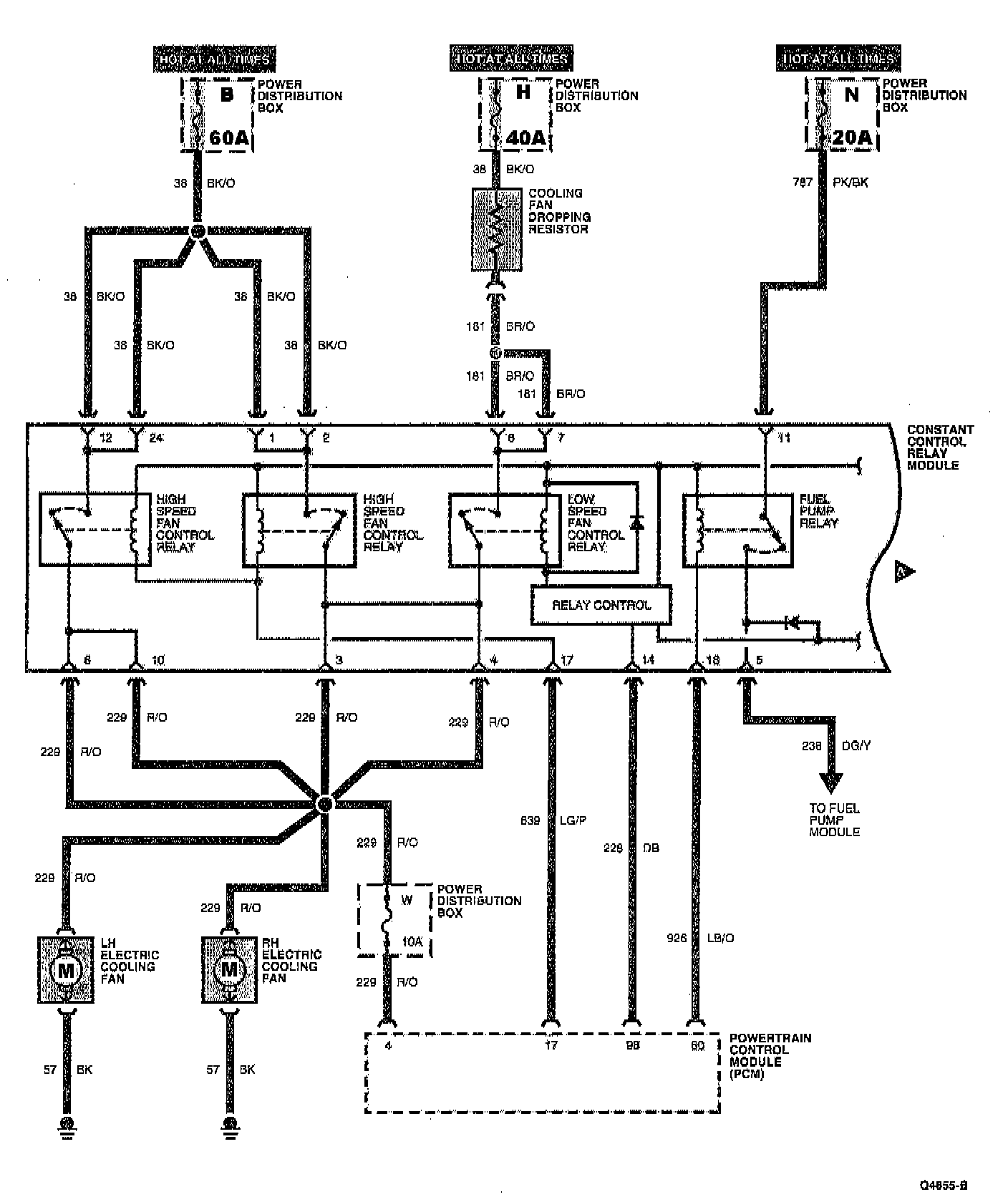
Constant Control Relay Module (CCRM) Wiring Diagram