LEMON Manuals: Even more car manuals for everyone: 1960-2025
Home >> Ford >> 2000 >> Contour SE, 2.5 L, Automatic >> Repair and Diagnosis >> External Pages >> Different car >> Section 505 (MULTIFUNCTION Electronic Control Modules System) >> Diagnosis And Testing >> Smart Junction Box (SJB) >> Pinpoint Tests >> Pinpoint Test A: The Smart Junction Box (SJB) Does Not Respond To The Diagnostic Tool
April 5, 2026: LEMON Manuals is launched! Read the announcement.

Pinpoint Test A: The Smart Junction Box (SJB) Does Not Respond To The Diagnostic Tool

WARNING: This page is about a different car, the 2004 Ford Ranger. However, it is still accessible from the selected car via links, so may be relevant.
  1. A1 CHECK THE SJB CONNECTORS FOR DAMAGE 
    • Key in OFF position.
    • Disconnect: SJB C2280a, C2280c and C2280d.
    • Inspect the SJB connectors for damage.
    • Are the SJB connectors OK? 
    • Yes  : GO to A2.
    • No  : REPAIR the SJB connector in question. CARRY OUT the data link diagnostics test.
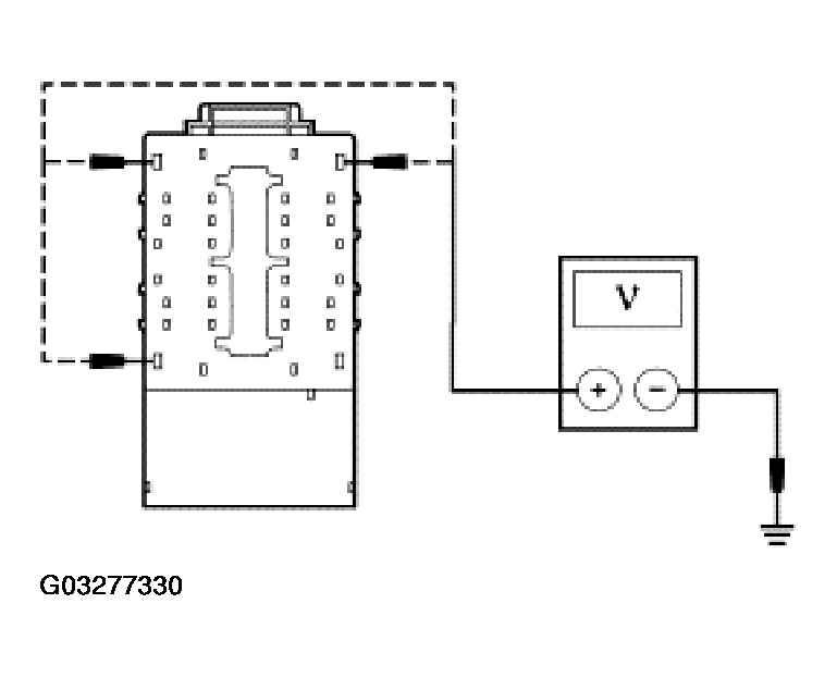
  2. A2 CHECK THE SJB POWER CIRCUITS 
    • Key in ON position.
    • Measure the voltage between the SJB power circuits and ground. Refer to the following table for connector, pin and circuit numbers.
      Fig 1: Checking SJB Power Circuits
      G03277330Courtesy of FORD MOTOR CO.
      Connector Pin Circuit
      C2280a 1 1523 (DG)
      C2280a 29 1524 (DB)
      C2280a 32 1118 (RD)
    • Are the voltages greater than 10 volts? 
    1. Yes  : GO to A3.
    2. No  : REPAIR the circuit in question.

      CARRY OUT the data link diagnostics test.

  3. A3 CHECK THE SJB GROUND CIRCUITS 
    • Key in OFF position.
    • Measure the resistance between the SJB C2280c pin 1, circuit 570 (BK/WH), harness side and ground; and between the SJB C2280c pin 8, circuit 57 (BK), harness side and ground.
      Fig 2: Checking SJB Ground Circuits
      G03277331Courtesy of FORD MOTOR CO.
    • Are the resistances less than 5 ohms? 
    1. Yes  : GO to A4.
    2. No  : REPAIR the circuit in question.

      CARRY OUT the data link diagnostics test.

  4. A4 CHECK ISO COMMUNICATION CIRCUIT 70 (LB/WH) BETWEEN THE DLC C251 AND THE SJB C4 FOR AN OPEN 
    • Measure the resistance between the DLC C251 pin 7, circuit 70 (LB/WH), harness side and the SJB C2280d pin 7, circuit 70 (LB/WH), harness side.
      Fig 3: Checking ISO Communication Circuit 70 (LB/WH) Between DLC C251 And SJB C4 For An Open
      G03277332Courtesy of FORD MOTOR CO.
    • Is the resistance less than 5 ohms? 
    1. Yes  : REFER to MODULE COMMUNICATIONS NETWORK to continue communication diagnostics.
    2. No  : REPAIR the circuit. CARRY OUT the data link diagnostics test.