LEMON Manuals: Even more car manuals for everyone: 1960-2025
Home >> Ford >> 2000 >> Focus ZX3, Automatic >> Repair and Diagnosis >> External Pages >> Different car >> Section 221 (Supplemental Inflatable Restraint System) >> Diagnostic Tests >> Test G: Occupant Classification Sensor (OCS) Circuit Fault (DTC B2290) >> Possible Causes
April 5, 2026: LEMON Manuals is launched! Read the announcement.

Possible Causes

WARNING: This page is about a different car, the 2003 Ford Windstar. However, it is still accessible from the selected car via links, so may be relevant.

OCS circuit fault could be caused by damaged wiring, terminals or connectors, or a faulty OCS system or faulty RCM.

  1. Check for hard or intermittent DTC

    Turn ignition switch to OFF position. Connect scan tool to Data Link Connector (DLC). See USING SCAN TOOL  under DIAGNOSTICS. Retrieve, flag and record any continuous Diagnostic Trouble Codes (DTCs). See RETRIEVING FAULT CODES  under DIAGNOSTICS. Flag DTC B2290. See BIT-MAPPED DIAGNOSTIC TROUBLE CODES  under DIAGNOSTICS. Retrieve and record any flagged DTCs. Perform on-demand self-test. See ON-DEMAND SELF-TEST  under DIAGNOSTICS. Retrieve and record any flagged DTCs. If flagged fault "?" was retrieved during on-demand self-test, multiple faults exist and all steps of diagnostic procedure must be performed. On models equipped with original part OCS, if DTC B2290 was retrieved during on-demand self-test, fault is hard.
    • For communication (COMM) fault, go to next step.
    • For internal (INT) fault, replace OCS system. See OCCUPANT CLASSIFICATION SENSOR (OCS) SYSTEM  under REMOVAL & INSTALLATION. Go to step  20 .
    • For calibration fault, replace OCS system. Go to step  20 .
    • For OCS pressure sensor fault, go to step  11 .
    • If DTC B2290 was not retrieved during on-demand self-test, fault is intermittent. Go to step  19 .

    On models equipped with service part OCS, if DTC B2290 was retrieved during on-demand self-test, fault is hard.

    • For communication (COMM) fault, go to next step.
    • For internal (INT) fault, replace OCS system. See OCCUPANT CLASSIFICATION SENSOR (OCS) SYSTEM  under REMOVAL & INSTALLATION. Go to step  20 .
    • For calibration fault, replace OCS system. Go to step  20 .
    • For OCS pressure sensor fault, replace OCS system. Go to step  20 .
    • If DTC B2290 was not retrieved during on-demand self-test, fault is intermittent. Go to step  19 .
  2. Check seat wiring & connectors

    Disable air bag system. See DISABLING SYSTEM  under DISABLING & ACTIVATING AIR BAG SYSTEM. Visually inspect all OCS system and seat wiring harnesses and connectors. If wiring harnesses and connectors are okay, go to next step. If wiring harnesses and connectors are damaged, repair as necessary. Go to step  20 .
  3. Check ignition circuit for open

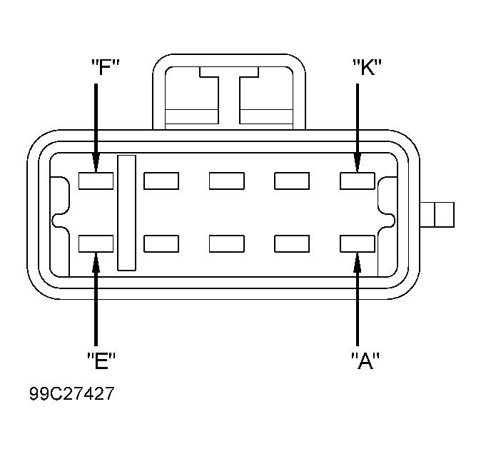
    Access and disconnect OCS connector C3043 from OCS Electronic Control Unit (ECU). See OCCUPANT CLASSIFICATION SENSOR (OCS) SYSTEM  under REMOVAL & INSTALLATION. Turn ignition switch to RUN position. Position front seat in vehicle and reconnect seat floor harness connectors. Turn ignition switch to RUN position. Measure voltage between ground and harness side of OCS connector C3043, terminal "G" (Orange/Yellow wire, circuit No. 609). See Fig 1 . If voltage is more than 10 volts, go to next step. If voltage is less than 10 volts, repair open in Orange/Yellow wire. See WIRING DIAGRAMS  .Go to step  20 .
  4. Check ground circuit for open

    Turn ignition switch to OFF position. Measure resistance between ground and OCS connector C3043, terminal "D" (Black wire, circuit No. 1205). If resistance is less than 5 ohms, go to next step. If resistance is more than 5 ohms, repair open in Black wire. Go to step  20 .
  5. Check for short to battery between OCS ECU & RCM

    Access and disconnect RCM connectors C2041A and C2041B. See RESTRAINTS CONTROL MODULE (RCM)  under REMOVAL & INSTALLATION. Turn ignition switch to RUN position. Measure voltage between ground and harness side of OCS connector C3043, terminal "F" (Dark Green/Violet wire, circuit No. 1556). Measure voltage between ground and harness side of OCS connector C3043, terminal "E" (Dark Blue/Orange wire, circuit No. 1557). If voltage is less than 0.2 volt in both circuits, go to next step. If voltage is more than 0.2 volt in either circuit, repair short to battery in appropriate wire. Go to step  20 .
  6. Check for short to ground between OCS ECU & RCM

    Turn ignition switch to OFF position. Measure resistance between ground and harness side of OCS connector C3043, terminal "F" (Dark Green/Violet wire). Measure resistance between ground and harness side of OCS connector C3043, terminal "E" (Dark Blue/Orange wire). If resistance is more than one megohm in both circuits, go to next step. If resistance is less than one megohm in either circuit, repair short to ground in appropriate wire. Go to step  20 .
  7. Check circuit for open between OCS ECU & RCM

    Measure resistance between harness side of RCM connector C2041A, terminal No. 1 and harness side of OCS connector C3043, terminal "F" (Dark Green/Violet wire). See Figure & Fig 1 . If resistance is less than 0.5 ohm, go to next step. If resistance is more than 0.5 ohm, repair open in Dark Green/Violet wire. Go to step  20 .
  8. Check circuit for open between OCS ECU & RCM

    Measure resistance between harness side of RCM connector C2041A, terminal No. 2 and harness side of OCS connector C3043, terminal "E" (Dark Blue/Orange wire). If resistance is less than 0.5 ohm, go to next step. If resistance is more than 0.5 ohm, repair open in Dark Blue/Orange wire. Go to step  20 .
  9. Check circuit for short between OCS ECU & RCM

    Measure resistance between harness side of OCS connector C3043, terminals "F" (Dark Green/Violet wire) and "E" (Dark Blue/Orange wire). If resistance is more than one megohm, go to next step. If resistance is less than one megohm, repair short between Dark Green/Violet and Dark Blue/Orange wires. Go to step  20 .
    NOTE: Ensure all air bag system simulators, sensor electrical connectors and RCM electrical connectors are connected prior to carrying out on-demand self-test or erroneous faults may be set.
  10. Confirm RCM fault

    Install known good RCM. Connect both RCM connectors. Connect OCS harness connector C3043. Turn ignition switch to ON position. Zero OCS. See ZERO OCCUPANT CLASSIFICATION SENSOR (OCS)  under DIAGNOSTICS. Perform on-demand self-test. Flag DTC B2290. Retrieve and record any flagged faults. If DTC B2290 was retrieved during on-demand self-test and "?" was flagged by scan tool, perform entire diagnostic test. Replace OCS system. Go to step  20 . If DTC B2290 was not retrieved during on-demand self-test, fault is corrected. Go to step  20 .
  11. Check seat wiring & connectors

    Disable air bag system. See DISABLING SYSTEM  under DISABLING & ACTIVATING AIR BAG SYSTEM. Visually inspect all OCS system and seat wiring harnesses and connectors. If wiring harnesses and connectors are okay, go to next step. If wiring harnesses and connectors are damaged, repair as necessary. Go to step  20 .
  12. Check circuits for short to battery

    Access and disconnect both RCM connectors C2041A and C2041B. See RESTRAINTS CONTROL MODULE (RCM)  under REMOVAL & INSTALLATION. Access and disconnect OCS connector C3042 from OCS pressure sensor. See OCCUPANT CLASSIFICATION SENSOR (OCS) SYSTEM  under REMOVAL & INSTALLATION. Position front seat in vehicle and reconnect seat floor harness connectors. Turn ignition switch to RUN position. Measure voltage between ground and harness side of OCS pressure sensor connector C3042, terminals "A" (Gray/Light Blue wire, circuit No. 1569), "B" (Tan/Black wire, circuit No. 1570) and "C" (Red/White wire, circuit No. 1568). See Fig 2 . If voltage is more than 0.2 volt in any circuit, repair short to battery in appropriate wire. Go to step  20 . If voltage is less than 0.2 volt in all circuits, go to next step.
  13. Check circuits for short to ground

    Turn ignition switch to OFF position. Measure resistance between ground and harness side of OCS pressure sensor connector C3042, terminals "A" (Gray/Light Blue wire), "B" (Tan/Black wire) and "C" (Red/White wire). If resistance is more than one megohm, go to next step. If resistance is less than one megohm, repair short to ground in appropriate circuit. Go to step  20 .
  14. Check circuit for open between OCS pressure sensor & OCS ECU

    Disconnect OCS ECU harness connector C3043. Measure resistance between harness side of OCS ECU connector C3043, terminal "J" and harness side of OCS pressure sensor connector C3042, terminal "C" (Red/White wire). See Fig 1 & Fig 2 . If resistance is less than 0.5 ohm, go to next step. If resistance is more than 0.5 ohm, repair open in Red/White wire. Go to step  20 .
  15. Check circuit for open between OCS pressure sensor & OCS ECU

    Measure resistance between harness side of OCS ECU connector C3043, terminal "H" and harness side of OCS pressure sensor connector C3042, terminal "A" (Gray/Light Blue wire). If resistance is less than 0.5 ohm, go to next step. If resistance is more than 0.5 ohm, repair open in Gray/Light Blue wire. Go to step  20 .
  16. Check circuit for open between OCS pressure sensor & OCS ECU

    Measure resistance between harness side of OCS ECU connector C3043, terminal "K" and harness side of OCS pressure sensor connector C3042, terminal "B" (Tan/Black wire). If resistance is less than 0.5 ohm, go to next step. If resistance is more than 0.5 ohm, repair open in Tan/Black wire. Go to step  20 .
  17. Check circuits for short

    Measure resistance between harness side of OCS pressure sensor connector C3042, terminal "C" (Red/White wire) and "B" (Tan/Black wire). Measure resistance between harness side of OCS pressure sensor connector C3042, terminal "C" (Red/White wire) and "A" (Gray/Light Blue wire). Measure resistance between harness side of OCS pressure sensor connector C3042, terminal "B" (Tan/Black wire) and "A" (Gray/Light Blue wire). If resistance is more than one megohm between all circuits, go to next step. If resistance is less one megohm between any circuit, repair short between appropriate wires. Go to step  20 .
    NOTE: Ensure all air bag system simulators, sensor electrical connectors and RCM electrical connectors are connected prior to carrying out on-demand self-test or erroneous faults may be set.
  18. Check OCS

    Install NEW OCS system service kit. Reconnect RCM connectors. Zero OCS. See ZERO OCCUPANT CLASSIFICATION SENSOR (OCS)  under DIAGNOSTICS. Turn ignition switch to ON position. Perform on-demand self-test. Flag DTC B2290. Retrieve and record any flagged faults. If flagged fault "?" was retrieved during on-demand self-test, multiple faults exist and all steps of diagnostic procedure must be performed. If DTC B2290 was retrieved during on-demand self-test, replace RCM. Go to step  20 . If DTC B2290 was retrieved during on-demand self-test, fault is corrected. Go to step  20 .
  19. Check for intermittent fault

    Turn ignition switch to OFF position. Disable air bag system. See DISABLING SYSTEM  under DISABLING & ACTIVATING AIR BAG SYSTEM. Turn ignition switch to ON position. Perform on-demand self-test. If flagged fault "?" was retrieved during on-demand self-test in step  1 , multiple faults exist and all steps of diagnostic procedure must be performed. On models equipped with original part OCS, if DTC B2290 was retrieved during on-demand self-test, fault is hard.
    • For communication (COMM) fault, go to step  2 .
    • For internal (INT) fault, replace OCS system. See OCCUPANT CLASSIFICATION SENSOR (OCS) SYSTEM  under REMOVAL & INSTALLATION. Go to next step.
    • For calibration fault, replace OCS system. Go to next step.
    • For OCS pressure sensor fault, go to step  11 .

    On models equipped with service part OCS, if DTC B2290 was retrieved during on-demand self-test, fault is hard.

    • For communication (COMM) fault, go to step  2 .
    • For internal (INT) fault, replace OCS system. See OCCUPANT CLASSIFICATION SENSOR (OCS) SYSTEM  under REMOVAL & INSTALLATION. Go to next step.
    • For calibration fault, replace OCS system. Go to next step.
    • For OCS pressure sensor fault, replace OCS system. Go to next step.

    If DTC B2290 was not retrieved during on-demand self-test, check for cause of intermittent fault. Attempt to recreate fault by flexing wire harness and cycling ignition switch frequently. Repair any intermittent problems found. Go to next step.

  20. Check for additional DTCs

    Refer to continuous DTCs recorded in step  1 . If any continuous DTCs were retrieved, go to diagnostic trouble code identification table for direction to appropriate test. See DIAGNOSTIC TROUBLE CODE IDENTIFICATION  table. DO NOT clear any DTCs until all DTCs have been resolved. If no DTCs were retrieved, reconnect air bag system. Activate air bag system. See ACTIVATING SYSTEM  under DISABLING & ACTIVATING AIR BAG SYSTEM. Clear all DTCs. See CLEARING FAULT CODES  under DIAGNOSTICS.
Fig 1: Identifying Occupant Classification Sensor (OCS) Module Connector C3043 Terminals
G99C27427Courtesy of FORD MOTOR CO.
Fig 2: Identifying Occupant Classification Sensor (OCS) Pressure Sensor Connector C3042 Terminals
G99E27478Courtesy of FORD MOTOR CO.