LEMON Manuals: Even more car manuals for everyone: 1960-2025
Home >> Ford >> 2003 >> Excursion 5.4 L, RWD >> Repair and Diagnosis (Single Page) >> External Pages >> Different car >> Section 385 (Electronic Feature) >> Diagnosis And Testing >> Electronic Compass >> Symptom Chart >> Pinpoint Test M: The Compass Is Inoperative >> Overview
April 5, 2026: LEMON Manuals is launched! Read the announcement.

Pinpoint Test M: The Compass Is Inoperative: Overview

WARNING: This page is about a different car, the 2004 Lincoln LS. However, it is still accessible from the selected car via links, so may be relevant.

Test Step 

  1. M1 CHECK THE VEHICLE OPTIONS 
    • Check the vehicle options.
    • Is the vehicle equipped with navigation? 

    Result / Action to Take 

    1. Yes  : GO to M2.
    2. No  : GO to  M4.
  2. M2 CHECK CIRCUIT 75-AD15 (YE/BU) FOR VOLTAGE 
    • Key in OFF position.
    • Disconnect: Rear View Mirror C911.
    • Key in ON position.
    • Measure the voltage between the rear view mirror C911-13, circuit 75-AD15 (YE/BU), harness side and ground.
      Fig 1: Checking Circuit 75-AD15 (YE/BU) For Voltage
      G03203363Courtesy of FORD MOTOR CO.
    • Is the voltage greater than 10 volts? 
    1. Yes  : GO to M3.
    2. No  : REPAIR the circuit. Test the system for normal operation.
  3. M3 CHECK CIRCUIT 31-AD15 (BK) FOR AN OPEN 
    • Key in OFF position.
    • Measure the resistance between the rear view mirror C911-2, circuit 31-AD15 (BK/OG), harness side and ground.
      Fig 2: Measuring Resistance Between Rear View Mirror C911-2 Circuit 31-AD15 (BK/OG) Harness Side And Ground
      G03203364Courtesy of FORD MOTOR CO.
    • Is the resistance less than 5 ohms? 
    1. Yes  : INSTALL a new rear view mirror. REFER to EXTERIOR TRIM . TEST the system for normal operation.
    2. No  : REPAIR the circuit. Test the system for normal operation.
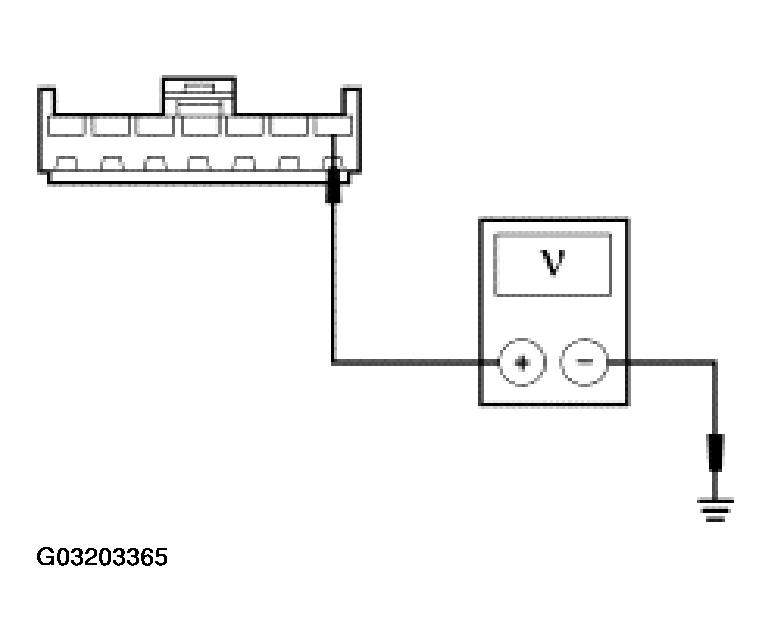
  4. M4 CHECK CIRCUIT 75-AD15 (YE/BU) FOR VOLTAGE - ELECTROCHROMATIC REAR VIEW MIRROR 
    • Key in OFF position.
    • Disconnect: Rear View Mirror C9012.
    • Key in ON position.
    • Measure the voltage between the rear view mirror C9012-1, circuit 75-AD15 (YE/BU), harness side and ground.
      Fig 3: Measuring Voltage Between Rear View Mirror C9012-1 Circuit 75-AD15 (YE/BU) Harness Side And Ground
      G03203365Courtesy of FORD MOTOR CO.
    • Is the voltage greater than 10 volts? 
    1. Yes  : GO to M5.
    2. No  : REPAIR the circuit. Test the system for normal operation.
  5. M5 CHECK CIRCUIT 31-AD15 (BK/OG) FOR AN OPEN ELECTROCHROMATIC REAR VIEW MIRROR 
    • Key in OFF position.
    • Measure the resistance between the rear view mirror C9012-2, circuit 31-AD15 (BK/OG), harness side and ground.
      Fig 4: Measuring Resistance Between Rear View Mirror C9012-2 Circuit 31-AD15 (BK/OG) Harness Side And Ground
      G03203366Courtesy of FORD MOTOR CO.
    • Is the resistance less than 5 ohms? 
    1. Yes  : INSTALL a new rear view mirror. REFER to EXTERIOR TRIM . TEST the system for normal operation.
    2. No  : REPAIR the circuit. Test the system for normal operation.