LEMON Manuals: Even more car manuals for everyone: 1960-2025
Home >> Ford >> 2003 >> Windstar Base >> Repair and Diagnosis >> Engine Performance >> System >> Engine Controls - System Test JE Through Z - CNG, Flex-Fuel & Gasoline >> Test KF: Fan Control Relay >> Testing
April 5, 2026: LEMON Manuals is launched! Read the announcement.

Test KF: Fan Control Relay: Testing

    NOTE: For additional testing information, see DIAGNOSTIC AIDS .
    NOTE: High Speed Fan (HFC) relay No. 1 and 2 may also be referred to as EDF or HEDF relay respectively.

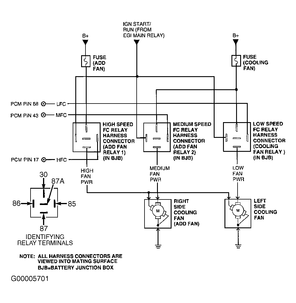
  1. 1) For KOEO & KOER Only DTC P0480, P0481, P0482, P1474, P1477 & P1479: Check VPWR (Or IGN START/RUN On Escape) Voltage To Applicable Fan Control Relay
    DTC P0480 or P1474 is set when PCM grounds LFC circuit and PCM detects excessive current draw is detected on LFC circuit; or with LFC circuit not grounded by PCM and PCM does not detect voltage on LFC circuit. PCM expects to detect VPWR voltage coming through LFC relay (or CCRM) coil to LFC circuit. DTC P1477 is set when MFC output is commanded ON (grounded) and PCM detects excessive current draw on MFC circuit; or with MFC circuit commanded OFF, PCM does not detect voltage on MFC circuit. PCM expects to detect IGN START/RUN voltage coming through MFC relay coil to MFC circuit. DTC P0481 or P1479 is set when HFC output is commanded ON (grounded) and PCM detects excessive current draw on HFC circuit; or with HFC circuit commanded OFF, PCM does not detect voltage on HFC circuit. PCM expects to detect VPWR voltage coming through HFC relay (or CCRM) coil to HFC circuit. Possible causes are:
    • Open Or Shorted LFC, MFC Or HFC Circuit
    • Open VPWR Circuit (Or IGN START/RUN Circuit On Escape) To LFC, MFC Or HFC Relay
    • Faulty LFC, MFC Or HFC Relay
    • Faulty PCM

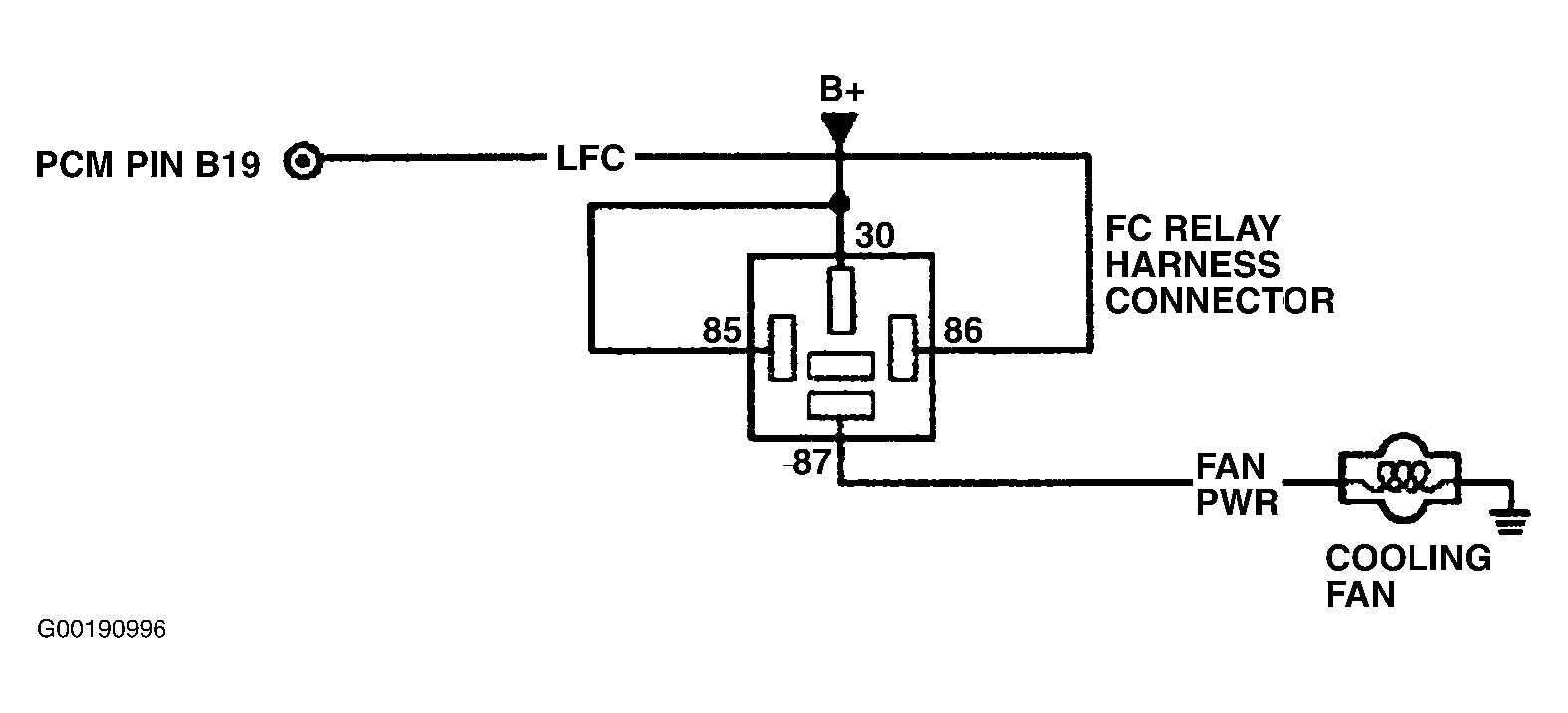
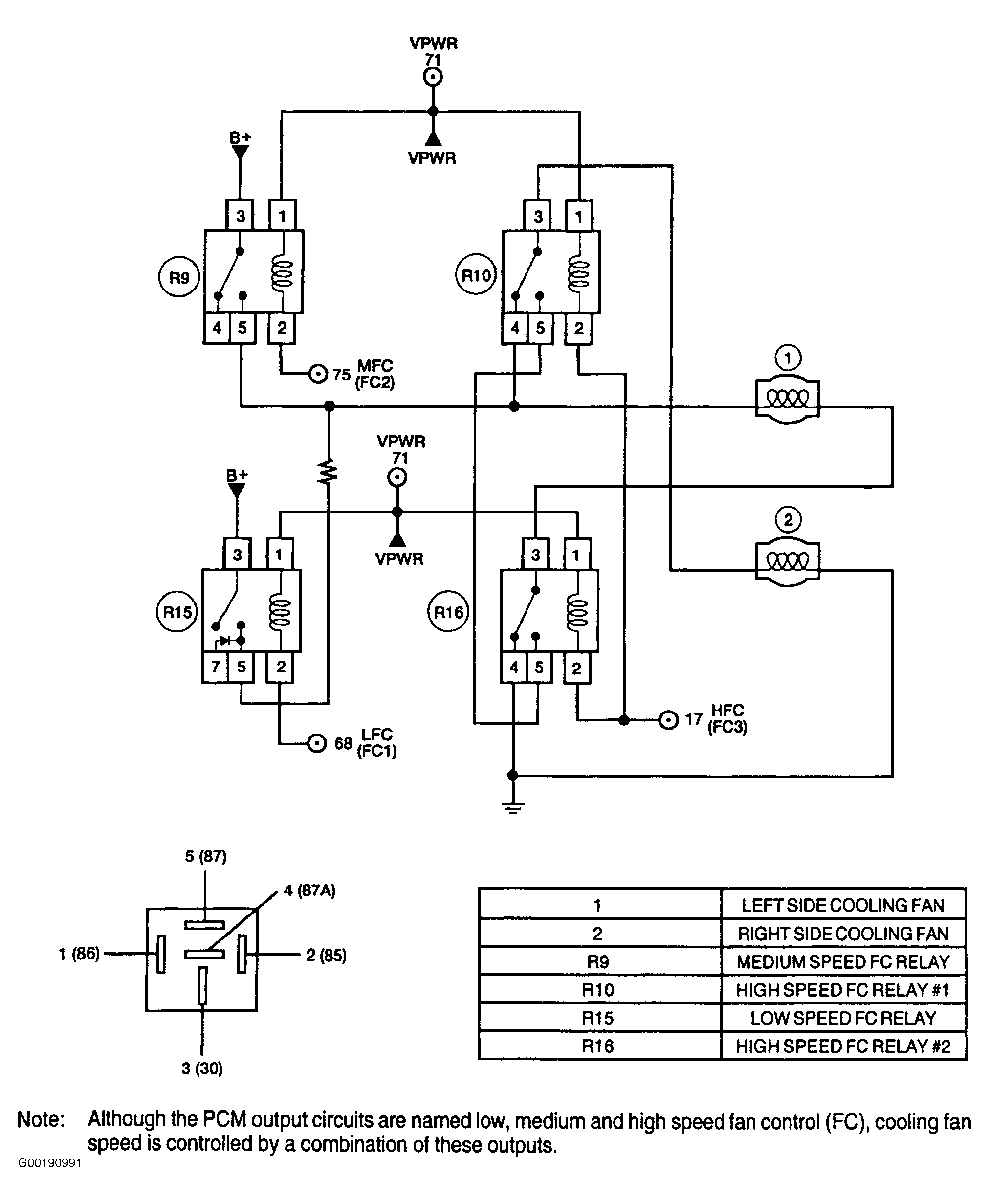
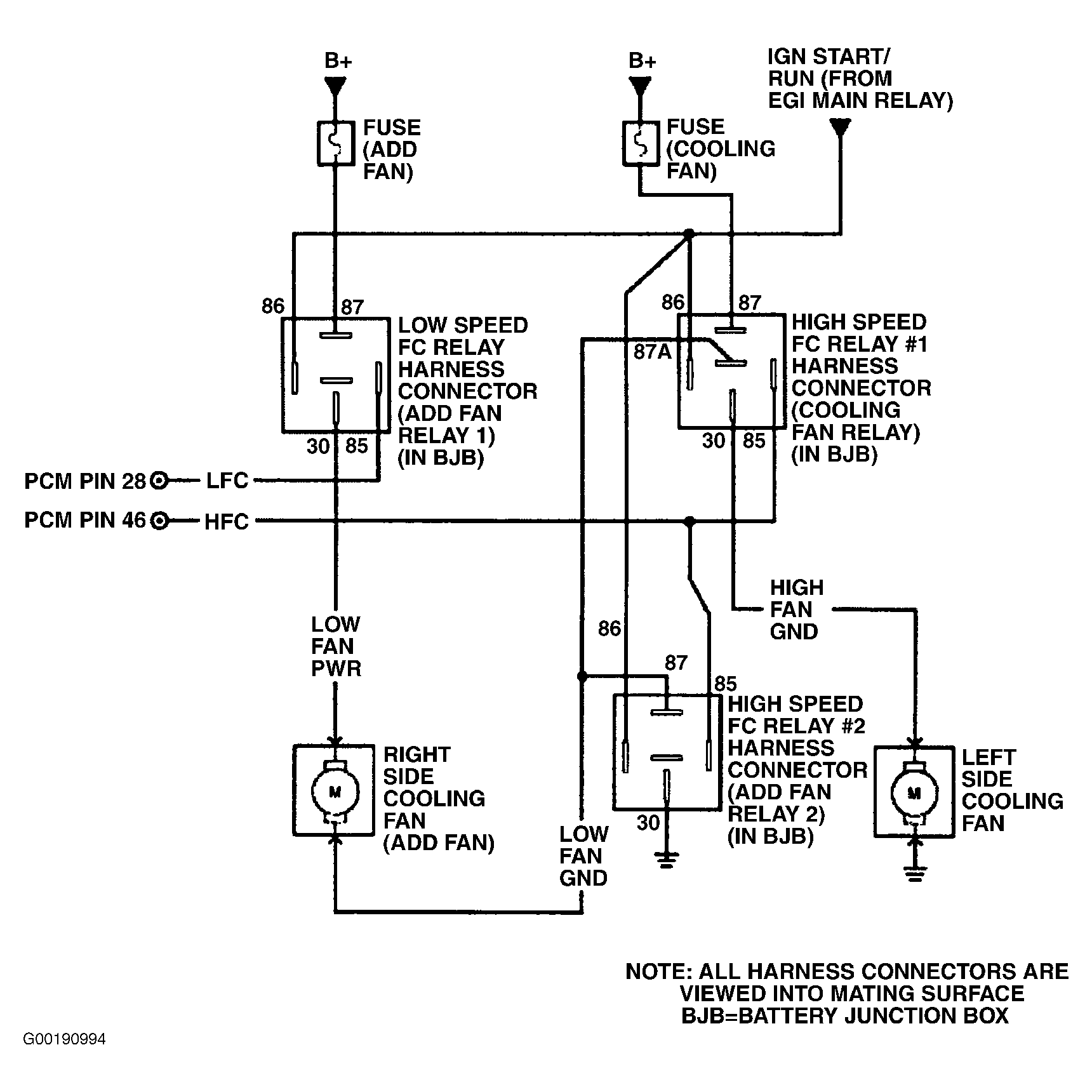
    Turn ignition switch to OFF position. Remove appropriate fan control (LFC, MFC or HFC) relay. See COOLING FAN RELAY LOCATIONS  table. Turn ignition switch to ON position. Using a DVOM, measure voltage between negative battery terminal and VPWR (IGN START/RUN on Escape) circuit at appropriate fan control relay cavity. See Figure-Figure . If voltage is more than 10.5 volts, go to next step. If voltage is 10.5 volts or less, repair open in VPWR (or IGN START/RUN) circuit to appropriate fan control relay.

  2. 2) Check For LFC, MFC Or HFC Circuit Cycling

    Turn ignition switch to OFF position. Connect scan tool to Data Link Connector (DLC). Turn ignition switch to ON position. Connect a test light between VPWR (or IGN START/RUN) circuit and LFC, MFC or HFC circuit at appropriate fan control relay cavity. See Figure-Figure . Using scan tool, access OUTPUT TEST MODE. See OUTPUT TEST MODE under ADDITIONAL SYSTEM FUNCTIONS. Observe test light while commanding appropriate cooling fan speed (LFC, MFC or HFC) ON and OFF. On Escape, Sable and Taurus, commanding low speed fan ON will also command medium fan ON. If test light illuminates and then turns off when appropriate fan control relay is commanded, replace faulty fan control relay. If test light does not illuminate and then turn off when appropriate fan control relay is commanded, repeat this test step. If test light still does not illuminate and then turn off when appropriate fan control relay is commanded, turn ignition switch to OFF position, remove test light and go to next step.
  3. 3) Check LFC, MFC Or HFC Circuit For Short To PWR In Harness

    Turn ignition switch to OFF position. Disconnect PCM connector(s). Inspect connector for loose, damaged or corroded terminals. Repair as necessary. Turn ignition switch to ON position. Using a DVOM, measure voltage between negative battery terminal and LFC, MFC or HFC circuit at appropriate fan control relay cavity. See Figure-Figure . If voltage is less than one volt, go to next step. If voltage is one volt or more, repair LFC, MFC or HFC circuit for short to PWR.
  4. 4) Check LFC, MFC Or HFC Circuit For Short To Ground In Harness

    Turn ignition switch to OFF position. Disconnect scan tool from DLC. Using a DVOM, measure resistance between negative battery terminal and LFC, MFC or HFC circuit at appropriate fan control relay cavity. If resistance is more than 10 k/ohms, go to next step. If resistance is 10 k/ohms or less, repair LFC, MFC or HFC circuit for short to ground.
  5. 5) Check For Open LFC, MFC Or HFC Circuit

    Using a DVOM, measure resistance of LFC, MFC or HFC circuit between PCM harness connector and appropriate fan control relay cavity. See Figure-Figure . If resistance is less than 5 ohms, replace PCM. If resistance is 5 ohms or more, repair open in LFC, MFC or HFC circuit.
    NOTE: A break in step numbering sequence occurs at this point. Procedure skips from step 5) to step 7). No test procedures have been omitted.
  6. NOTE: For additional testing information, see DIAGNOSTIC AIDS .
    NOTE: High Speed Fan (HFC) relay No. 1 and 2 may also be referred to as EDF or HEDF relay respectively.

  7. 6) For KOEO & KOER Only DTC P0481 & P1479: Check VPWR (Or IGN START/RUN On Escape) Circuit Voltage To HFC Relay No. 1
    DTC P1479 is set when HFC output is commanded ON (grounded) and PCM detects excessive current draw on HFC circuit; or with HFC circuit commanded OFF, PCM does not detect voltage on HFC circuit. PCM expects to detect VPWR voltage coming through HFC relay coil to HFC circuit. Possible causes are:
    • Open Or Shorted HFC Circuit
    • Open VPWR (Or IGN START/RUN) Circuit To HFC Relay
    • Faulty HFC Relay No. 1 (MAIN FAN On Escape 3.0L)
    • Faulty HFC Relay No. 2 (ADD FAN 2 On Escape 3.0L)
    • Faulty PCM

    Turn ignition switch to OFF position. Remove HFC relay No. 1 (MAIN FAN on Escape 3.0L). See COOLING FAN RELAY LOCATIONS  table. Turn ignition switch to ON position. Using a DVOM, measure voltage between chassis ground and VPWR (or IGN START/RUN) circuit at appropriate HFC relay No. 1 (or MAIN FAN) cavity. See Figure, Figure or Figure . If voltage is more than 10.5 volts, go to next step. If voltage is 10.5 volts or less, repair open in VPWR (or IGN START/RUN) circuit.

  8. 7) Check For HFC Circuit Cycling At HFC Relay No. 1

    Turn ignition switch to OFF position. Connect scan tool to Data Link Connector (DLC). Connect test light between VPWR (or IGN START/RUN) and HFC circuits at HFC relay No. 1 (or MAIN FAN) cavities. Using scan tool, access OUTPUT TEST MODE. See OUTPUT TEST MODE under ADDITIONAL SYSTEM FUNCTIONS. Observe test light while commanding high speed cooling fan ON and OFF. If test light illuminates and then turns off when high speed cooling fan is commanded, replace HFC relay No. 1 (or MAIN FAN) and go to step  9). If test light does not illuminate and then turn off when high speed cooling fan is commanded, leave test light connected and go to next step.
  9. 8) Check For HFC Circuit Cycling With HFC Relay No. 2 (ADD FAN 2) Removed

    Ensure test light is still connected between VPWR (or IGN START/RUN) and HFC circuits at HFC relay No. 1 (or MAIN FAN) cavities. Using scan tool, access OUTPUT TEST MODE and command cooling fans OFF. Remove HFC relay No. 2 (ADD FAN 2 on Escape 3.0L) in battery junction box. Using scan tool, command high speed cooling fan ON and OFF while observing test light. If test light illuminates and then turns off when high speed cooling fan is commanded, replace HFC relay No. 2 (or ADD FAN 2). If test light does not illuminate and then turn off when high speed cooling fan is commanded, go to step  3) and check for open, or short to PWR or ground in HFC circuit at HFC relay No. 1 cavities.
  10. 9) Verify There Is Not An Open In Circuit Specific To HFC Relay No. 2

    Leave HFC relay No. 1 (or MAIN FAN) disconnected. Using scan tool, command the high speed cooling fan on and off while viewing the HFCF PID. Repeat test, commanding the low speed cooling fan on and off. If the HFCF PID indicates a fault (YES) when either the low or high speed cooling fan output is commanded on and off, go to step  27). If the HFCF PID does not indicate a fault (NO) when either the low or high speed cooling fan output is commanded on and off, install HFC relay No. 1 (or MAIN FAN). Testing is complete.
  11. NOTE: For additional testing information, see DIAGNOSTIC AIDS .

  12. 10) For Continuous Memory Only DTC P0480 Or P1474: Check LFC Circuit For Open Or Short To PWR
    DTC P0480 or P1474 is set when PCM grounds LFC circuit and PCM detects excessive current draw is detected on LFC circuit; or with LFC circuit not grounded by PCM and PCM does not detect voltage on LFC circuit. PCM expects to detect VPWR voltage coming through LFC relay (or CCRM) coil to LFC circuit. Possible causes are:
    • Open LFC Relay VPWR Circuit (IGN START/RUN Circuit On Escape)
    • Open Or Shorted LFC Circuit
    • Faulty LFC Relay
    • Faulty PCM

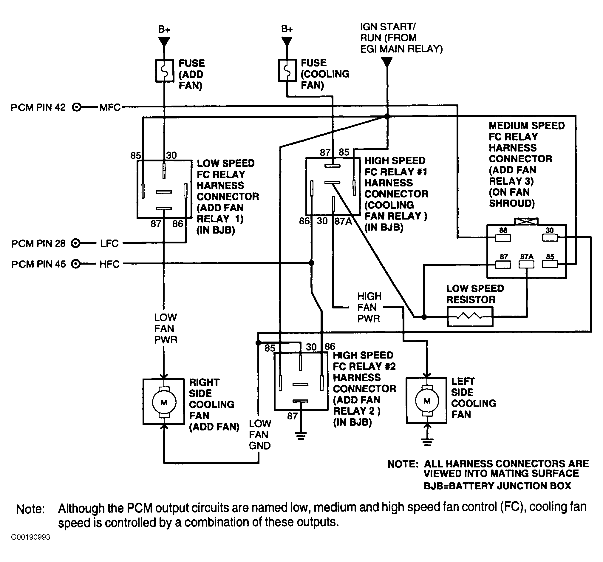
    Turn ignition switch to OFF position. Connect scan tool to Data Link Connector (DLC). Ensure A/C and defroster are off. Disconnect cooling fan connector (both connectors on models with 2 cooling fans). Inspect connector(s) for loose, damaged or corroded terminals. Repair as necessary. Connect a test light between ground and LOW FAN PWR circuits at cooling fan harness connector. For models with 2 cooling fans connect test light at the following cooling fan:

    • On Escape 2.0L, Sable and Taurus, use driver's side cooling fan connector. See Figure and Figure .
    • On Escape 3.0L, use passenger's side cooling fan connector. See Figure or Figure .
    • On all others with 2 cooling fans, either harness connector can be used. See Figure, Figure and Figure .

    Turn ignition switch to ON position. Using scan tool, access OUTPUT TEST MODE. See OUTPUT TEST MODE under ADDITIONAL SYSTEM FUNCTIONS. Command low speed fan ON. Test light should illuminate. Observe test light for indication of fault (test light will turn off) while performing the following:

    • Shake, wiggle and bend LFC circuit between PCM and LFC relay.
    • Shake, wiggle and bend VPWR (or IGN START/RUN) circuit to LFC relay.
    • Lightly tap on LFC relay to simulate road shock.

    If fault is indicated, turn ignition switch to OFF position. Replace LFC relay or repair open or short to PWR in LFC, IGN START/RUN or VPWR circuit as necessary. If no fault is indicated, leave test light connected and go to next step.

  13. 11) Check LFC Circuit For Short To Ground

    Turn ignition switch to ON position. Ensure cooling fan connector is still disconnected and test light is still connected. Using scan tool, command low speed fan OFF. Test light should be off. Observe test light for indication of fault (test light will illuminate) while performing the following:
    • Shake, wiggle and bend LFC circuit between PCM and LFC relay.
    • Lightly tap on LFC relay to simulate road shock.

    If a fault is indicated, isolate and repair short to ground in LFC circuit or replace LFC relay as necessary. If no fault is indicated, check for intermittent faults. Go to TEST Z, step  1).

    NOTE: A break in step numbering sequence occurs at this point. Procedure skips from step 11) to step 15). No test procedures have been omitted.
  14. NOTE: For additional testing information, see DIAGNOSTIC AIDS .

  15. 15) For Continuous Memory Only DTCs P0482 & P1477: Check MFC Circuit For Open Or Short To Power
    DTC P1477 is set when MFC output is commanded ON (grounded) and PCM detects excessive current draw on MFC circuit; or with MFC circuit commanded OFF, PCM does not detect voltage on MFC circuit. PCM expects to detect IGN START/RUN voltage coming through MFC relay coil to MFC circuit. Possible causes are:
    • Open Or Shorted MFC Circuit
    • Open VPWR Circuit To MFC Relay (ADD FAN 3 Relay On Escape)
    • Faulty MFC (Or ADD FAN 3) Relay
    • Faulty PCM

    Turn ignition switch to OFF position. Connect scan tool to Data Link Connector (DLC). Ensure A/C and defroster are off. On Escape 2.0L, disconnect passenger's side cooling fan connector. Inspect connector for loose, damaged or corroded terminals. Repair as necessary. Connect a test light between MEDIUM FAN PWR and GND circuits at cooling fan harness connector. See Figure. On Escape 3.0L, Sable and Taurus, remove MFC (or ADD FAN 3) relay. See COOLING FAN RELAY LOCATIONS  table. Connect a test light between MFC and VPWR (or IGN START/RUN) circuits at MFC (or ADD FAN 3) relay cavities. See Figure, Figure or Figure . On all models, turn ignition switch to ON position. Using scan tool, access OUTPUT TEST MODE. See OUTPUT TEST MODE under ADDITIONAL SYSTEM FUNCTIONS. Command low speed fan ON (this also commands medium fan ON). Test light should illuminate. Observe test light for indication of fault (test light will turn off) while performing the following:

    • On Escape 2.0L, lightly tap on MFC relay to simulate road shock.
    • On all models, shake, wiggle and bend MFC circuit between PCM and MFC (or ADD FAN 3) relay.
    • On all models, shake, wiggle and bend VPWR (or IGN START/RUN) circuit to MFC (or ADD FAN 3) relay.

    If fault is indicated, turn ignition switch to OFF position. Replace MFC relay or repair open or short to PWR in MFC, IGN START/RUN or VPWR circuit as necessary. If no fault is indicated, go to next step.

  16. 16) Check MFC Circuit For Short To Ground

    Turn ignition switch to ON position. Ensure cooling fan connector is disconnected and test light is still connected. Using scan tool, command low speed fan OFF. Test light should be off. Observe test light for indication of fault (test light will illuminate) while performing the following:
    • On Escape 2.0L, lightly tap on MFC relay to simulate road shock.
    • On Escape 3.0L, Sable and Taurus, check MFC (or ADD FAN 3) relay for intermittent concerns.
    • On all models, shake, wiggle and bend MFC circuit between PCM and MFC (or ADD FAN 3) relay.

    If fault is indicated, replace MFC (or ADD FAN 3) relay or repair short to ground in MFC circuit as necessary. If fault is not indicated, check for intermittent faults. Go to TEST Z, step  1).

    NOTE: A break in step numbering sequence occurs at this point. Procedure skips from step 16) to step 20). No test procedures have been omitted.
  17. NOTE: For additional testing information, see DIAGNOSTIC AIDS .

  18. 20) For Continuous Memory Only DTCs P0481 & P1479: Check HFC Circuit For Open Or Short To PWR
    DTC P0481 or P1479 is set when HFC output is commanded ON (grounded) and PCM detects excessive current draw on HFC circuit; or with HFC circuit commanded OFF, PCM does not detect voltage on HFC circuit. PCM expects to detect VPWR voltage coming through HFC relay coil to HFC circuit. Possible causes are:
    • Open VPWR Circuit (Or IGN START/RUN Circuit On Escape)
    • Open Or Shorted HFC Circuit
    • Faulty HFC Relay No. 1 (MAIN FAN On Escape 3.0L)
    • Faulty HFC Relay No. 2 (ADD FAN 2 On Escape 3.0L)

    Turn ignition switch to OFF position. Ensure A/C and defroster are off. Disconnect cooling fan connector (both connectors on models with 2 cooling fans). Inspect connector(s) for loose, damaged or corroded terminals. Repair as necessary. Connect a test light between ground circuit and HIGH FAN PWR circuit at cooling fan harness connector. For models with 2 cooling fans connect test light at the following cooling fan:

    Turn ignition switch to ON position. Using scan tool, access OUTPUT TEST MODE. See OUTPUT TEST MODE under ADDITIONAL SYSTEM FUNCTIONS. Command high speed fan ON. Test light should illuminate. Observe test light for indication of fault (test light will turn off) while performing the following:

    • Shake, wiggle and bend HFC circuit between PCM and HFC relay.
    • Shake, wiggle and bend VPWR circuit (IGN START/RUN circuit on Escape) to HFC relay (ADD FAN 2 and MAIN FAN relay on Escape 3.0L).
    • Lightly tap on HFC relay to simulate road shock.

    If fault is indicated, turn ignition switch to OFF position. Replace HFC relay or repair open or short to VPWR (or IGN START/RUN) circuit as necessary. If fault is not indicated, go to next step.

  19. 21) Check HFC Circuit For Short To Ground

    Turn ignition switch to ON position. Ensure cooling fan connector(s) are disconnected and test light is still connected. Using scan tool, command high speed fan OFF. Test light should be off. Observe test light for indication of fault (test light will illuminate) while performing the following:
    • Shake, wiggle and bend HFC circuit between PCM and HFC relay (ADD FAN 2 and MAIN FAN relay on Escape 3.0L).
    • Lightly tap on HFC (or ADD FAN 2 and MAIN FAN) relay to simulate road shock.

    If fault is indicated, turn ignition switch to OFF position. Replace relay or repair short to ground in HFC circuit as necessary. If fault is not indicated, check for intermittent faults. Go to TEST Z, step  1).

  20. NOTE: For additional testing information, see DIAGNOSTIC AIDS .

  21. 23) For Continuous Memory Only DTC P0481 Or P1479: Check HFC Circuit For Open Or Short To PWR
    DTC P0481 or P1479 is set when HFC output is commanded ON (grounded) and PCM detects excessive current draw on HFC circuit; or with HFC circuit commanded OFF, PCM does not detect voltage on HFC circuit. PCM expects to detect VPWR voltage coming through HFC relay coil to HFC circuit. Possible causes are:
    • Open VPWR Circuit
    • Open Or Shorted HFC Circuit
    • Faulty HFC Relay No. 1
    • Faulty HFC Relay No. 2

    Turn ignition switch to OFF position. Ensure A/C and defroster are off. Disconnect both cooling fan connectors. Disconnect one high speed FC relay (either one). Connect a test light between HFC and VPWR circuits at HFC relay cavity. See Figure, Figure, Figure, Figure or Figure . Turn ignition switch to ON position. Using scan tool, access OUTPUT TEST MODE. See OUTPUT TEST MODE under ADDITIONAL SYSTEM FUNCTIONS. Command low speed fan ON (if test light does not turn on, command high speed fan on). Test light should illuminate. Observe test light for indication of fault (test light will turn off) while performing the following:

    • Shake, wiggle and bend HFC circuit between PCM and HFC relay.
    • Shake, wiggle and bend VPWR circuit to HFC relay.
    • Lightly tap on HFC relay to simulate road shock.

    If fault is indicated, turn ignition switch to OFF position. Replace HFC relay or repair open or short to VPWR circuit as necessary. If fault is not indicated, go to next step.

  22. 24) Check HFC Circuit For Short To Ground

    Turn ignition switch to ON position. Ensure cooling fan connectors are disconnected and test light is still connected. Using scan tool, command low speed fan OFF. Test light should be off. Observe test light for indication of fault (test light will illuminate) while performing the following:
    • Shake, wiggle and bend HFC circuit between PCM and HFC relay.
    • Check HFC relay that is disconnected for intermittent concerns.

    If fault is indicated, turn ignition switch to OFF position. Replace HFC relay or repair short to ground in HFC circuit as necessary. If fault is not indicated, check for intermittent faults. Go to TEST Z, step  1).

  23. NOTE: Perform test step  25) when directed from ELECTRIC COOLING FANS INOPERATIVE AT LOW, MEDIUM &/OR HIGH SPEED symptom under SYMPTOMS in TROUBLE SHOOTING - NO CODES - CNG, FLEX-FUEL & GASOLINE article.

  24. 25) One Or All Fans Inoperative: Check Fan Control Fault PIDs To Verify Fan Control Primary Circuits
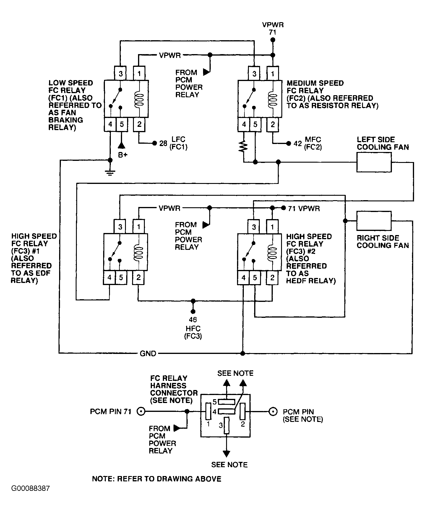
    Connect scan tool to Data Link Connector (DLC). Ensure A/C is off and engine temperature is below the temperature where the cooling fan would come on. Turn ignition switch to ON position. Using scan tool, access LFCF, MFCF or HFCF PIDs (as appropriate, according to which circuits the vehicle has) from PID/DATA MONITOR & RECORD menu. For Escape 3.0L, Focus 2.0L, Sable and Taurus with fan operates, but not at all speeds, while viewing HFCF PID, disconnect one high speed FC relay, then reconnect relay and disconnect other high speed FC relay. If LFCF, MFCF or HFCF PIDs indicate YES, a primary circuit fault is present in that specific circuit. Go to next step (Escape 3.0L, Focus 2.0L, Sable and Taurus), or go to step  1) (all others). If LFCF, MFCF or HFCF PIDs indicate NO, go to step  162) (Aviator), go to step  85) (Escape), step  132) (Sable and Taurus), or go to step  30) (all others).
  25. 26) Did HFCF PID Indicate Fault With Both Relays Connected?

    If the HFCF PID indicates a fault with both high speed FC relays connected, turn ignition switch to OFF position. Go to step  7). If the HFCF PID indicates a fault with only one high speed FC relay connected, turn ignition switch to OFF position. Go to next step.
  26. 27) Check VPWR To Relay That Was Connected

    Ensure that the relay was CONNECTED when HFCF indicated a fault. Disconnect applicable high speed FC relay. Turn ignition switch to ON position. Check VPWR (IGN START/RUN for Escape) circuit voltage at the applicable high speed FC relay harness connector. If voltage is greater than 10.5 volts, turn ignition switch to OFF position. Go to next step. If voltage is not greater than 10.5 volts, repair open circuit.
  27. 28) Check HFC Circuit Between High Speed FC Relays?

    Measure resistance of the HFC circuit between the high speed FC relay No. 1 and 2 harness connectors. If resistance is less than 5.0 ohms, replace high speed FC relay that was connected when HFCF PID indicated a fault. If resistance is 5.0 ohms or more, repair open circuit.
    NOTE: A break in step numbering sequence occurs at this point. Procedure skips from step 28) to step 30). No test procedures have been omitted.
  28. 30) Electric Cooling Fan Concern (With No DTCs): Check Fan Operation

    Turn ignition switch to ON position. Using scan tool, access OUTPUT TEST MODE. See OUTPUT TEST MODE under ADDITIONAL SYSTEM FUNCTIONS. Command cooling fan ON and check fan operation. On models with 2-speed fan, check both fan speeds. Wait 20 seconds after commanding high fan speed ON. Ensure cooling fan speed changes. If cooling fan(s) operate at all speeds, cooling fan circuits are okay. Return to symptom that directed you here. See SYMPTOMS in TROUBLE SHOOTING - NO CODES - CNG, FLEX-FUEL & GASOLINE article. If cooling fan(s) does not operate at all speeds, command cooling fan OFF. Leave ignition switch in ON position and remain in OUTPUT TEST MODE. Go to step  50) (Windstar), step  41) (Ranger), or next step (all others).
  29. NOTE: On models with 2 cooling fans, if one cooling fan is inoperative and the other cooling fan operates normally, go to step  70).

  30. 31) Check Fan(s) For Operation At Any Speed
    During operational check of both fan speeds, if cooling fan(s) operate at one speed only, go to step  40). If cooling fan(s) are inoperative at any speed, go to next step.
  31. 32) Cooling Fan Will Not Operate At Any Speed: Command High Speed Fan ON & Check For Voltage To Cooling Fan

    Turn ignition switch to ON position. Ensure scan tool is connected, in OUTPUT TEST MODE and cooling fan commanded OFF. Disconnect cooling fan connector (both connectors on models with 2 cooling fans). Using scan tool, command high speed cooling fan ON. Using a DVOM, measure voltage between chassis ground and HIGH FAN PWR circuit at appropriate cooling fan cavity. See Figure-Figure, Figure or Figure . If voltage is 10 volts or less, power is not being supplied to cooling fan. Go to next step. If voltage is more than 10 volts, power is being supplied to cooling fan. Go to step  37) to check cooling fan ground circuit.
  32. 33) Check B+ To HFC & LFC Relays

    Turn ignition switch to OFF position. Ensure cooling fan connector(s) are disconnected. Remove HFC and LFC relays. See COOLING FAN RELAY LOCATIONS  table. Using a DVOM, measure voltage between negative battery terminal and B+ circuit at HFC and LFC relay cavities. See Figure-Figure or Figure . If both voltage measurements are more than 10 volts, go to next step. If either voltage measurement is 10 volts or less, check for B+ circuit fault. Check appropriate B+ circuit fuse(s). See WIRING DIAGRAMS . If fuse(s) is okay, check for open in B+ circuit. Repair as necessary. If fuse(s) is blown, check B+ and FAN PWR circuits for short to ground before replacing fuse. Repair as necessary. Recheck cooling fan operation.
  33. 34) Check For Open HIGH FAN PWR & LOW FAN PWR Circuits

    Using a DVOM, measure resistance of HIGH FAN PWR and LOW FAN PWR circuits between appropriate HFC or LFC relay cavity and appropriate cooling fan harness connector. See Figure, Figure-Figure or Figure . If both resistance measurements are less than 5 ohms, go to next step. If either resistance measurement is 5 ohms or more, locate and repair open in affected circuit. Recheck cooling fan operation.
  34. 35) Command Low Speed Fan ON & Check For Voltage To Cooling Fans

    Reinstall HFC and LFC relays. Ensure cooling fan connector(s) are disconnected. Turn ignition switch to ON position. Using scan tool, access OUTPUT TEST MODE . Command low speed fan ON. Using a DVOM, measure voltage between negative battery terminal and LOW FAN PWR circuit at cooling fan harness connector (either connector on models with 2 cooling fans). See Figure-Figure or Figure . If voltage is more than 10 volts, replace HFC relay and go to step  37). If voltage is 10 volts or less, go to step  75) and follow procedure for low speed cooling fan inoperative. After repair, repeat step  75) and follow procedure for high speed cooling fan inoperative.
    NOTE: A break in step numbering sequence occurs at this point. Procedure skips from step 35) to step 37). No test procedures have been omitted.
  35. 37) Check Cooling Fan Ground Circuit

    Turn ignition switch to OFF position. Disconnect scan tool from DLC. Using a DVOM, measure resistance of GND circuit between negative battery terminal and cooling fan harness connector(s). If resistance is less than 5 ohms, replace inoperative cooling fan(s). If resistance is 5 ohms or more, locate and repair open in GND circuit. Recheck cooling fan operation.
    NOTE: A break in step numbering sequence occurs at this point. Procedure skips from step 37) to step 40). No test procedures have been omitted.
  36. 40) Determine Which Fan Speed Is Operational

    If high speed fan was inoperative in step  31), go to step  46). If low speed fan was inoperative in step  31), go to next step.
  37. 41) Low Speed Fan Inoperative: Command Low Fan ON & Check Voltage To Cooling Fan

    Ensure ignition switch is in ON position, scan tool is in OUTPUT TEST MODE and low speed cooling fan commanded OFF. Disconnect appropriate cooling fan connector (both connectors on models with 2 cooling fans). Using scan tool, command low speed fan ON. Using a DVOM, measure voltage between negative battery terminal and LOW FAN PWR circuit at appropriate cooling fan harness connector. See Figure-Figure . If voltage is 10 volts or less, go to next step. If voltage is more than 10 volts, check GND circuit to appropriate cooling fan. If GND circuit is okay, replace cooling fan and recheck cooling fan operation.
  38. 42) Check B+ Voltage To LFC Relay

    Turn ignition switch to OFF position. Remove LFC relay (engine cooling fan relay on models with only one relay). See COOLING FAN RELAY LOCATIONS  table. Using a DVOM, measure voltage between negative battery terminal and B+ circuit at LFC relay cavity. See Figure-Figure . If voltage is more than 10.5 volts, go to next step. If voltage is 10.5 volts or less, check for B+ circuit fault. Check appropriate B+ circuit fuse to relay. See WIRING DIAGRAMS . If fuse is okay, check for open in B+ circuit to LFC relay. Repair as necessary. If fuse is blown, check B+ and LOW FAN PWR circuits for short to ground before replacing fuse. Repair as necessary. Recheck cooling fan operation.
  39. 43) Check For Open LOW FAN PWR Circuit

    Using a DVOM, measure resistance of LOW FAN PWR circuit between LFC relay cavity and appropriate cooling fan harness connector(s). If resistance is less than 5 ohms, go to step  75). If resistance is 5 ohms or more, locate and repair open in affected circuit. Recheck cooling fan operation.
    NOTE: A break in step numbering sequence occurs at this point. Procedure skips from step 43) to step 46). No test procedures have been omitted.
  40. 46) High Speed Fan Inoperative: Command High Speed Fan ON & Check For Voltage To Cooling Fan

    Ensure ignition switch is in ON position, scan tool is in OUTPUT TEST MODE and high speed cooling fan commanded OFF. Disconnect appropriate cooling fan connector (both connectors on models with 2 cooling fans). Using scan tool, command high speed fan ON. Using a DVOM, measure voltage between negative battery terminal and HIGH FAN PWR circuit at appropriate cooling fan harness connector. See Figure-Figure or Figure . If voltage is 10 volts or less, go to next step. If voltage is more than 10 volts, check GND circuit to cooling fan. If GND circuit is okay, replace cooling fan and recheck cooling fan operation.
  41. 47) Check B+ Voltage To HFC Relay

    Turn ignition switch to OFF position. Remove HFC relay. See COOLING FAN RELAY LOCATIONS  table. Using a DVOM, measure voltage between negative battery terminal and B+ circuit at HFC relay cavity. See Figure-Figure or Figure . If voltage is more than 10.5 volts, go to next step. If voltage is 10.5 volts or less, check B+ circuit for fault. Check appropriate B+ circuit fuse. If fuse is okay, check for open in B+ circuit to HFC relay. Repair as necessary. If fuse is blown, check B+ and HIGH FAN PWR circuits for short to ground before replacing fuse. Repair as necessary. Recheck cooling fan operation.
  42. 48) Check For Open HIGH FAN PWR Circuit

    Ensure ignition switch is in OFF position. Using a DVOM, measure resistance of HIGH FAN PWR circuit between HFC relay cavity and appropriate cooling fan harness connector. See Figure-Figure or Figure . If resistance is less than 5 ohms, go to step  75). If resistance is 5 ohms or more, repair open in HIGH FAN PWR circuit. Recheck cooling fan operation.
    NOTE: A break in step numbering sequence occurs at this point. Procedure skips from step 48) to step 50). No test procedures have been omitted.
  43. NOTE: On models with 2 cooling fans, if one cooling fan is inoperative and the other cooling fan operates normally, go to step  70).

  44. 50) Low &/Or High Speed Cooling Fan Inoperative: Check For B+ Voltage To HFC & LFC Relays
    Ensure ignition switch is in ON position, scan tool is in OUTPUT TEST MODE and cooling fan commanded OFF. Remove LFC and HFC relays. See COOLING FAN RELAY LOCATIONS  table. Using a DVOM, measure voltage between negative battery terminal and B+ circuit at both LFC relay and HFC relay cavity. See Figure. If both voltage measurements are more than 10.5 volts, go to next step. If either voltage measurement is 10.5 volts or less, check for B+ circuit fault. Check appropriate B+ circuit fuse. If fuse is okay, check for open in B+ circuit. Repair as necessary. If fuse is blown, check B+ and LOW or HIGH FAN PWR circuits for short to ground before replacing fuse. Repair as necessary. Recheck cooling fan operation.
  45. 51) Check For Open Fan PWR Circuit, Fan Ground & Internal Fan Circuits

    Ensure ignition switch is in OFF position. Using a DVOM, measure resistance between negative battery terminal and FAN PWR circuit at both the LFC and HFC relay cavity. See Figure. If both resistance measurements are less than 15 ohms, go to next step. If either resistance measurement is 15 ohms or more, go to step  56).
  46. 52) Check FAN PWR Circuit For Short To Ground In Harness

    Disconnect both cooling fan harness connectors. Using a DVOM, measure resistance between chassis ground and FAN PWR circuit at cooling fan harness connector. If resistance is more than 10 k/ohms, go to next step. If resistance is 10 k/ohms or less, locate and repair short to ground in FAN PWR circuit. Recheck cooling fan operation.
  47. 53) Check HFC & LFC Relay Operation

    Leave cooling fans disconnected. Reinstall HFC and LFC relays. Turn ignition switch to ON position. Using scan tool, access OUTPUT TEST MODE. See OUTPUT TEST MODE under ADDITIONAL SYSTEM FUNCTIONS. Perform appropriate relay test procedure:

    • HFC Relay

      Using scan tool, command high speed fan ON. Wait 15 seconds. Using a DVOM, measure voltage between negative battery terminal and FAN PWR circuit at cooling fan harness connector (either connector). Voltage should be more than 10.5 volts.
    • LFC Relay

      Using scan tool, command low speed fan ON. Using a DVOM, measure voltage between negative battery terminal and FAN PWR circuit at cooling fan harness connector (either connector). Voltage should be more than 10 volts.

    If both voltage measurements are as specified, replace cooling fan(s). If either voltage measurement is not as specified, note which fan speed is inoperative and go to step  75).

    NOTE: A break in step numbering sequence occurs at this point. Procedure skips from step 53) to step 56). No test procedures have been omitted.
  48. 56) Check For Open FAN PWR Circuit Between Cooling Fan, & HFC & LFC Relays

    Turn ignition switch to OFF position. Disconnect cooling fan connector (either connector). Using a DVOM, measure resistance of FAN PWR circuit between cooling fan harness connector and specified HFC and LFC relay cavity. See Figure. If both resistance measurements are less than 15 ohms, go to next step. If either resistance measurement is 15 ohms or more, locate and repair open in FAN PWR circuit. If open is only between LFC relay and cooling fan, check fan dropping resistor in LOW FAN PWR circuit. See COOLING FAN RESISTOR LOCATIONS  table. Recheck cooling fan operation.
    COOLING FAN RESISTOR LOCATIONS

    Application Location
    Windstar In Engine Compartment, Between Battery & Left Headlight
  49. 57) Check Cooling Fan Ground Circuit

    Using a DVOM, measure resistance between negative battery terminal and ground circuit at cooling fan harness connector. If resistance is less than 5 ohms, replace inoperative cooling fan(s). If resistance is 5 ohms or more, locate and repair open in ground circuit. Recheck cooling fan operation.
    NOTE: A break in step numbering sequence occurs at this point. Procedure skips from step 57) to step 60). No test procedures have been omitted.
  50. NOTE: Perform test step  60) when directed from ELECTRIC COOLING FAN ALWAYS ON symptom under SYMPTOMS in TROUBLE SHOOTING - NO CODES - CNG, FLEX-FUEL & GASOLINE article.
    NOTE: A/C high pressure switch may also be referred to as dual pressure switch.

  51. 60) Low, Medium &/Or High Speed Cooling Fan Always Runs (No DTCs): Ensure Fan Is Not On Because Of A/C High Pressure Switch Input To PCM
    Turn ignition switch to OFF position. Connect scan tool to Data Link Connector (DLC). Start engine and allow to idle. Using scan tool, access ACP PID from PID/DATA MONITOR & RECORD menu. If ACP PID indicates CLOSED, PCM will operate cooling fan when A/C high pressure switch is "closed". Leave engine running and go to next step. If ACP PID does not indicate CLOSED, ACP input is correct. Go to step  151) to check secondary circuits to cooling fan (Sable and Taurus), or go to step  65) (all others).
  52. 61) Check A/C High Pressure Switch (Normally Open Contacts)

    Disconnect A/C high pressure switch. See A/C HIGH PRESSURE SWITCH LOCATIONS  table. Using scan tool, access ACP PID from PID/DATA MONITOR & RECORD menu. If ACP PID indicates CLOSED, go to next step to check A/C high pressure switch input to PCM. If ACP PID indicates OPEN, turn ignition switch to OFF position and reconnect A/C high pressure switch. Check for over-pressurized A/C system. Service A/C system as necessary. See appropriate article in AIR CONDITIONING & HEATING. If A/C system is not over-pressurized, replace A/C high pressure switch.
    A/C HIGH PRESSURE SWITCH LOCATIONS

    Application Location
    Crown Victoria, Grand Marquis & Town Car On High Pressure Line Right Side Of Engine, Near Top Of Valve Cover
    Escape On High Pressure Line In Right Front Corner Of Engine Compartment, Behind Headlight
    Focus On High Pressure Line In Lower Right Front Corner Of Engine Compartment, Behind Headlight
    Ranger 2.3L In Left Front Corner Of Engine Compartment, Near High Pressure Tap
    Sable & Taurus On A/C Manifold At Rear Of Compressor
  53. 62) Check ACPSW Circuit For Short To Ground In Harness

    Turn ignition switch to OFF position. Disconnect scan tool from DLC. Disconnect PCM connector. Using a DVOM, measure resistance between PCM harness connector terminal No. 86 and chassis ground. See PCM CONNECTOR IDENTIFICATION . If resistance is more than 10 k/ohms, replace PCM. If resistance is 10 k/ohms or less, repair short to ground in ACPSW circuit.
  54. NOTE: Perform test step  63) when directed from ELECTRIC COOLING FAN ALWAYS ON symptom under SYMPTOMS in TROUBLE SHOOTING - NO CODES - CNG, FLEX-FUEL & GASOLINE article.
    NOTE: A break in step numbering sequence occurs at this point. Procedure skips from step 63) to step 65). No test procedures have been omitted.

  55. 63) Low &/Or High Speed Cooling Fan Always Runs (No DTCs): Ensure Fan Is Not On Because Of A/C High Pressure Sensor Input To PCM
    Turn ignition switch to OFF position. Turn A/C off. Connect scan tool to Data Link Connector (DLC). Start engine and allow to idle. Using scan tool, access ACP V PID from PID/DATA MONITOR & RECORD menu. See PARAMETER IDENTIFICATION MODE under ADDITIONAL SYSTEM FUNCTIONS. If ACP V PID voltage reading is 3 volts or less, input is not causing cooling fan to operate. Go to step  65). If ACP V PID voltage reading is more than 3 volts, turn ignition switch to OFF position. Check A/C system for high system pressure. Service A/C system as necessary. See appropriate article in AIR CONDITIONING & HEATING.
  56. NOTE: Ensure A/C and defroster are off.

  57. 65) Check For LFC Relay Always Closed
    Turn ignition switch to OFF position. Remove LFC relay. See COOLING FAN RELAY LOCATIONS  table. Turn ignition switch to ON position. Check cooling fan operation. If cooling fan does not continue to operate, go to step  80). If cooling fan continues to operate, repair short to PWR in FAN PWR circuit (Focus without A/C and Ranger), or go to next step (all others).
  58. NOTE: In the following steps, HFC relay on Escape 3.0L is referred to as HFC No. 1 (MAIN FAN).

  59. 66) Check HFC Relay
    Leave LFC relay removed. Turn ignition switch to OFF position. Remove HFC relay. See COOLING FAN RELAY LOCATIONS  table. Turn ignition switch to ON position. Check cooling fan operation. If cooling fan does not continue to operate, go to step  80). If cooling fan continues to operate, perform the following:

    • Focus, Ranger & Windstar

      Turn ignition switch to OFF position. Repair short to PWR in FAN PWR circuit. Recheck cooling fan operation.
    • Escape 2.0L

      Turn ignition switch to OFF position and go to step  68).
    • Escape 3.0L

      If passenger's side cooling fan continues to operate, repair short to PWR in LOW FAN PWR circuit. If driver's side cooling fan continues to operate, repair short to PWR in HIGH FAN PWR circuit.
    • All Others

      Go to next step.
  60. 67) Check LOW FAN PWR Circuit For Short To PWR In Harness

    Turn ignition switch to OFF position. Disconnect cooling fan connector(s). Turn ignition switch to ON position. Using a DVOM, measure voltage between negative battery terminal and LOW FAN PWR circuit at cooling fan harness connector. See Figure. If voltage is less than one volt, repair short to PWR in HIGH FAN PWR circuit. Recheck cooling fan operation. If voltage is one volt or more, repair short to PWR in LOW FAN PWR circuit. Recheck cooling fan operation.
  61. 68) Check MFC Relay

    Ensure LFC and HFC relays are removed. Turn ignition switch to OFF position. Remove MFC relay from battery junction box located in engine compartment. Turn ignition switch to ON position. Check cooling fan operation. If cooling fan does not continue to operate, turn ignition switch to OFF position and replace MFC relay. Recheck cooling fan operation. If both cooling fans continue to operate, turn ignition switch to OFF position and repair short to PWR in HIGH FAN PWR circuit. See Figure. If only one cooling fan continues to operate, turn ignition switch to OFF position and repair short to PWR in either LOW FAN PWR or MEDIUM FAN PWR circuit at appropriate fan.
    NOTE: A break in step numbering sequence occurs at this point. Procedure skips from step 68) to step 70). No test procedures have been omitted.
  62. 70) One Cooling Fan Inoperative & Other Cooling Fan Operates Normally (No DTCs): Check For Open In Ground Circuit To Inoperative Cooling Fan

    Turn ignition switch to OFF position. Disconnect inoperative cooling fan connector. Using a DVOM, measure resistance of ground circuit between chassis ground and cooling fan harness connector. If resistance is less than 5 ohms, go to next step. If resistance is 5 ohms or more, repair open in ground circuit. Recheck cooling fan operation.
  63. 71) Command Cooling Fan ON & Check For PWR To Cooling Fan

    Disconnect remaining cooling fan (both cooling fans now disconnected). Using scan tool, access OUTPUT TEST MODE. See OUTPUT TEST MODE under ADDITIONAL SYSTEM FUNCTIONS. Command high speed fan ON. Using a DVOM, measure voltage between negative battery terminal and HIGH FAN PWR circuit at inoperative cooling fan harness connector. See Figure-Figure, Figure or Figure . If voltage is more than 10 volts, replace inoperative cooling fan and recheck cooling fan operation. If voltage is 10 volts or less, locate and repair open in FAN PWR circuit between inoperative cooling fan and splice to other cooling fan. Recheck fan operation.
    NOTE: A break in step numbering sequence occurs at this point. Procedure skips from step 71) to step 75). No test procedures have been omitted.
  64. NOTE: An inoperative low, medium or high speed cooling fan can be caused by a primary circuit fault, even though a DTC was not set. Step  76) will check primary circuit operation.

  65. 75) Attempt To Access PIDs With Scan Tool While In Output Test Mode
    Turn ignition switch to OFF position. Check if scan tool being used is capable of accessing PID values while in OUTPUT TEST MODE. See OUTPUT TEST MODE under ADDITIONAL SYSTEM FUNCTIONS. If scan tool is capable of accessing PIDs, go to next step to check primary circuits. If scan tool is not capable of accessing PIDs, proceed as follows:
    • If low speed fan is inoperative or cooling fan is inoperative for single-speed cooling fans, go to step  77).
    • On Escape, if medium speed fan is inoperative, go to step  78).
    • On all models, if high speed fan is inoperative, go to step  79).
  66. 76) Check Operation Of Low, Medium &/Or High Speed Cooling Fan Primary Circuits

    Reconnect all cooling fans and reinstall all relays. Turn ignition switch to ON position. Using scan tool in OUTPUT TEST MODE, perform appropriate test procedure:

    • Low Speed Fan Inoperative (Cooling Fan Inoperative For Single Speed Cooling Fans)

      Using scan tool, access LFC and LFCF PIDs. With LFC PID OFF (low speed fan commanded OFF by PCM), LFCF PID should read NO (no fault). Command low speed fan ON. LFC PID should now read ON and LFCF PID should still read NO.
    • Medium Speed Fan Inoperative (Escape)

      Using scan tool, access MFC and MFCF PIDs. If MFC and MFCF PIDs are not available, go to step  78). With MFC PID OFF (medium speed fan commanded OFF by PCM), MFCF PID should read NO (no fault). Command low speed fan ON (this commands medium fan ON). MFC PID should now read ON and MFCF PID should still read NO.
    • High Speed Fan Inoperative

      Using scan tool, access HFC and HFCF PIDs. With HFC PID OFF (high speed fan commanded OFF by PCM), HFCF PID should read NO. Command high speed fan ON. HFC PID should read ON and HFCF PID should still read NO.

    If LFCF, MFCF and HFCF PIDs indicated YES with fan commanded ON or OFF, an LFC, MFC or HFC primary circuit fault is detected. If PID value was YES, go to step  1) and perform diagnosis for DTC P0480 (for LFCF PID), DTC P1477 (for MFCF PID), or DTC P0481 (for HFCF PID). If LFCF, MFCF or HFCF PIDs indicated NO with fan commanded ON and OFF, LFC, MFC or HFC primary circuits are okay. Replace appropriate LFC relay (if low speed fan is inoperative), MFC relay (if medium fan is inoperative) or HFC relay (if high speed fan is inoperative). Ensure applicable FAN PWR circuit is not shorted to ground. Recheck cooling fan operation.

  67. 77) Check Operation Of Low Speed Cooling Fan Primary Circuits

    Reconnect cooling fan connector(s), as necessary. Turn ignition switch to ON position. Connect a test light between VPWR and LFC circuits at LFC relay cavities. See Figure-Figure, Figure or Figure . Using scan tool, access OUTPUT TEST MODE. Observe test light while commanding low speed fan ON then OFF. If test light illuminates and then turns off, LFC primary circuits are okay. Replace LFC relay. Ensure FAN PWR circuit is not shorted to ground. Recheck cooling fan operation. If test light does not illuminate and then turn off, an LFC primary circuit fault is detected. Turn ignition switch to OFF position, go to step  1) and perform diagnosis for DTC P0480.
  68. 78) Check Operation Of Medium Speed Cooling Fan Primary Circuits

    Reconnect cooling fan connector(s), as necessary. Turn ignition switch to ON position. Connect a test light between VPWR and MFC circuits at MFC relay cavities. See Figure-Figure, Figure or Figure . Using scan tool, access OUTPUT TEST MODE. Observe test light while commanding low speed fan ON then OFF (this commands medium fan ON and OFF). If test light illuminates and then turns off, MFC primary circuits are okay. Replace MFC relay. Ensure FAN PWR circuit is not shorted to ground. Recheck cooling fan operation. If test light does not illuminate and then turn off, an MFC primary circuit fault is detected. Turn ignition switch to OFF position, go to step  1) and perform diagnosis for DTC P1477.
  69. 79) Check Operation Of High Speed Cooling Fan Primary Circuits

    Reconnect cooling fan connector(s), as necessary. Turn ignition switch to ON position. Connect a test light between VPWR and HFC circuits at HFC relay cavities. See Figure-Figure, Figure or Figure . Using scan tool, access OUTPUT TEST MODE. Observe test light while commanding high speed fan ON (wait 15 seconds) then OFF. If test light illuminates and then turns off, HFC primary circuits are okay. Replace HFC relay. Ensure FAN PWR circuit is not shorted to ground. Recheck cooling fan operation. If test light does not illuminate and then turn off, an HFC primary circuit fault is detected. Turn ignition switch to OFF position, go to step  1) and perform diagnosis for DTC P0481.
  70. NOTE: A cooling fan that always runs, can be caused by a primary circuit fault, even though a DTC was not set. This step will check the primary circuit operation.
    NOTE: A break in step numbering sequence occurs at this point. Procedure skips from step 80) to step 85). No test procedures have been omitted.

  71. 80) Check Operation Of Low Or High Speed Cooling Fan Primary Circuits
    Turn ignition switch to OFF position. Reinstall all cooling fan relays (if removed). Turn ignition switch to ON position. Using scan tool, access OUTPUT TEST MODE. See OUTPUT TEST MODE under ADDITIONAL SYSTEM FUNCTIONS. Proceed as follows:

    • If Directed Here For Fan Stops Running With LFC Relay Disconnected

      Using scan tool, access LFC and LFCF PIDs from PID/DATA MONITOR & RECORD menu. With LFC PID OFF (low speed fan commanded OFF by PCM), LFCF PID should read NO (no fault).
    • If Directed Here For Fan Stops Running With HFC Relay Disconnected

      Using scan tool, access HFC and HFCF PIDs from PID/DATA MONITOR & RECORD menu. With HFC PID OFF (high speed fan commanded OFF by PCM, HFCF PID should read NO (no fault).

    If LFCF, MFCF and HFCF PIDs indicated YES with fan commanded OFF, an LFC or HFC primary circuit fault is detected. If PID value was YES, go to step  1) and perform diagnosis for DTC P0481 (for LFCF PID) or DTC P0480 (for HFCF PID). If LFCF or HFCF PIDs indicated NO with fan commanded OFF, LFC or HFC primary circuits are okay. Replace appropriate LFC relay (if fan stopped running with the low speed FC relay disconnected) or HFC relay (if fan stopped running with the high speed FC relay disconnected).

  72. 85) Electric Cooling Fan Concern - Escape (No DTCs): Check Fan Operation

    Turn ignition switch to ON position. Using scan tool, access OUTPUT TEST MODE. Observe cooling fan operation while commanding low speed cooling fan ON. Both cooling fans should be operating at low speed (medium speed for Escape 3.0L). Using scan tool, command high speed cooling fan ON. Both cooling fans should be operating at high speed. If cooling fans operate as specified, return to SYMPTOMS in TROUBLE SHOOTING - NO CODES - CNG, FLEX-FUEL & GASOLINE article. If cooling fans do not operate as specified, go to step  86) for Escape 2.0L. For Escape 3.0L, perform appropriate test procedure as follows:
    • If both cooling fans are inoperative when low speed fan is commanded ON, but both cooling fans operate when high speed fan is commanded ON, go to step  95).
    • If both cooling fans are inoperative when low speed fan is commanded ON and only one cooling fan operates when high speed fan is commanded ON, leave scan tool connected and go to step  105).
    • If both cooling fans operate when low speed fan is commanded ON, but only one cooling fan operates when high speed fan is commanded ON, go to step  115).
    • If only one cooling fan operates when low speed fan is commanded ON, but both cooling fans operate when high speed fan is commanded ON, go to step  124).
  73. 86) Check B+ Voltage To LFC, MFC &/Or HFC Relays (Escape 2.0L)

    Refer to cooling fan diagnosis table to determine cooling fan and/or fan speeds to diagnose. See COOLING FAN DIAGNOSIS (ESCAPE 2.0L)  table. Remove appropriate LFC, MFC and/or HFC relays. See COOLING FAN RELAY LOCATIONS  table. Using a DVOM, measure B+ circuit voltage between chassis ground and appropriate LFC, MFC and/or HFC relay cavity. See Figure. If voltage is more than 10 volts, go to next step. If voltage is 10 volts or less, check for open in B+ circuit. Check appropriate B+ circuit fuse(s). If fuse(s) is okay, check for open in B+ circuit. Repair as necessary. If fuse(s) is blown, check B+ and FAN PWR circuits for short to ground before replacing fuse. Repair as necessary. Recheck cooling fan operation.
    COOLING FAN DIAGNOSIS (ESCAPE 2.0L)

    Inoperative Cooling Fan Inoperative Output Test Mode Component(s) To Check
    Both Low & High LFC, MFC & HFC Relays; Both Cooling Fans
    Both Low Only LFC & MFC Relays; Both Cooling Fans
    Both High Only HFC Relay; Both Cooling Fans
    Driver's Side Low & High LFC & HFC Relays; Driver's Side Cooling Fan
    Driver's Side Low Only LFC Relay; Driver's Side Cooling Fan
    Driver's Side High Only HFC Relay; Driver's Side Cooling Fan
    Passenger's Side Low & High MFC & HFC Relays; Passenger's Side Cooling Fan
    Passenger's Side Low Only MFC Relay; Passenger's Side Cooling Fan
    Passenger's Side High Only HFC Relay; Passenger's Side Cooling Fan
  74. 87) Check Continuity Of Appropriate FAN PWR Circuits

    Disconnect appropriate cooling fan harness connectors. Refer to COOLING FAN DIAGNOSIS (ESCAPE 2.0L)  table. Using a DVOM, measure resistance of LOW, MEDIUM and/or HIGH FAN PWR circuit(s) between appropriate cooling fan harness connector(s) and appropriate fan control relay harness cavity. If resistance(s) is less than 5 ohms, go to next step. If resistance is 5 ohms or more, repair open in affected circuits. Recheck cooling fan operation.
  75. 88) Check For Power To Cooling Fans

    Reinstall LFC, MFC and/or HFC relays, as applicable. Disconnect both cooling fans, if not already disconnected. Turn ignition switch to ON position. Using scan tool, access OUTPUT TEST MODE. Perform appropriate test procedure as follows:

    • Low &/Or Medium Speed Cooling Fan Inoperative

      Command low speed fan ON. Using a DVOM, measure LOW FAN PWR and/or MEDIUM FAN PWR circuit voltage between chassis ground and appropriate cooling fan harness connector.
    • High Speed Cooling Fan Inoperative

      Command high speed fan ON. Using a DVOM, measure HIGH FAN PWR circuit voltage between chassis ground and appropriate cooling fan harness connector.

      If voltage measurement(s) is more than 10 volts, go to next step. If either voltage measurement is 10 volts or less, go to step  75) to check appropriate cooling fan(s) primary circuit.

  76. 89) Check Cooling Fan(s) GND Circuit

    Turn ignition switch to OFF position. Disconnect scan tool from DLC. Using a DVOM, measure resistance of GND circuit between chassis ground and appropriate cooling fan harness connector. If resistance is 5 ohms or more, repair open in GND circuit. Recheck cooling fan(s) operation. If resistance is less than 5 ohms, replace cooling fan(s) that were inoperative in step  85). Recheck cooling fan(s) operation.
    NOTE: A break in step numbering sequence occurs at this point. Procedure skips from step 89) to step 95). No test procedures have been omitted.
  77. 95) Measure Resistance Of Low Fan GND Circuit Between Passenger's Side Cooling Fan & MFC Relay (Escape 3.0L)

    Ensure ignition switch is turned to OFF position. Remove MFC relay (ADD FAN 3). See COOLING FAN RELAY LOCATIONS  table. Disconnect passenger's side cooling fan harness connector. Using a DVOM, measure resistance of LOW FAN GND circuit between MFC relay and passenger's side cooling fan harness connectors. See Figure or Figure . If resistance is less than 5 ohms, go to next step. If resistance is 5 ohms or more, repair open in LOW FAN GND circuit between MFC relay and splice to HFC No. 2. Recheck cooling fan(s) operation.
  78. 96) Measure Resistance Of Black Wire Between MFC Relay & HFC Relay No. 1

    Ensure ignition switch is turned to OFF position. Reconnect passenger's side cooling fan harness connector. Remove HFC relay No. 1 (MAIN FAN). See COOLING FAN RELAY LOCATIONS  table. Using a DVOM, measure resistance of Black wire between MFC relay cavity No. 87 and HFC relay No. 1 harness connector terminal No. 87A. DO NOT test resistance of Black wire that has in-line LOW SPEED RESISTOR. If resistance is less than 5 ohms, go to next step. If resistance is 5 ohms or more, repair open in Black wire between MFC and HFC relays. Recheck cooling fan(s) operation.
  79. 97) By-Pass MFC Relay & Check Cooling Fan Operation

    Ensure ignition switch is turned to OFF position. Connect scan tool to DLC. Reinstall HFC relay No. 1 (MAIN FAN). Connect a jumper wire between MFC relay cavities No. 30 (LOW FAN GND circuit to passenger's side cooling fan) and No. 87 (medium speed fan control output circuit to HFC relay No. 1). See Figure or Figure . Turn ignition switch to ON position. Using scan tool, access OUTPUT TEST MODE. Command low speed fan ON. If both fans operate, turn ignition switch to OFF position and replace MFC relay. Recheck cooling fan(s) operation. If both fans still do not operate, turn ignition switch to OFF position and go to next step.
  80. 98) Check Normally Closed Contacts Of HFC Relay No. 1 (MAIN FAN)

    Ensure ignition switch is turned to OFF position. Remove HFC relay No. 1 (MAIN FAN). See COOLING FAN RELAY LOCATIONS  table. Using a DVOM, measure resistance between HFC relay terminals No. 30 and 87A. If resistance is less than 5 ohms, no fault is indicated, concern may be intermittent. Repeat steps  95)98) . If results are the same, return to SYMPTOMS in TROUBLE SHOOTING - NO CODES - CNG, FLEX-FUEL & GASOLINE article. If resistance is 5 ohms or more, replace HFC relay.
    NOTE: A break in step numbering sequence occurs at this point. Procedure skips from step 98) to step 105). No test procedures have been omitted.
  81. 105) Check Cooling Fans For Proper Operation

    If driver's side cooling fan did not operate in step  85), go to next step. If passenger's side cooling fan did not operate in step  85), go to step  110).
  82. 106) Command High Speed Fan ON & Check For B+ To Driver's Side Cooling Fan

    Turn ignition switch to OFF position. Disconnect driver's side cooling fan. Turn ignition switch to ON position. Using scan tool, access OUTPUT TEST MODE. Command high speed fan ON. Using a DVOM, measure voltage between chassis ground and HIGH FAN PWR circuit at driver's side cooling fan harness connector. See Figure or Figure . If voltage is more than 10.5 volts turn ignition switch to OFF position and go to next step. If voltage is 10.5 volts or less, turn ignition switch to OFF position and go to step  108).
  83. 107) Check Driver's Side Cooling Fan GND Circuit

    Ensure ignition switch is turned to OFF position. Using a DVOM, measure resistance between chassis ground and GND circuit at driver's side cooling fan harness connector. If resistance is less than 5 ohms, replace driver's side cooling fan. Recheck cooling fans operation. If resistance is 5 ohms or more, repair open in GND circuit. Recheck cooling fans operation.
  84. 108) Measure Resistance Of HIGH FAN PWR Circuit

    Ensure ignition switch is turned to OFF position. Using a DVOM, measure resistance of HIGH FAN PWR circuit between driver's side cooling fan and HFC relay No. 1 (MAIN FAN) cavity. If resistance is less than 5 ohms, replace HFC relay No. 1 (MAIN FAN). Recheck cooling fan operation. If resistance is 5 ohms or more, repair open in HIGH FAN PWR circuit. Recheck cooling fan operation.
    NOTE: A break in step numbering sequence occurs at this point. Procedure skips from step 108) to step 110). No test procedures have been omitted.
  85. 110) Check B+ To LFC Relay

    Turn ignition switch to OFF position. Remove LFC relay (ADD FAN). See COOLING FAN RELAY LOCATIONS  table. Using a DVOM, measure voltage between negative battery cable and B+ circuit at LFC relay cavity. See Figure or Figure . If voltage is more than 10.5 volts, go to next step. If voltage is 10.5 volts or less, check for open in B+ circuit. Check appropriate B+ circuit fuse. If fuse is okay, check for open in B+ circuit. Repair as necessary. If fuse is blown, check B+ and FAN PWR circuits for short to ground before replacing fuse. Repair as necessary. Recheck cooling fan operation.
  86. 111) Command Low Speed Fan ON & Check For B+ To Passenger's Side Cooling Fan

    Turn ignition switch to OFF position. Reinstall LFC relay. Disconnect passenger's side cooling fan. Turn ignition switch to ON position. Using scan tool, access OUTPUT TEST MODE. Command low speed fan ON. Using a DVOM, measure voltage between chassis ground and passenger's side cooling fan harness connector LOW FAN PWR circuit terminal. If voltage is more than 10.5 volts turn ignition switch to OFF position and go to next step. If voltage is 10.5 volts or less, turn ignition switch to OFF position and go to step  113).
  87. 112) Measure Resistance Of LOW FAN GND Circuit

    Ensure ignition switch is turned to OFF position. Remove HFC relay No. 2 (ADD FAN 2). Using a DVOM, measure resistance of LOW FAN GND circuit between HFC relay cavity and passenger's side cooling fan harness connector. If resistance is less than 5 ohms, replace passenger's side cooling fan. Recheck cooling fan operation. If resistance is 5 ohms or more, repair open in LOW FAN GND circuit between passenger's side cooling fan and HFC relay No. 2 (ADD FAN 2). Recheck cooling fan operation.
  88. 113) Measure Resistance Of LOW FAN PWR Circuit

    Ensure ignition switch is turned to OFF position. Remove LFC relay. See COOLING FAN RELAY LOCATIONS  table. Using a DVOM, measure resistance of LOW FAN PWR circuit between passenger's side cooling fan and LFC relay cavity. If resistance is less than 5 ohms, replace LFC relay. Recheck cooling fan operation. If resistance is 5 ohms or more, repair open in LOW FAN PWR circuit. Recheck cooling fan operation.
    NOTE: A break in step numbering sequence occurs at this point. Procedure skips from step 113) to step 115). No test procedures have been omitted.
  89. 115) Check Cooling Fans For Proper Operation

    If driver's side cooling fan did not operate in step  85), go to next step. If passenger's side cooling fan did not operate in step  85), go to step  118).
  90. 116) Check B+ & IGN START/RUN Circuits To HFC Relay No. 1 (MAIN FAN)

    Turn ignition switch to OFF position. Remove HFC relay No. 1 (MAIN FAN). See COOLING FAN RELAY LOCATIONS  table. Using a DVOM, measure B+ circuit voltage between negative battery cable and HFC relay cavity. See Figure or Figure . Also, measure voltage between negative battery cable and IGN START/RUN circuit at HFC relay No. 1 (MAIN FAN) cavity. If both voltage measurements are more than 10.5 volts, turn ignition switch to OFF position and replace HFC relay No. 1. If voltage is 10.5 volts or less, turn ignition switch to OFF position and check appropriate B+ or IGN START/RUN circuit fuse. If fuse(s) is okay, check for open in appropriate circuit. Repair as necessary. If fuse(s) is blown, check B+ and HIGH FAN PWR circuits for short to ground before replacing fuse(s). Repair as necessary. Recheck cooling fan operation.
    NOTE: A break in step numbering sequence occurs at this point. Procedure skips from step 116) to step 118). No test procedures have been omitted.
  91. 118) Check IGN START/RUN & GND Circuits To HFC Relay No. 2 (ADD FAN 2)

    Turn ignition switch to OFF position. Remove HFC relay No. 2 (ADD FAN 2). See COOLING FAN RELAY LOCATIONS  table. Turn ignition switch to ON position. Using a DVOM, measure voltage between IGN START/RUN and GND circuits at HFC relay No. 2 (ADD FAN 2) cavities. See Figure or Figure . If voltage is more than 10.5 volts, turn ignition switch to OFF position and go to step  121). If voltage is 10.5 volts or less, go to next step.
  92. 119) Check IGN START/RUN Voltage To HFC Relay No. 2 (ADD FAN 2)

    Using a DVOM, measure voltage between chassis ground and IGN START/RUN circuit at HFC relay cavity. If voltage is more than 10.5 volts, turn ignition switch to OFF position and repair open GND circuit to HFC relay No. 2 (ADD FAN 2). If voltage is 10.5 volts or less, turn ignition switch to OFF position and repair open in IGN START/RUN circuit to HFC relay No. 2 (ADD FAN 2). Recheck cooling fan operation.
    NOTE: A break in step numbering sequence occurs at this point. Procedure skips from step 119) to step 121). No test procedures have been omitted.
  93. 121) Check LOW FAN GND Circuit Between Passenger's Fan & HFC Relay No. 2 (ADD FAN 2)

    Ensure ignition switch is turned to OFF position. Disconnect passenger's side cooling fan. Using a DVOM, measure resistance of LOW FAN GND circuit between HFC relay No. 2 (ADD FAN 2) cavity and passenger's side cooling fan harness connectors. See Figure or Figure . If resistance is less than 5 ohms, go to next step. If resistance is 5 ohms or more, repair open in LOW FAN GND circuit between HFC relay No. 2 (ADD FAN 2) and splice to passenger's side cooling fan. Recheck cooling fan operation.
  94. 122) Measure Resistance Of HFC Circuit Between HFC Relays No. 1 & 2

    Ensure ignition switch is turned to OFF position. Remove HFC relay No. 1 (MAIN FAN). See COOLING FAN RELAY LOCATIONS  table. Using a DVOM, measure resistance of HFC circuit between HFC relays No. 1 and 2 cavities. See Figure or Figure . If resistance is less than 5 ohms, replace HFC relay No. 2 (ADD FAN 2). Recheck cooling fan operation. If resistance is 5 ohms or more, repair open in HFC circuit between HFC relays No. 1 (MAIN FAN) and No. 2 (ADD FAN 2). Recheck cooling fan operation.
    NOTE: A break in step numbering sequence occurs at this point. Procedure skips from step 122) to step 124). No test procedures have been omitted.
  95. 124) Check Operation Of Both Fans With HFC Relay No. 2 (ADD FAN 2) Disconnected & Low Fan Commanded ON

    Ensure ignition switch is turned to OFF position. Remove HFC relay No. 2 (ADD FAN 2). See COOLING FAN RELAY LOCATIONS  table. Turn ignition switch to ON position. Using scan tool, access OUTPUT TEST MODE. Command low speed fan ON. If both fans now operate, replace HFC relay No. 2 (ADD FAN 2) for stuck closed contacts. Recheck cooling fan operation. If only one cooling fan operates, no fault is indicated, concern may be intermittent. Repeat step  85). If results are the same, return to SYMPTOMS in TROUBLE SHOOTING - NO CODES - CNG, FLEX-FUEL & GASOLINE article.
  96. NOTE: A break in step numbering sequence occurs at this point. Procedure skips from step 124) to step 132). No test procedures have been omitted.

  97. 132) Check Operation Of Cooling Fans
    Ensure ignition switch is in ON position. Using scan tool, access OUTPUT TEST MODE. See OUTPUT TEST MODE under ADDITIONAL SYSTEM FUNCTIONS. Command cooling fans on HIGH and LOW. If cooling fans operate, go to next step. If cooling fans do not operate, proceed as follows:
    • If driver's and passenger's side cooling fans do not operate at any speed, go to step  134).
    • If driver's and passenger's side cooling fans do not operate at LOW speed only, leave ignition switch in ON position and scan tool in OUTPUT TEST MODE. Go to step  138).
    • If driver's side cooling fan does not operate at HIGH speed only, leave ignition switch in ON position and scan tool in OUTPUT TEST MODE. Go to step  138).
    • If passenger's side cooling fan does not operate at HIGH speed only, leave ignition switch in ON position and scan tool in OUTPUT TEST MODE. Go to step  142).
  98. 133) Check Operation Of Cooling Fans (Medium Speed)

    Turn ignition switch to OFF position. Remove LFC (fan braking) relay and MFC (resistor) relay. See COOLING FAN RELAY LOCATIONS  table. Turn ignition switch to ON position. Connect a fused jumper between LFC (fan braking) relay cavity No. 5 (Dark Blue wire) and MFC relay cavity No. 4 (Red/Orange wire). If cooling fans do not operate, go to step  145). If cooling fans operate, system is okay. Go to appropriate symptom under SYMPTOMS in TROUBLE SHOOTING - NO CODES - CNG, FLEX-FUEL & GASOLINE article.
  99. 134) Check LFC (Fan Braking) Relay

    Turn ignition switch to OFF position. Remove LFC (fan braking) relay. See COOLING FAN RELAY LOCATIONS  table. Using a DVOM, measure resistance between specified relay terminals. See MINI ISO RELAY RESISTANCE SPECIFICATIONS  table. See Figure. If relay resistance is not as specified, replace LFC (fan braking) relay. If relay resistance is as specified, connect 2 jumper wires from positive battery terminal to relay terminals No. 30 and 85. Connect another jumper from relay terminal No. 86 to chassis ground. Using a DVOM, measure voltage between relay terminals No. 86 and 87. Disconnect jumper from relay terminal No. 85 and measure voltage between relay terminals No. 86 and 87a. If battery voltage is present at both points, go to next step. If battery voltage is not present at one or both points, replace LFC (fan braking) relay. Recheck cooling fan operation.
    MINI ISO RELAY RESISTANCE SPECIFICATIONS

    Measure Between Terminals No. Ohms
    85 & 86 50-100
    30 & 87a Less Than 5 Ohms
    30 & 87 More Than 10 k/ohms
    30 & 86 More Than 10 k/ohms
    86 & 87a More Than 10 k/ohms
    86 & 87 More Than 10 k/ohms
  100. 135) Check Voltage To LFC (Fan Braking) Relay

    Turn ignition switch to ON position. Using a DVOM, measure voltage between chassis ground and fan braking relay cavity No. 87 (Dark Blue wire). If voltage is more than 10 volts, go to next step. If voltage is 10 volts or less, repair open or high resistance in B+ circuit to LFC (fan braking) relay. Recheck cooling fan operation.
  101. 136) Check MFC (Resistor) Relay

    Turn ignition switch to OFF position. Remove MFC (resistor) relay. See COOLING FAN RELAY LOCATIONS  table. Using a DVOM, measure resistance between specified relay terminals. See MINI ISO RELAY RESISTANCE SPECIFICATIONS  table. See Figure. If relay resistance is not as specified, replace MFC (resistor) relay. If relay resistance is as specified, connect 2 jumper wires from positive battery terminal to relay terminals No. 30 and 85. Connect another jumper from relay terminal No. 86 to chassis ground. Using a DVOM, measure voltage between relay terminals No. 86 and 87. Disconnect jumper from relay terminal No. 85 and measure voltage between relay terminals No. 86 and 87a. If battery voltage is present at both points, go to next step. If battery voltage is not present at one or both points, replace MFC (resistor) relay. Recheck cooling fan operation.
  102. 137) Check Voltage To MFC (Resistor) Relay

    Ensure ignition switch is in OFF position. Reinstall LFC (fan braking) relay. Turn ignition switch to ON position. Using scan tool, command cooling fans on HIGH. Using a DVOM, measure voltage between chassis ground and MFC (resistor) relay cavity No. 30 (Light Green/Violet wire). If voltage is more than 10 volts, reinstall MFC (resistor) relay and go to next step. If voltage is 10 volts or less, repair open in Light Green/Violet wire. Recheck cooling fan operation.
  103. 138) Check Voltage To Driver's Side Cooling Fan

    Disconnect driver's side cooling fan connector. Using scan tool, command cooling fans on HIGH. Using a DVOM, measure voltage between chassis ground and driver side cooling fan harness connector terminal No. 3 (Red/Orange wire). See Fig 1. If voltage is more than 10 volts, go to next step. If voltage is 10 volts or less, repair open in Red/Orange wire. Recheck cooling fan operation.
    Fig 1: Identifying Cooling Fan Harness Connector Terminals (Sable & Taurus)
    G00088388Courtesy of FORD MOTOR CO.
  104. 139) Check Driver's Side Cooling Fan

    Connect a 40-amp fused jumper wire between positive battery terminal and driver's side cooling fan motor terminal No. 2 (Red/Orange wire), and another jumper wire between negative battery terminal and driver's side cooling fan motor terminal No. 1 (Black wire). If driver's side cooling fan operates, go to next step. If driver's side cooling fan does not operate, replace cooling fan motor. Recheck cooling fan operation.
  105. 140) Check HCF No. 2 (HEDF) Relay

    Turn ignition switch to OFF position. Remove HCF No. 2 (HEDF) relay. See COOLING FAN RELAY LOCATIONS  table. Using a DVOM, measure resistance between specified relay terminals. See MINI ISO RELAY RESISTANCE SPECIFICATIONS  table. See Figure. If relay resistance is not as specified, replace HCF No. 2 (HEDF) relay. If relay resistance is as specified, connect 2 jumper wires from positive battery terminal to relay terminals No. 30 and 85. Connect another jumper from relay terminal No. 86 to chassis ground. Using a DVOM, measure voltage between relay terminals No. 86 and 87. Disconnect jumper from relay terminal No. 85 and measure voltage between relay terminals No. 86 and 87a. If battery voltage is present at both points, go to next step. If battery voltage is not present at one or both points, replace HCF No. 2 (HEDF) relay. Recheck cooling fan operation.
  106. 141) Check GND Circuit To Driver's Side Cooling Fan

    Reinstall HEDF relay. Using a DVOM, measure resistance between chassis ground and driver's side cooling fan harness connector terminal No. 1 (Black wire). If resistance is less than 5 ohms, go to next step. If resistance is 5 ohms or more, repair open in GND circuit. Recheck cooling fan operation.
  107. 142) Check Voltage To Passenger's Side Cooling Fan

    Reconnect driver's side cooling fan connector, if previously disconnected. Disconnect passenger side cooling fan connector. Using scan tool, command cooling fans on HIGH and LOW. Using a DVOM, measure voltage between chassis ground and passenger side cooling fan harness side connector terminal No. 3 (Dark Blue wire). If voltage is 10 volts or less, repair open in Dark Blue wire between passenger's side cooling fan and splice No. 144, located in front right side of engine compartment. See WIRING DIAGRAMS . Recheck cooling fan operation. If voltage is more than 10 volts, proceed as follows:
    • If voltage is more than 10 volts when cooling fans are commanded HIGH and LOW, go to step  144).
    • If voltage is more than 10 volts when cooling fans are commanded LOW only, go to next step.
    • If voltage is more than 10 volts when cooling fans are commanded HIGH only, repair open in Dark Blue wire between HFC No. 2 (HEDF) relay and splice No. 144, located in front right side of engine compartment. See WIRING DIAGRAMS . Recheck cooling fan operation.
  108. 143) Check EDF Relay

    Turn ignition switch to OFF position. Remove HCF No. 1 (EDF) relay. See COOLING FAN RELAY LOCATIONS  table. Using a DVOM, measure resistance between specified relay terminals. See MINI ISO RELAY RESISTANCE SPECIFICATIONS  table. See Figure. If relay resistance is not as specified, replace HCF No. 1 (EDF) relay. If relay resistance is as specified, connect 2 jumper wires from positive battery terminal to relay terminals No. 30 and 85. Connect another jumper from relay terminal No. 86 to chassis ground. Using a DVOM, measure voltage between relay terminals No. 86 and 87. Disconnect jumper from relay terminal No. 85 and measure voltage between relay terminals No. 86 and 87a. If battery voltage is not present at one or both points, replace HCF No. 1 (EDF) relay. Recheck cooling fan operation. If battery voltage is present at both points, repair open in Red/Orange wire between HFC No. 1 (EDF) relay and splice No. 144, located in front right side of engine compartment. See WIRING DIAGRAMS . Recheck cooling fan operation.
  109. 144) Check Passenger's Side Cooling Fan GND Circuit

    Using a DVOM, measure resistance between chassis ground and passenger's side cooling fan harness connector terminal No. 1 (Black wire). If resistance is less than 5 ohms, replace passenger's side cooling fan. Recheck cooling fan operation. If resistance is 5 ohms or more, repair open in Black wire between passenger's side cooling fan and ground point G105, located in front of right front strut tower in engine compartment. Recheck cooling fan operation.
  110. 145) Check Voltage To Cooling Fan Resistor

    Turn ignition switch to OFF position. Reinstall LFC (fan braking) relay and MFC (resistor) relay. Ensure ignition is in ON position. Disconnect cooling fan resistor. Located at harness stub out between cooling fans in right front of engine compartment. Using a DVOM, measure voltage between chassis ground and resistor harness connector terminal No. 1 (Dark Blue wire). If voltage is more than 10 volts, go to next step. If voltage is 10 volts or less, repair open in Dark Blue wire between MFC (resistor) relay. Recheck cooling fan operation.
  111. 146) Check Red/Orange Wire To Driver's Side Cooling Fan For An Open

    Disconnect driver's side cooling fan connector. Using a DVOM, measure resistance of Red/Orange wire between cooling fan resistor harness connector terminal No. 2 and driver's side cooling fan harness connector. If resistance is less than 5 ohms, replace cooling fan resistor. Recheck cooling fan operation. If resistance is 5 ohms or more, repair open in Red/Orange wire between cooling fan resistor and driver's side cooling fan. Recheck cooling fan operation.
    NOTE: A break in step numbering sequence occurs at this point. Procedure skips from step 146) to step 151). No test procedures have been omitted.
  112. NOTE: This test step is performed with ignition switch in START position (engine cranking).

  113. 151) Check A/C High Pressure Switch Input To PCM
    Turn ignition switch to ON position. Ensure A/C is off. Using scan tool, monitor ACP PID while ignition switch is turned to START position. If ACP PID indicates CLOSED, go to next step. If ACP PID does not indicate CLOSED, go to step  154).
  114. 152) Check A/C High Pressure Switch

    Disconnect A/C high pressure switch connector. See A/C HIGH PRESSURE SWITCH LOCATIONS  table. Turn ignition switch to ON position. Using scan tool, monitor ACP PID. If ACP PID indicates CLOSED, go to next step. If ACP PID does not indicate CLOSED, check A/C system for proper operation. Repair as necessary. See appropriate MANUAL or AUTOMATIC A/C-HEATER SYSTEMS article in AIR CONDITIONING & HEATING. If A/C system is okay, replace A/C high pressure switch. Recheck cooling fan operation.
  115. 153) Check Black/Yellow Wire Between PCM and A/C High Pressure Switch For Short To Ground

    Turn ignition switch to OFF position. Disconnect PCM connector. Using a DVOM, measure resistance between chassis ground and PCM harness connector terminal No. 86 (Black/Yellow wire). If resistance is more than 10 k/ohms, replace PCM. If resistance is 10 k/ohms or less, repair short to ground in Black/Yellow wire. Recheck cooling fan operation.
  116. 154) Check LFC (Fan Braking) Relay

    Turn ignition switch to OFF position. Remove LFC (fan braking) relay. See COOLING FAN RELAY LOCATIONS  table. If cooling fans stop operating, replace LFC (fan braking) relay. Recheck cooling fan operation. If fans do not stop operating, go to step  156).
  117. 155) Check Circuit Light Blue wire For A Short To Ground.

    Turn ignition switch to OFF position. Disconnect: PCM connector. Measure the resistance between PCM connector No. 28 (Light Blue wire) and ground. If the resistance is greater than 10 k/ohms, go to next step. If resistance is not greater than 10 k/ohms, install a new engine wiring harness. Test the system for normal operation
  118. 156) Check Light Green/Violet & Red/Orange Wires At MFC (Resistor Relay) & For Short To PWR

    Remove MFC (resistor) relay. If cooling fans stop operating, repair short to PWR in Light Green/Violet wire between MFC (resistor) relay and LFC (fan braking) relay. See WIRING DIAGRAMS . Recheck cooling fan operation. If cooling fans do not stop operating, repair short to PWR in Red/Orange wire between MFC (resistor) relay and cooling fans. See WIRING DIAGRAMS . Recheck cooling fan operation.
  119. 162) Check Operation Of The Electric Cooling Fan

    Using scan tool, command the cooling fan ON. If the cooling fan operates, cooling fan system is okay. Go to appropriate symptom under SYMPTOMS in TROUBLE SHOOTING - NO CODES - CNG, FLEX-FUEL & GASOLINE article. If the cooling fan does not operate, go to next step.
  120. 163) Check The Cooling Fan Relay

    Remove the electric cooling fan relay. Using a DVOM, measure resistance between specified relay terminals. See MINI ISO RELAY RESISTANCE SPECIFICATIONS  table. See Figure. If relay resistance is not as specified, replace electric cooling fan relay. If relay resistance is as specified, connect 2 jumper wires from positive battery terminal to relay terminals No. 30 and 85. Connect another jumper from relay terminal No. 86 to chassis ground. Using a DVOM, measure voltage between relay terminals No. 86 and 87. If battery voltage is not present at relay terminal No. 87, replace cooling fan relay. Recheck cooling fan operation. If the cooling fan relay passed the component test, go to next step.
  121. 164) Check Voltage To The Cooling Fan Relay

    Using a DVOM, measure the voltage between the cooling fan relay connector terminal No. 30 (Red/Black wire) harness side and ground. If the voltage is greater than 10 volts, go to next step. If the voltage is 10 volts or less, repair Red/Black wire as necessary. Test the system for normal operation.
  122. 165) Check The Voltage To The Electric Cooling Fan

    Install cooling fan relay. Disconnect the fan motor harness connector. Using scan tool, cycle the cooling fan on. Using DVOM, measure the voltage between the cooling fan motor connector terminal No. 1 (Yellow/Black wire) and ground. If the voltage is greater than 10 volts, go to next step. If the voltage is 10 volts or less, repair Yellow/Black wire as necessary. Test the system for normal operation.
  123. 166) Check Cooling Fan

    Connect a fused jumper wire (20A) between the positive battery terminal and the cooling fan motor connector terminal No. 1, and connect a fused jumper wire (20A) between the negative battery terminal and the cooling fan motor connector terminal No. 2 on the component side. If the cooling fan operates, go to next step. If the cooling does not operate, install a new cooling fan motor. Test the system for normal operation.
  124. 167) Check Fan Motor Ground Circuit (Black Wire)

    Using a DVOM, measure the resistance between the electric cooling fan connector terminal No. 2 (Black wire) and ground. If the resistance is less than 5 ohms, test the system for normal operation. If the resistance is 5 ohms or more, repair Black wire between electric cooling fan connector and ground. Test the system for normal operation.