LEMON Manuals: Even more car manuals for everyone: 1960-2025
Home >> Ford >> 2004 >> Freestar V6-3.9L VIN 6 >> Repair and Diagnosis >> Powertrain Management >> Computers and Control Systems >> Testing and Inspection >> Pinpoint Tests >> Test X: Constant Control Relay Module (CCRM)
April 5, 2026: LEMON Manuals is launched! Read the announcement.

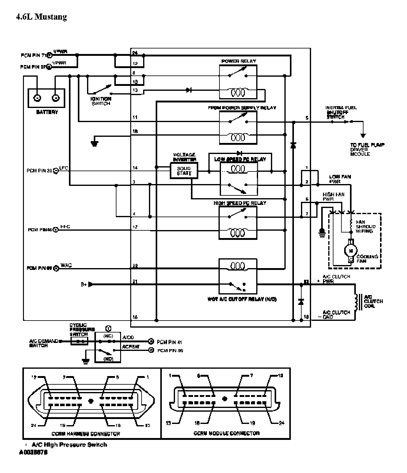
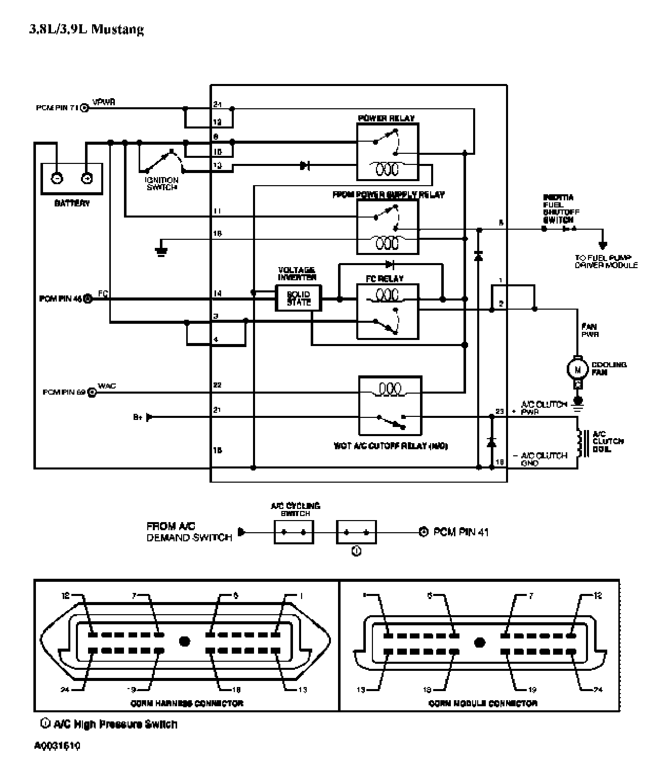
Test X: Constant Control Relay Module (CCRM)



PINPOINT TEST X: CONSTANT CONTROL RELAY MODULE (CCRM)

X Introduction 1 Of 5:





X Introduction 2 Of 5:





X Introduction 3 Of 5:





X Introduction 4 Of 5:





X Introduction 5 Of 5:





X1 - X2:





X3 - X4:





X5 - X6:





X7 - X9:





X10 - X12:





X13 - X15:





X16 - X17:





X18 - X19:





X20 - X21:





X22 - X23:





X24 - X25:





X26 - X28:





X29 - X30:





X31 - X32:





X33 - X34:





X35:





X36 - X38:





X39 - X40:





X41:





X42:





X43 - X44:





X45 - X46:





X47 - X48:





X49 - X50:





X51:





X52 - X53:





X54 - X55:





X56 - X57:





X58:





X59:





X60 - X61:





X62 - X63:





X64 - X65:





X66 - X67:





X68 - X69:





X70 - X71:





X72 - X73: