LEMON Manuals: Even more car manuals for everyone: 1960-2025
Home >> Ford >> 2004 >> Mustang Base, 2D Convertible, 3.8 4, Automatic >> Repair and Diagnosis >> Brakes >> Traction Control >> Anti-Lock Brake System >> Diagnosis And Testing >> Anti-Lock Control - Traction Control >> Pinpoint Tests >> Pinpoint Test A: No Communication With The Anti-Lock Brake System (Abs) Module
April 5, 2026: LEMON Manuals is launched! Read the announcement.

Pinpoint Test A: No Communication With The Anti-Lock Brake System (Abs) Module

Test Step 

  1. A1 CHECK CIRCUIT 601 (LB/PK) FOR AN OPEN 
    • Key in OFF position.
    • Disconnect: ABS Module C135.
    • Key in ON position.
    • Measure the voltage between the ABS module C135 pin 8, circuit 601 (LB/PK), harness side and ground.
      Fig 1: Checking Circuit 601 (LB/PK) For An Open
      G03237911Courtesy of FORD MOTOR CO.
    • Is the voltage greater than 10 volts? 

    Result / Action to Take 

    1. Yes:  GO to A2.
    2. No:  REPAIR the circuit. REPEAT the self-test.
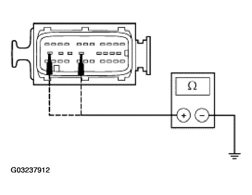
  2. A2 CHECK THE ABS MODULE GROUNDS 
    • Measure the resistance between the ABS module C135 pin 12, circuit 1205 (BK), harness side and ground; and between the ABS module C135 pin 15, circuit 397 (BK/WH), harness side and ground.
      Fig 2: Checking ABS Module Grounds
      G03237912Courtesy of FORD MOTOR CO.
    • Are the resistances less than 5 ohms? 
    1. Yes:  GO to A3.
    2. No:  REPAIR the circuit in question. REPEAT the selftest.
  3. A3 CHECK FOR CORRECT ABS MODULE OPERATION 
    • Disconnect the ABS connector.
    • Check for:
      • corrosion
      • pushed-out pins
    • Connect the ABS connector and make sure it seats correctly.
    • Operate the system and verify the concern is still present.
    • Is the concern still present? 
    1. Yes:  INSTALL a new ABS module. REFER to MODULE . TEST the system for normal operation.
    2. No:  The system is operating correctly at this time. The concern may have been caused by a loose or corroded connector. CLEAR the DTCs. REPEAT the selftest.