LEMON Manuals: Even more car manuals for everyone: 1960-2025
Home >> Ford >> 2004 >> Mustang Base, 2D Convertible, 3.8 4, Automatic >> Repair and Diagnosis >> Transmission >> Automatic Trans >> Automatic Transmission - External Controls >> Diagnosis And Testing >> External Controls >> Pinpoint Tests >> Pinpoint Test C: The Transmission Control Switch (TCS) Is Inoperative
April 5, 2026: LEMON Manuals is launched! Read the announcement.

Pinpoint Test C: The Transmission Control Switch (TCS) Is Inoperative

  1. C1 CHECK THE VOLTAGE TO THE TRANSMISSION CONTROL SWITCH 
    • Key in OFF position.
    • Disconnect: Transmission Control Switch C279.
    • Key in ON position.
    • Measure the voltage between TCS C279-3, Circuit 911 (WH/LG), harness side and ground.
      Fig 1: Disconnect Transmission Control Switch C279
      G03241945Courtesy of FORD MOTOR CO.
    • Is the voltage greater than 10 volts? 
    1. Yes:  GO to C2.
    2. No:  REPAIR the circuit. TEST the system for normal operation.
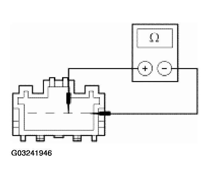
  2. C2 CHECK THE TCS 
    • Measure the resistance between TCS Pin 3 (component side), and TCS Pin 4 (component side), while depressing and releasing the TCS.
      Fig 2: Measuring Resistance Between TCS Pin 3 (Component Side) And TCS Pin 4 (Component Side)
      G03241946Courtesy of FORD MOTOR CO.
    • Is the resistance less than 5 ohms with the TCS depressed and greater than 10,000 ohms with the TCS released? 
    1. Yes:  GO to C3.
    2. No:  INSTALL a new TCS. Test the system for normal operation.
  3. C3 CHECK CIRCUIT 224 (TN/WH) FOR AN OPEN 
    • Key in OFF position.
    • Disconnect: PCM C175.
    • Measure the resistance between TCS C279-4, Circuit 224 (TN/WH), harness side and PCM C175-29, Circuit 224 (TN/WH), harness side.
      Fig 3: Measuring Resistance Between TCS C279-4 & PCM C175-29
      G03241947Courtesy of FORD MOTOR CO.
    • Is the resistance less than 5 ohms? 
    1. Yes:  REFER to INTRODUCTION - CNG, FLEX-FUEL & GASOLINE .
    2. No:  REPAIR the circuit. TEST the system for normal operation.