LEMON Manuals: Even more car manuals for everyone: 1960-2025
Home >> Ford >> 2007 >> Edge SEL Plus, AWD >> Repair and Diagnosis >> External Pages >> Different car >> Section 250 (Anti-Lock Brake System) >> Diagnosis And Testing >> Anti-Lock Control >> Pinpoint Tests >> Pinpoint Test D: DTC B1484 - Brake Pedal Input Open Circuit >> Pinpoint Test D: DTC B1484 - Brake Pedal Input Open Circuit
April 5, 2026: LEMON Manuals is launched! Read the announcement.

Pinpoint Test D: DTC B1484 - Brake Pedal Input Open Circuit

WARNING: This page is about a different car, the 2006 Mercury Grand Marquis and 2006 Ford Crown Victoria. However, it is still accessible from the selected car via links, so may be relevant.
CAUTION: The Flex Probe Kit must be used for all test connections. Use of standard multimeter probes may damage wiring terminals.
  1. D1 CHECK THE BRAKE LAMP OPERATION 
    • Press the brake pedal.
    • Do the brake lamps illuminate? 

    Yes  : GO to D2.

    No  : REFER to EXTERIOR LIGHTING .

  2. D2 CHECK THE ANTI-LOCK BRAKE SYSTEM (ABS) MODULE BOO_ABS PID 
    • Connect the scan tool.
    • Key in ON position.
    • Using the diagnostic tool, monitor the ABS module BOO_ABS PID while pressing and releasing the brake pedal.
    • Does the ABS module BOO_ABS PID indicate ON with the brake pedal pressed and OFF with the brake pedal released? 

    Yes  : CLEAR the DTCs. REPEAT the self-test. If DTC B1484 is retrieved, INSTALL a new ABS module. REFER to ANTI-LOCK BRAKE SYSTEM (ABS) MODULE . REPEAT the self-test.

    No  : GO to D3.

  3. D3 CHECK CIRCUIT 1651 (WH/RD) FOR AN OPEN 
    NOTE: Make sure the brake pedal is released for this step.
    • Disconnect: ABS Module C135.
    • Press and hold the brake pedal.
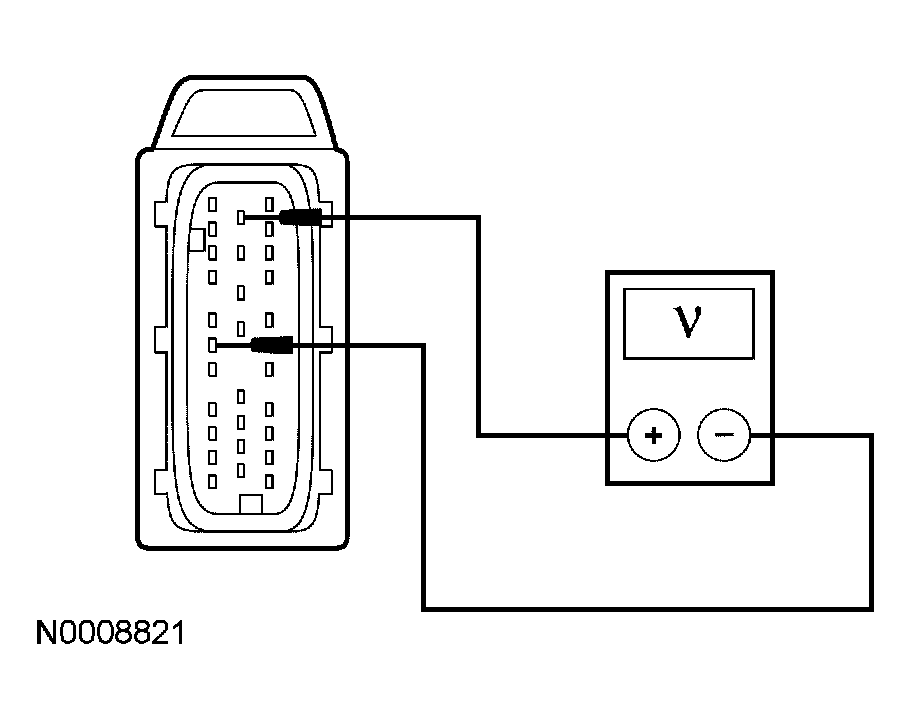
    • Measure the voltage between ABS module C135-6, circuit 1651 (WH/RD), harness side and the ABS module C135-12, circuit 57 (BK), harness side.
      Fig 1: Measuring Voltage Between ABS Module C135-6, Circuit 1651 (WH/RD) And ABS Module C135-12, Circuit 57 (BK)
      G04583209Courtesy of FORD MOTOR CO.
    • Is the voltage greater than 10 volts? 

    Yes  : INSTALL a new ABS module. REFER to ANTI-LOCK BRAKE SYSTEM (ABS) MODULE . TEST the system for normal operation.

    No  : VERIFY CJB fuse 5 (10A) is OK. If OK, REPAIR circuit 1651 (WH/RD) for an open. CLEAR the DTCs. TEST the system for normal operation.