LEMON Manuals: Even more car manuals for everyone: 1960-2025
Home >> Ford >> 2007 >> Focus SES, 4D Hatchback, Standard >> Repair and Diagnosis >> Accessories & Equipment >> Accessories Control Systems >> Component Testing >> Component testing >> Moonroof adjust switch (58519A70) >> Schematic
April 5, 2026: LEMON Manuals is launched! Read the announcement.

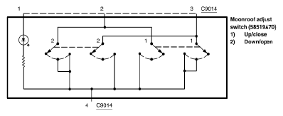
Moonroof adjust switch (58519A70): Schematic

Fig 1: Moonroof Adjust Switch (58519A70) - Schematic
G05180406Courtesy of FORD MOTOR CO.