LEMON Manuals: Even more car manuals for everyone: 1960-2025
Home >> Ford >> 2007 >> Mustang V6-4.0L VIN N >> Repair and Diagnosis >> Powertrain Management >> Computers and Control Systems >> Engine Control Module >> Diagrams >> Diagram Information and Instructions >> Symbols
April 5, 2026: LEMON Manuals is launched! Read the announcement.

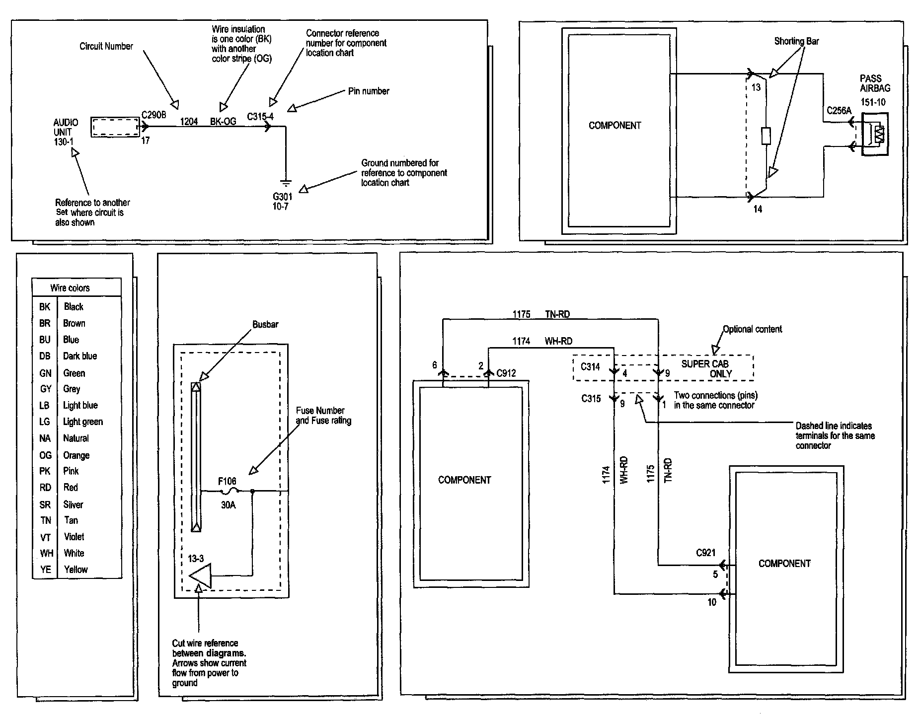
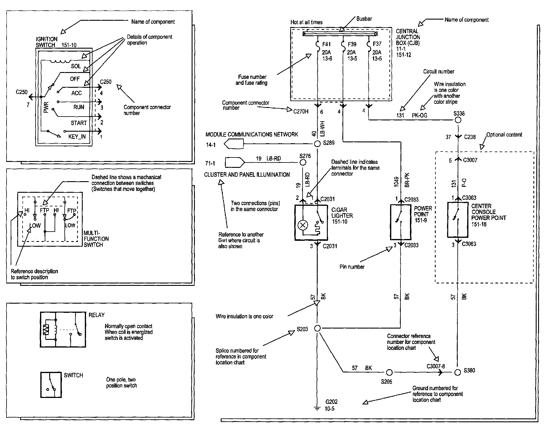
Symbols

Symbols Part 1:






Symbols Part 2:






Symbols Part 3:






Symbols Part 4:






Symbols Part 5: