LEMON Manuals: Even more car manuals for everyone: 1960-2025
Home >> Ford >> 2015 >> Transit-150 Base, 3.2L Eng VIN V >> Repair and Diagnosis >> Engine Performance >> System >> Engine Controls - Description & Operation (Diesel) >> Intake Air Systems >> Overview >> Intake Air System
April 5, 2026: LEMON Manuals is launched! Read the announcement.

Intake Air System

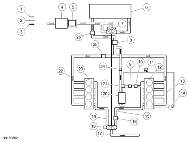
Fig 1: Overview Of Intake Air System
G09957341
Item Number Description
1 - Intake Air
2 - Compressed Air
3 - Exhaust Air
4 - Air Filter
5 - Mass Airflow/Intake Air Temperature (MAF/IAT) Sensor
6 - Charge Air Cooler (CAC)
7 - Turbocharger Compressor Wheel
8 - Intake Throttle Assembly
9 - Exhaust Gas Recirculation (EGR) Valve
10 mdash Exhaust Gas Recirculation Temperature Bank 1, Sensor 1 (EGRT 11)
11 - Exhaust Gas Recirculation (EGR) Cooler Bypass Valve solenoid
12 - Cylinder Head Bank 1
13 - Intake Manifold Bank 1
14 - Mechanical Vacuum Pump
15 - Exhaust Manifold Bank 1
16 - Exhaust Pressure (EP) Sensor
17 - Outlet To Exhaust System
18 - Turbocharger Actuator
19 - Exhaust Manifold Bank 2
20 - Exhaust Gas Recirculation (EGR) Cooler
21 - Exhaust Gas Recirculation (EGR) Cooler Bypass Valve Actuator
22 - Intake Manifold Bank 2
23 - Cylinder Head Bank 2
24 - Exhaust Gas Recirculation Temperature Bank 1, Sensor 2 (EGRT 12)
25 - Manifold Absolute Pressure (MAP) Sensor
26 - Charge Air Cooler Temperature (CACT) Sensor