LEMON Manuals: Even more car manuals for everyone: 1960-2025
Home >> Ford >> 2021 >> Edge ST-Line, FWD >> Repair and Diagnosis >> External Pages >> Different car >> Section 157 (OEM Wiring Diagrams Component Testing) >> Component Testing
April 5, 2026: LEMON Manuals is launched! Read the announcement.

Component Testing

WARNING: This page is about a different car, the 2019 Ford F-550 Super Duty, 2019 Ford F-450 Super Duty, 2019 Ford F-350 Super Duty, and 2019 Ford F-250 Super Duty. However, it is still accessible from the selected car via links, so may be relevant.
Fig 1: Component Testing Introduction
GFDWR57330Courtesy of FORD MOTOR COMPANY
Fig 2: Headlamp Switch Component Testing
GFDWR57319Courtesy of FORD MOTOR COMPANY
Fig 3: Ignition Switch Component Testing
GFDWR57327Courtesy of FORD MOTOR COMPANY
Fig 4: Master Window Control Switch - 4-Door Component Testing
GFDWR57331Courtesy of FORD MOTOR COMPANY
Fig 5: Window Control Switch - Passenger Component Testing
GFDWR57336Courtesy of FORD MOTOR COMPANY
Fig 6: Window Control Switches Component Testing
GFDWR57328Courtesy of FORD MOTOR COMPANY
Fig 7: Overhead Console Switch Assembly - Power Sliding Rear Window Component Testing
GFDWR57326Courtesy of FORD MOTOR COMPANY
Fig 8: Overhead Console Switch Assembly - Roof Opening Panel Control Switch Component Testing
GFDWR57323Courtesy of FORD MOTOR COMPANY
Fig 9: 6-Way Seat Control Switch - Driver Component Testing
GFDWR57321Courtesy of FORD MOTOR COMPANY
Fig 10: 10-Way Seat Control Switch - Driver Component Testing
GFDWR57337Courtesy of FORD MOTOR COMPANY
Fig 11: 10-Way Seat Control Switch - Passenger Component Testing
GFDWR57333Courtesy of FORD MOTOR COMPANY
Fig 12: Power Door Lock Switch Component Testing
GFDWR57324Courtesy of FORD MOTOR COMPANY
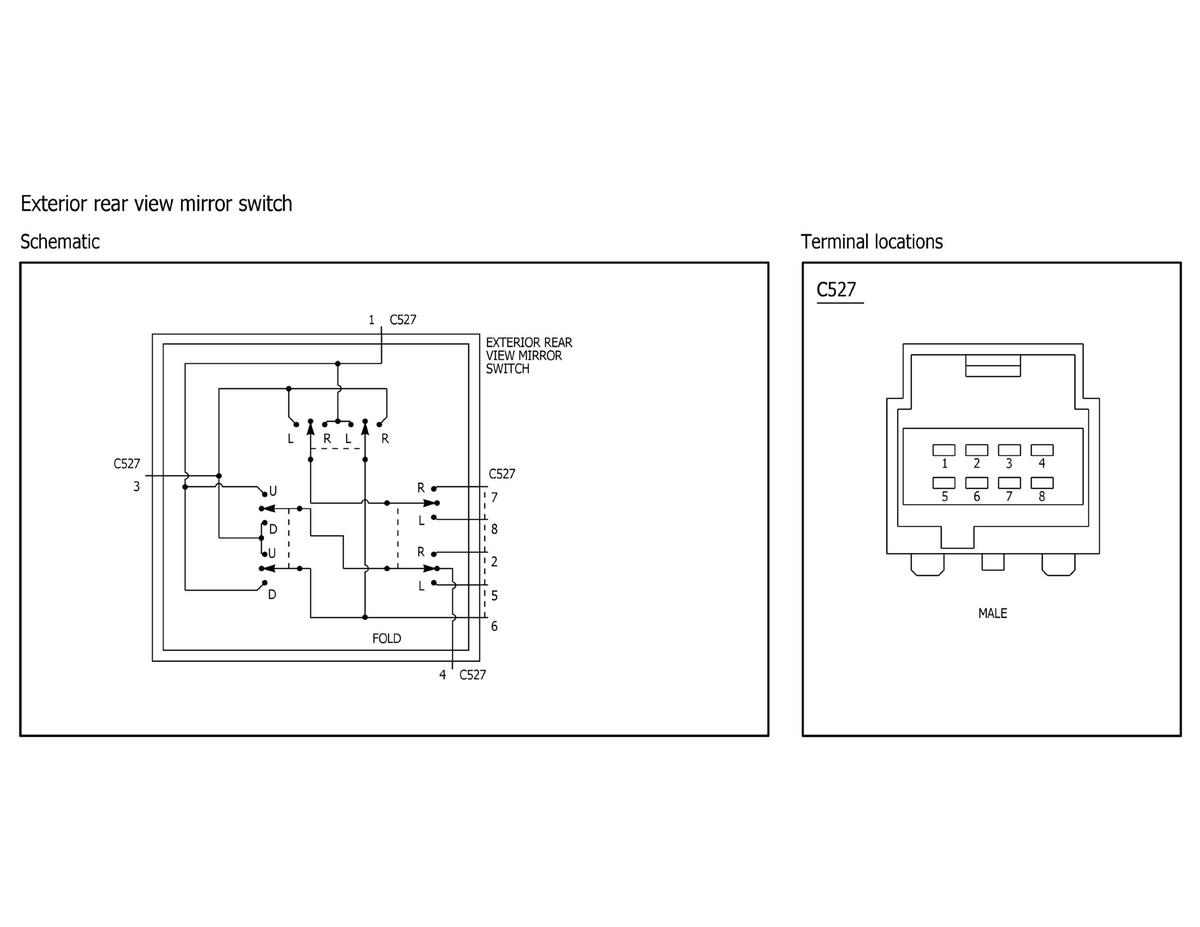
Fig 13: Exterior Rear View Mirror Switch Component Testing (1 Of 2)
GFDWR57320Courtesy of FORD MOTOR COMPANY
Fig 14: Exterior Rear View Mirror Switch Component Testing (2 Of 2)
GFDWR57335Courtesy of FORD MOTOR COMPANY
Fig 15: Instrument Panel Dimmer Switch Component Testing
GFDWR57329Courtesy of FORD MOTOR COMPANY
Fig 16: Relay - High Current ISO Component Testing
GFDWR57322Courtesy of FORD MOTOR COMPANY
Fig 17: Relay - Mini ISO Component Testing
GFDWR57332Courtesy of FORD MOTOR COMPANY
Fig 18: Relay - Micro ISO Component Testing
GFDWR57334Courtesy of FORD MOTOR COMPANY
Fig 19: Relay - Ultra Micro ISO Component Testing
GFDWR57325Courtesy of FORD MOTOR COMPANY