LEMON Manuals: Even more car manuals for everyone: 1960-2025
Home >> Ford >> 2023 >> Mustang Mach-E GT >> Repair and Diagnosis (Single Page) >> Heating, Ventilation & A/C (HVAC) >> HVAC Control Systems >> Climate Control System - General Information (Specifications - Description & Operation) >> Description And Operation >> Climate Control System - System Operation and Component Description >> System Diagrams
April 5, 2026: LEMON Manuals is launched! Read the announcement.

System Diagrams

G00635970Courtesy of FORD MOTOR COMPANY

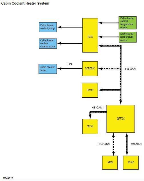
Cabin Coolant Heater System 

G00635971Courtesy of FORD MOTOR COMPANY