LEMON Manuals: Even more car manuals for everyone: 1960-2025
Home >> Honda >> 1978 >> Accord Base, Standard Trans >> Repair and Diagnosis (Single Page) >> Engine Performance >> Engine Control Systems >> Ignition Timing Control - Except Civic >> Testing >> Ignition Timing Control System >> 1976 Automatic Transmission Equipped Models
April 5, 2026: LEMON Manuals is launched! Read the announcement.

1976 Automatic Transmission Equipped Models

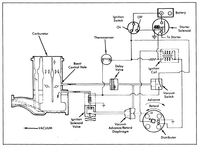
  1. Connect a vacuum gauge to hose from retard side of distributor diaphragm. Start engine and check for vacuum (engine cold). There should be no vacuum. If vacuum is present, go to step  4).
  2. Warm engine to normal operating temperature. With engine at idle, there should be no vacuum. If vacuum is present, disconnect thermo sensor and check sensor continuity. If no continuity exists, reconnect sensor and go to next step.
  3. Check voltage at connector Black/Yellow wire. If voltage is present, replace defective vacuum switch. If no voltage is present, check for blocked ignition solenoid valve or blocked vacuum hose. See Figure.
  4. Check voltage at ignition solenoid valve (ignition on). If voltage is present, replace ignition solenoid valve. If no voltage is present, check thermo sensor continuity with coolant temperature below 149°F (65°C). If no continuity exists, replace thermo sensor. If continuity exists, check connections, wiring, or fuse. Repair or replace as necessary.
    Fig 1: 1975 Ignition Timing Control System (Auto. Trans.)
    G09309886Courtesy of AMERICAN HONDA MOTOR CO., INC.
    Fig 2: 1976 Ignition Timing Control System (Man. Trans.)
    G09309887Courtesy of AMERICAN HONDA MOTOR CO., INC.
  5. Remove delay valve and replace with a "T" fitting. Connect vacuum gauge to "T" fitting. Start engine and raise RPM until vacuum gauge reads 7.5-8.7 in. Hg. If vacuum reading is low or there is no vacuum, check for plugged vacuum port at carburetor or vacuum leak at advance diaphragm or vacuum switch.
  6. With finger placed over retard vacuum hose, vacuum should disappear. If retard vacuum disappears outside specified range, replace vacuum switch. If retard vacuum does not disappear or if vacuum does not reach 7.5-8.7 in. Hg, check for voltage at connector Black/Yellow wire.
  7. If no voltage is present, replace vacuum switch. If voltage is present, check voltage at ignition solenoid valve. If voltage is present, replace ignition solenoid valve. If no voltage is present, repair or replace wiring.
  8. Remove delay valve from vehicle. Connect a hand-held vacuum pump to carburetor side of delay valve and apply vacuum to delay valve. Vacuum should decrease from 15 to 5 in. Hg in 6-17 seconds. If delay time is incorrect, replace valve.
  9. Attach hand-held vacuum pump to distributor advance diaphragm and start engine. Apply 15 in. Hg to diaphragm. Repeat procedure for retard side. Ignition should advance (retard). If no advance (retard), replace distributor advance/retard diaphragm.