LEMON Manuals: Even more car manuals for everyone: 1960-2025
Home >> Honda >> 1982 >> Prelude Automatic Trans >> Repair and Diagnosis >> Engine Performance >> Engine Control Systems >> Exhaust Gas RECIRCULATION >> Testing >> Incorrect Reading On Deceleration
April 5, 2026: LEMON Manuals is launched! Read the announcement.

Incorrect Reading On Deceleration

  1. If there is no voltage, check EGR control switch. With speed sensor jumped and engine at idle, remove vacuum hose at EGR control switch and check for vacuum at control switch.
  2. If vacuum is available, reconnect hose and check for voltage at EGR control solenoid valve A. If there is no voltage, replace EGR control switch and retest.
    Fig 1: Accord Exhaust Gas Recirculation System
    G09315674Courtesy of AMERICAN HONDA MOTOR CO., INC.
    Fig 2: Civic Exhaust Gas Recirculation System
    G09315675Courtesy of AMERICAN HONDA MOTOR CO., INC.
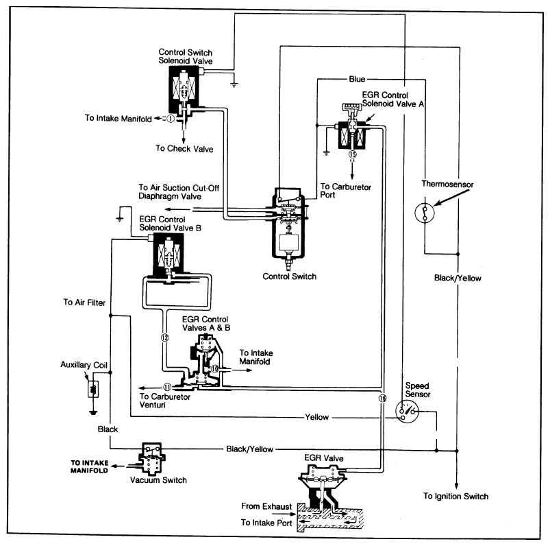
    Fig 3: Prelude Exhaust Gas Recirculation System
    G09315676Courtesy of AMERICAN HONDA MOTOR CO., INC.