LEMON Manuals: Even more car manuals for everyone: 1960-2025
Home >> Honda >> 1984 >> Civic S >> Repair and Diagnosis >> Engine Performance >> System >> Anti-AFTERBURN System >> Operation
April 5, 2026: LEMON Manuals is launched! Read the announcement.

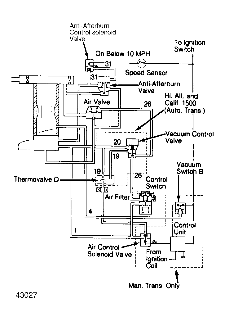
Anti-AFTERBURN System: Operation

The anti-afterburn valve is sensitive only to sudden increases in vacuum. The length of time it stays open is controlled by a diaphragm that senses change in manifold vacuum.

When manifold vacuum suddenly increases, as during sudden deceleration, the diaphragm/valve unit is pulled downward. Air flow from the air chamber to the sensing chamber is restricted by an orifice, creating a pressure differential on the diaphragm, which holds the valve open.

This unbalanced condition lasts for a few seconds until the pressure in both chambers is equalized by air entering through the orifice. When both chambers are equalized, spring pressure pushes the diaphragm up, closing valve.

Fig 1: Diagram of Anti-Afterburn System
G43027