LEMON Manuals: Even more car manuals for everyone: 1960-2025
Home >> Honda >> 1987 >> Civic Base, 2D Hatchback >> Repair and Diagnosis (Single Page) >> Engine Performance >> System >> EGR System >> Component Testing >> Speed Sensor >> Civic Models
April 5, 2026: LEMON Manuals is launched! Read the announcement.

Civic Models

  1. Raise and support front of vehicle. Connect voltmeter positive probe into Yellow/Black wire terminal at control box No. 1 connector. Connect negative probe to ground. Start engine.
  2. Select second gear (man. trans.) or position "2" (auto. trans.) and accelerate slowly, while observing voltmeter. Voltage should be battery voltage below 6 MPH and no voltage above 12 MPH. If so, sensor is okay. If not, install a new sensor and retest.
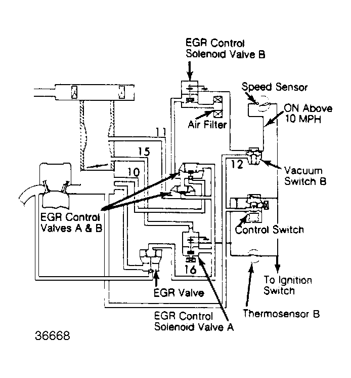
Fig 1: EGR System (Civic 1300 & High Alt. 1500 HF)
G36668
Fig 2: EGR System (Civic 1500 Except HF)
G36669
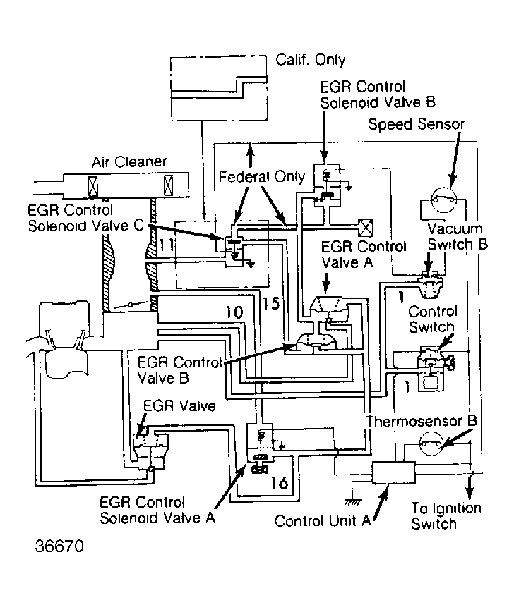
Fig 3: EGR System (Civic Federal & Calif. 1500 HF)
G36670
Fig 4: EGR System (Civic 4WD Wagon)
G36671