LEMON Manuals: Even more car manuals for everyone: 1960-2025
Home >> Honda >> 1987 >> Civic DX, Standard >> Repair and Diagnosis (Single Page) >> Engine Performance >> System >> Throttle Closer System >> System Testing >> System Check
April 5, 2026: LEMON Manuals is launched! Read the announcement.

System Check

  1. Disconnect vacuum hose No. 22 from outer fitting of throttle controller. Raise and support front of vehicle. Set parking brake and block rear wheels. Shift transmission into 2nd gear and check for vacuum with vehicle speed above 10 MPH and engine speed above 800 RPM. Vacuum should be present.
  2. If vacuum is present, proceed to step 7). If there is no vacuum, check for voltage at throttle control solenoid valve (Black/White wire) with vehicle speed above 10 MPH and engine speed above 800 RPM. If voltage is not present, check speed sensor, vacuum switch B and clutch switch.
  3. Check for voltage at Blue wire between control unit and ignition coil with ignition on. If there is no voltage, check wiring between control unit and ignition coil.
  4. Check for voltage at Black/Yellow wire terminal of control unit connector with ignition on. If voltage is not present, check wiring and fuse. Ensure Black wire between control unit and ground has continuity.
  5. If voltage is present, disconnect vacuum hose No. 12 from throttle control solenoid valve and check for vacuum. If vacuum is present, replace throttle control solenoid valve and retest.
  6. If there is no vacuum, check vacuum hose to throttle control solenoid valve for disconnected hose, leaks or blockage. Check carburetor port for blockage. Clean and repair as necessary.
  7. Connect hand vacuum pump to outer fitting of throttle controller. Apply 20 in. Hg with engine idling. If engine stops, test is complete. If engine does not stop, ensure throttle controller linkage moves freely and throttle cable is properly adjusted. If okay, replace throttle controller and retest.
Fig 1: Checking Throttle Controller
G65581Courtesy of AMERICAN HONDA MOTOR CO., INC.
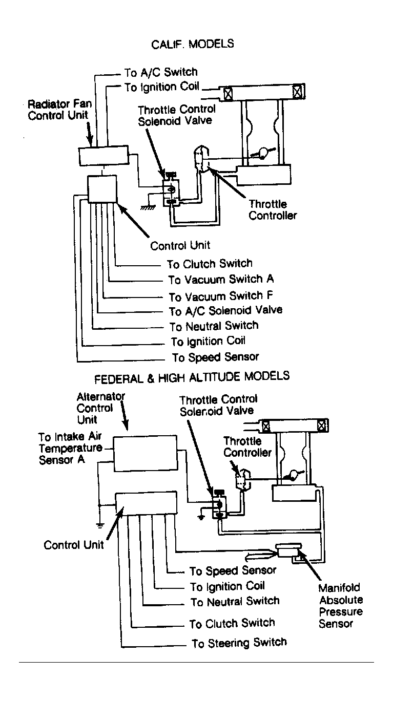
Fig 2: Throttle Closer System (Civic 1500 HF With Manual Transmission)
G65582Courtesy of AMERICAN HONDA MOTOR CO., INC.