LEMON Manuals: Even more car manuals for everyone: 1960-2025
Home >> Honda >> 1995 >> Prelude L4-2.2L SOHC >> Repair and Diagnosis >> Powertrain Management >> Relays and Modules - Powertrain Management >> Relays and Modules - Computers and Control Systems >> Engine Control Module >> Diagrams >> Diagram Information and Instructions >> Ground Distribution Schematics >> Alternate View
April 5, 2026: LEMON Manuals is launched! Read the announcement.

Alternate View

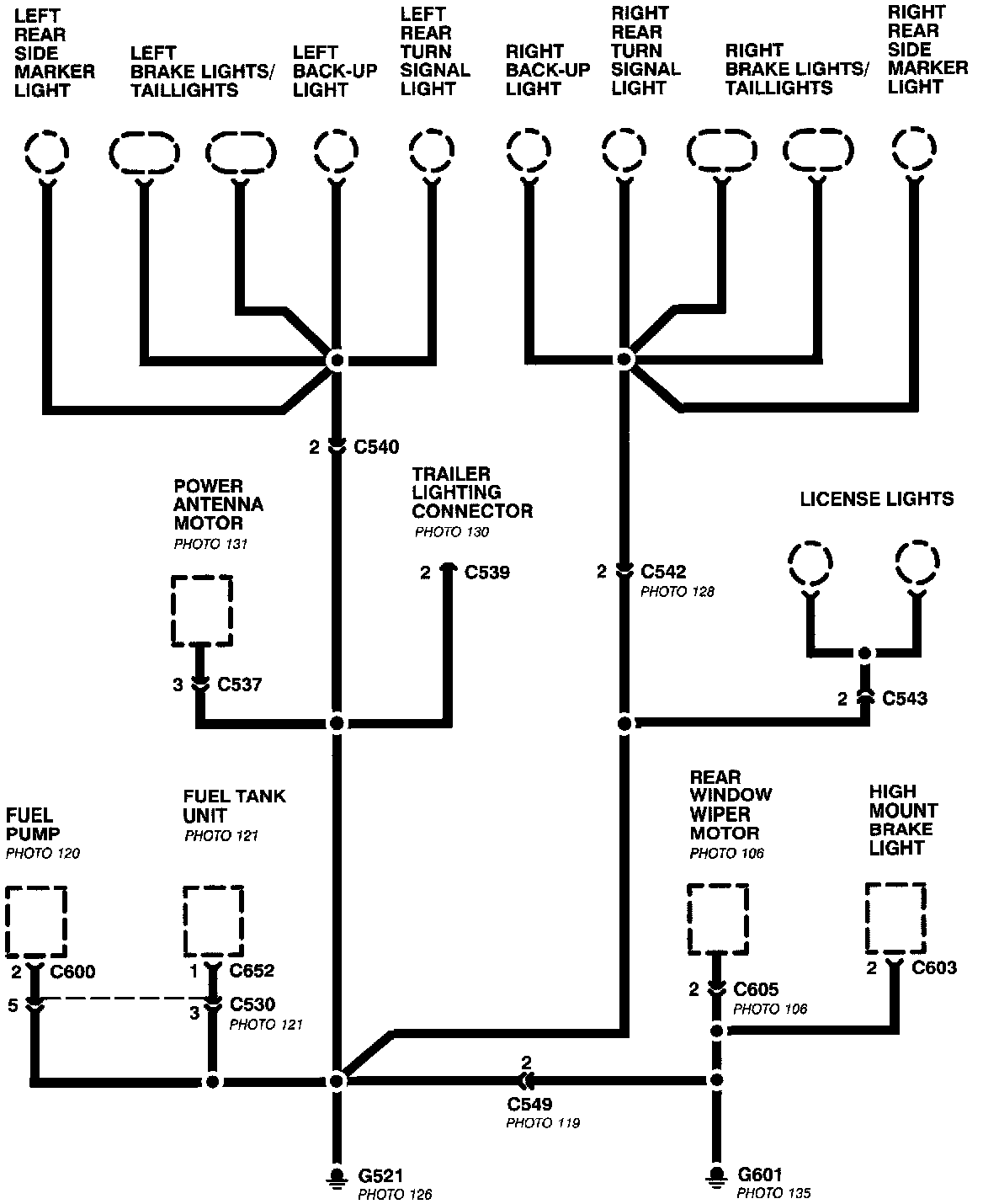
Ground Distribution Schematics:




This sample Ground Distribution schematic shows all of the components that share two ground points.