LEMON Manuals: Even more car manuals for everyone: 1960-2025
Home >> Honda >> 1996 >> Passport DX >> Repair and Diagnosis (Single Page) >> Engine Performance >> System >> Engine Controls - Tests W/Codes - 2.6L 4-CYL >> Circuit Testing >> DTC P1134 - Ho2S Transition Time Ratio Bank 1, Sensor 1 >> Notes
April 5, 2026: LEMON Manuals is launched! Read the announcement.

DTC P1134 - Ho2S Transition Time Ratio Bank 1, Sensor 1: Notes

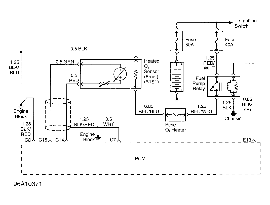
NOTE: For circuit reference, see Figure, Code P0131 schematic.