LEMON Manuals: Even more car manuals for everyone: 1960-2025
Home >> Honda >> 2003 >> Pilot EX >> Repair and Diagnosis >> Body & Frame >> Power Mirrors >> Circuit Diagram
April 5, 2026: LEMON Manuals is launched! Read the announcement.

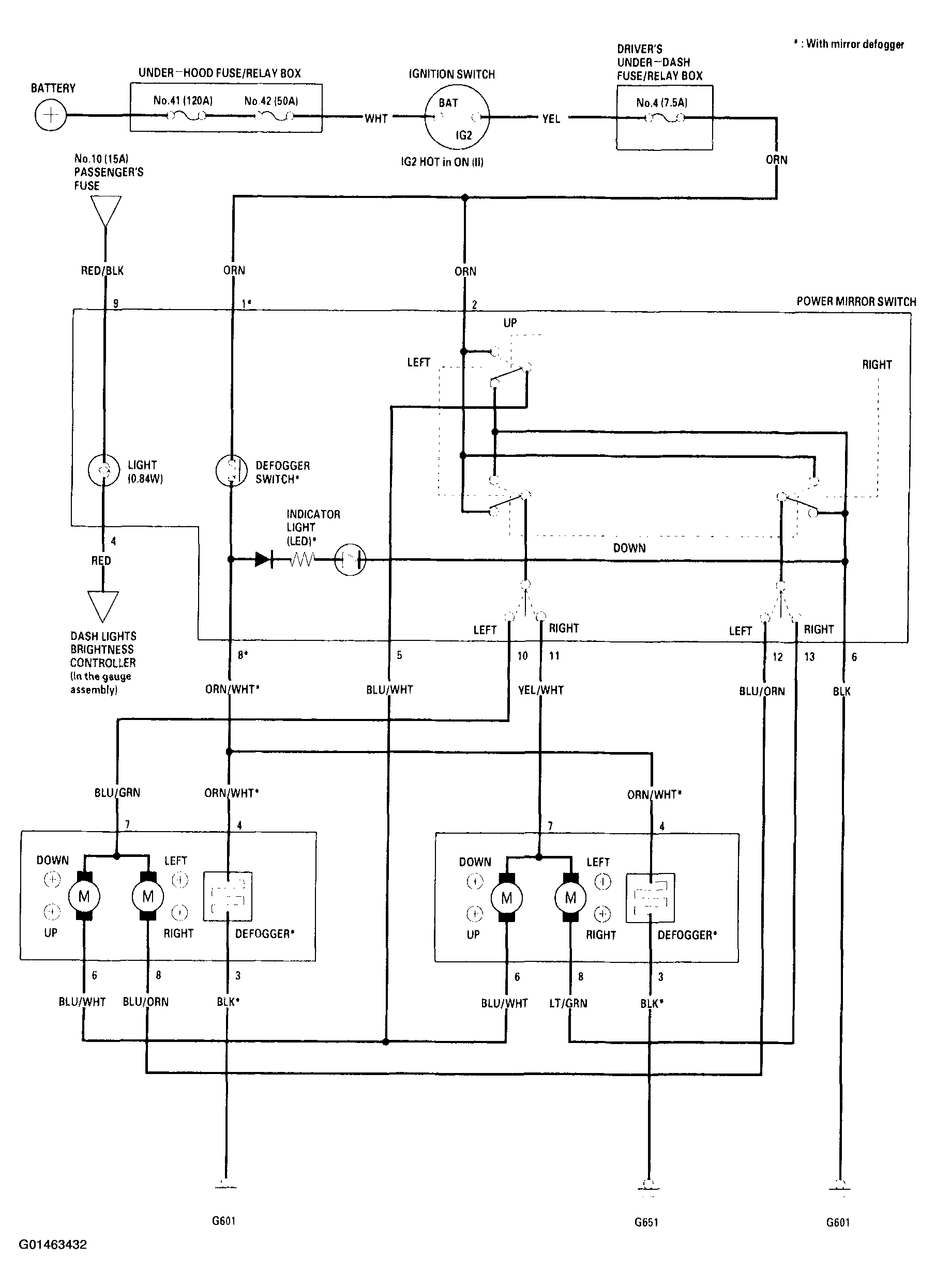
Circuit Diagram

Fig 1: Power Mirror System Circuit Diagram
G01463432Courtesy of AMERICAN HONDA MOTOR CO., INC.