LEMON Manuals: Even more car manuals for everyone: 1960-2025
Home >> Honda >> 2004 >> Pilot LX >> Repair and Diagnosis >> Body & Frame >> Windows >> Power Windows >> Circuit Diagram
April 5, 2026: LEMON Manuals is launched! Read the announcement.

Circuit Diagram

Fig 1: Power Windows System Circuit Diagram (1 Of 4)
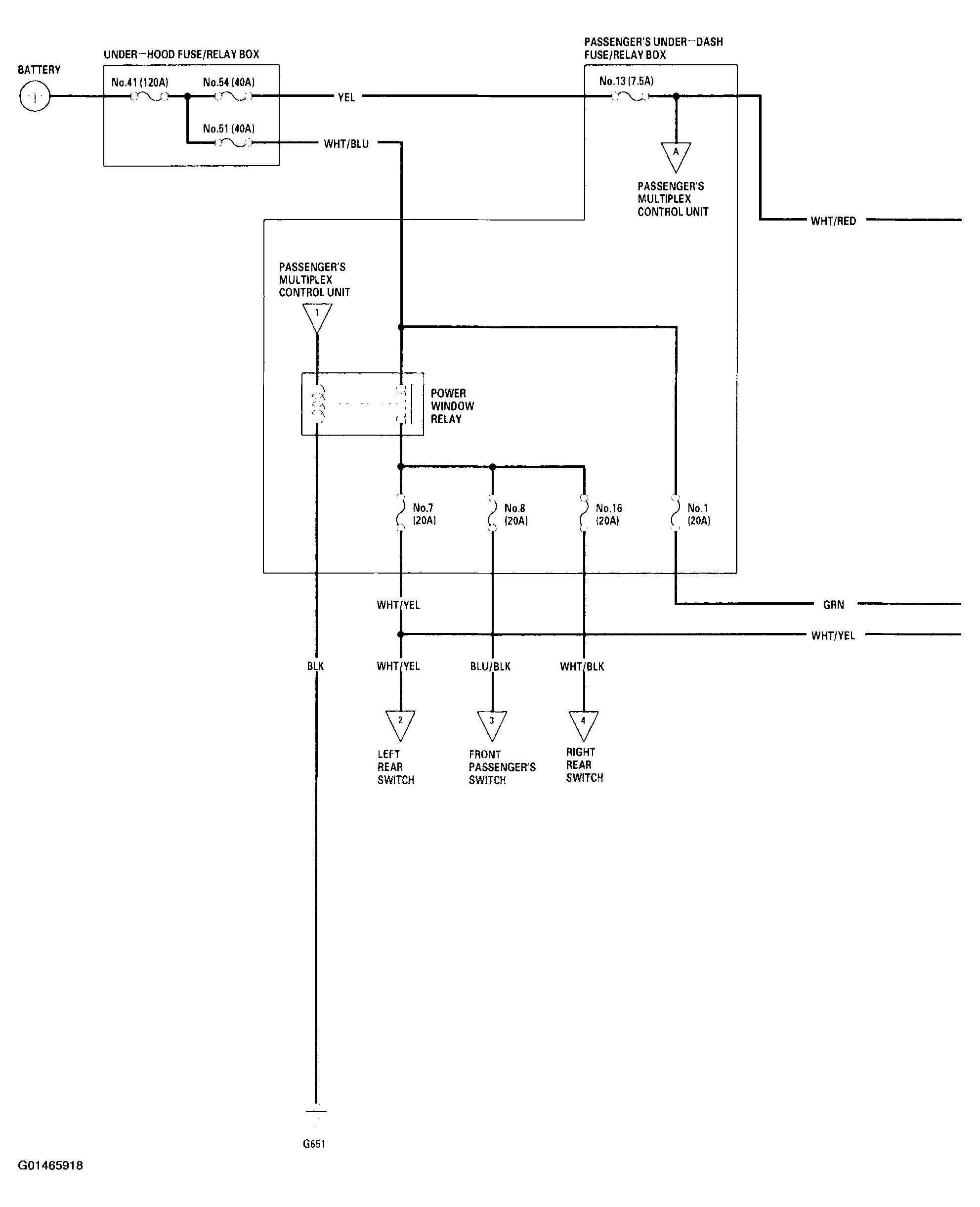
G01465918Courtesy of AMERICAN HONDA MOTOR CO., INC.
Fig 2: Power Windows System Circuit Diagram (2 Of 4)
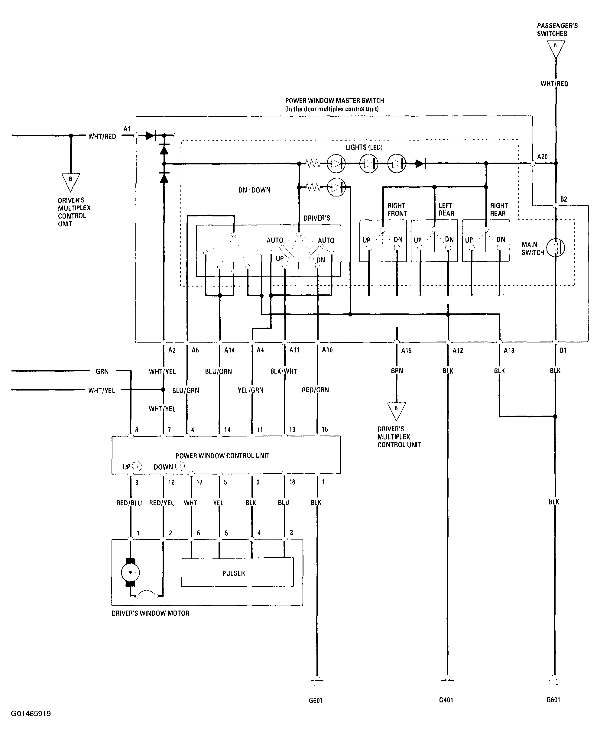
G01465919Courtesy of AMERICAN HONDA MOTOR CO., INC.
Fig 3: Power Windows System Circuit Diagram (3 Of 4)
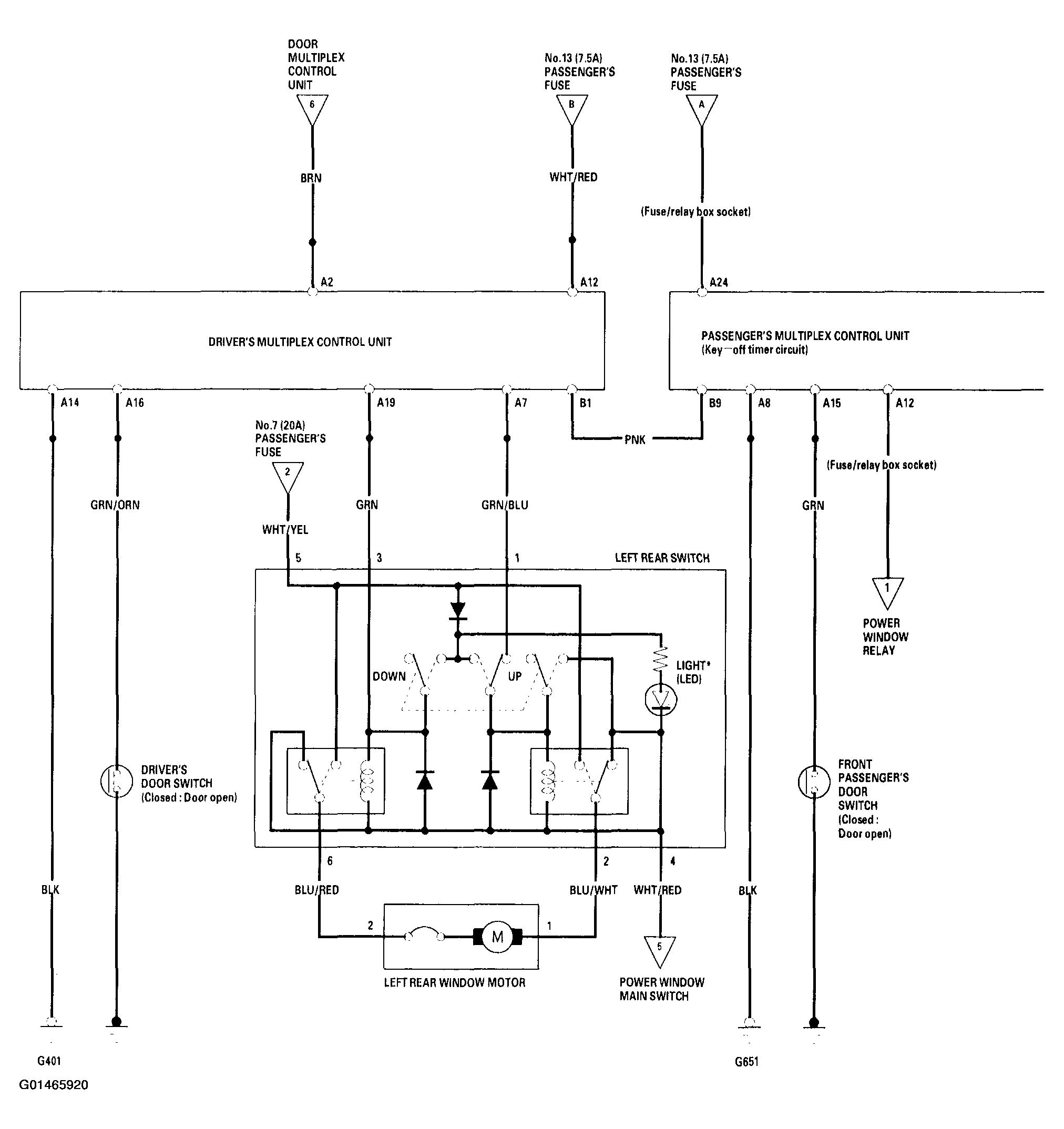
G01465920Courtesy of AMERICAN HONDA MOTOR CO., INC.
Fig 4: Power Windows System Circuit Diagram (4 Of 4)
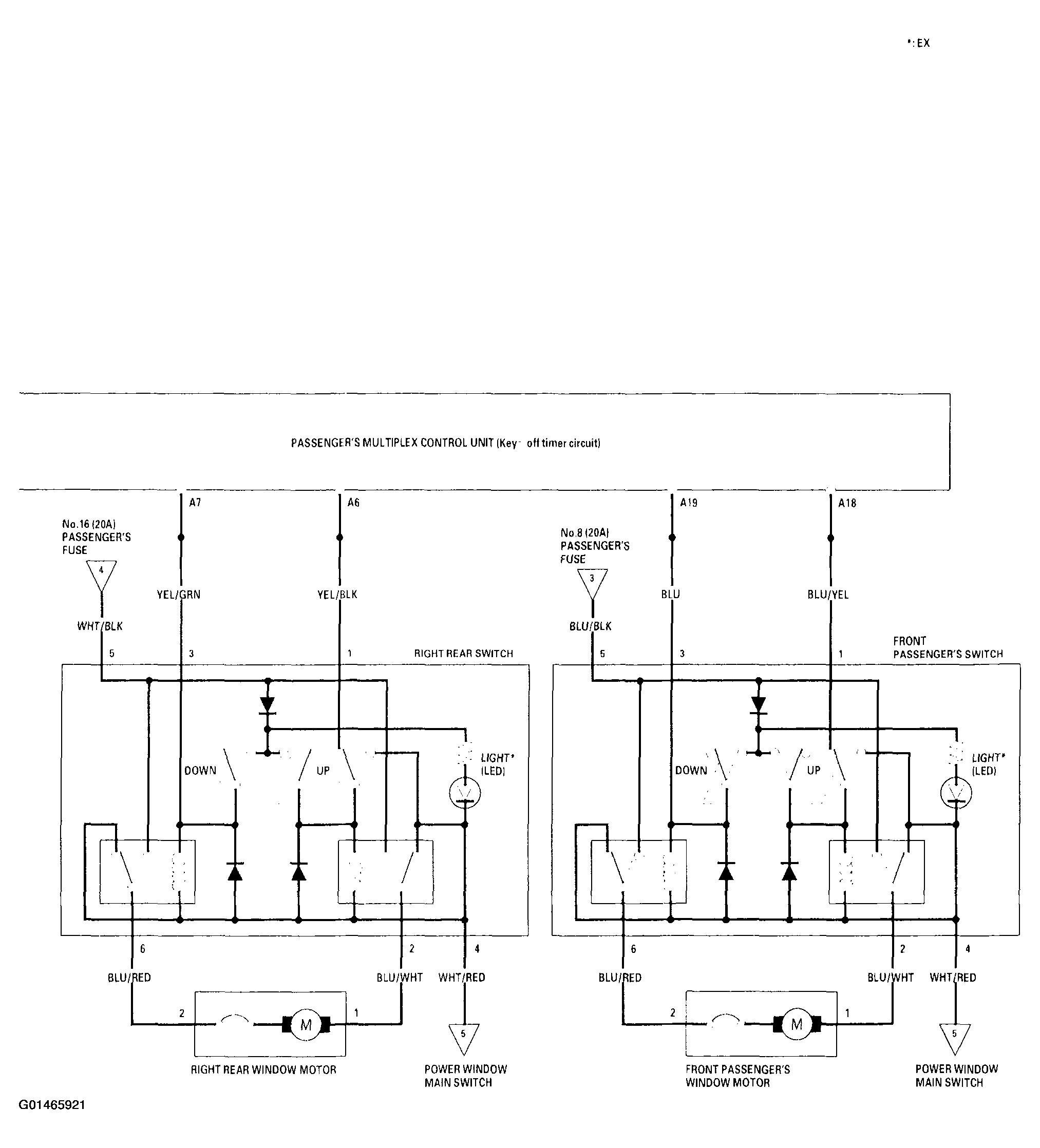
G01465921Courtesy of AMERICAN HONDA MOTOR CO., INC.