LEMON Manuals: Even more car manuals for everyone: 1960-2025
Home >> Honda >> 2006 >> Civic Si >> Repair and Diagnosis (Single Page) >> Engine Performance >> System >> Advanced Diagnostics (Except Hybrid) - DTC P0603 Through P0962 >> DTC P0685: Powertrain Control Module (PCM) Power Control Circuit Internal Circuit Malfunction (R18A4 Engine) >> Notes
April 5, 2026: LEMON Manuals is launched! Read the announcement.

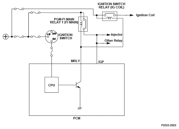
DTC P0685: Powertrain Control Module (PCM) Power Control Circuit Internal Circuit Malfunction (R18A4 Engine): Notes

Fig 1: Powertrain Control Module (PCM) Power Control - Circuit Diagram
G04825658