LEMON Manuals: Even more car manuals for everyone: 1960-2025
Home >> Honda >> 2007 >> Element SC, Standard >> Repair and Diagnosis >> External Pages >> Different variant/trim >> Section 1 (Automatic Transmission) >> System Description >> Lock-up System >> Full Lock-up
April 5, 2026: LEMON Manuals is launched! Read the announcement.

Full Lock-up

WARNING: This page is about a different variant/trim than selected.

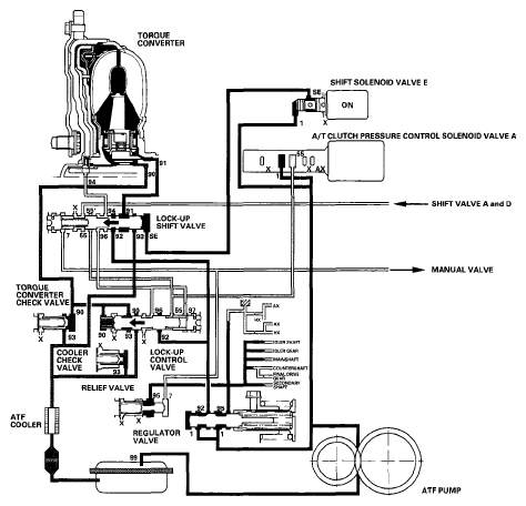
When the vehicle speed increases, the PCM sends a signal to A/T clutch pressure control solenoid valve A to increase A/T clutch pressure control solenoid valve A pressure (55), and the lock-up control valve is moved to the left by increased pressure. Then converter pressure (94) from the left side of the torque converter is completely released at the lock-up control valve, and torque converter pressure (91) engages the torque converter clutch securely; the torque converter clutch is in full lock-up.

NOTE: When used, "left" or "right" indicates direction on the hydraulic circuit.
Fig 1: Power Flow Diagram - Full Lock-Up
G06266768Courtesy of AMERICAN HONDA MOTOR CO., INC.