LEMON Manuals: Even more car manuals for everyone: 1960-2025
Home >> Honda >> 2007 >> Element SC, Standard >> Repair and Diagnosis >> External Pages >> Different variant/trim >> Section 1 (Automatic Transmission) >> System Description >> Lock-up System >> No Lock-up
April 5, 2026: LEMON Manuals is launched! Read the announcement.

No Lock-up

WARNING: This page is about a different variant/trim than selected.

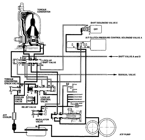
The PCM turns shift solenoid valve E OFF, and shift solenoid valve E pressure (SE) is not applied to the lock-up shift valve. The lock-up shift valve remains to the right to uncover the torque converter pressure ports leading to the left side of the torque converter and releasing pressure from the right side of the torque converter. Torque converter pressure (92) changes to (94) at the lock-up shift valve, and enters into the left side of the torque converter to disengage the torque converter clutch. This keeps the torque converter clutch piston keeps away from the torque converter cover and the torque converter clutch lock-up is OFF.

NOTE: When used, "left" or "right" indicates direction on the hydraulic circuit.
Fig 1: Power Flow Diagram - No Lock-Up
G06266766Courtesy of AMERICAN HONDA MOTOR CO., INC.