LEMON Manuals: Even more car manuals for everyone: 1960-2025
Home >> Honda >> 2007 >> Fit Base, Standard >> Repair and Diagnosis >> External Pages >> Different car >> Section 12 (Emission Control System (2TR-FE)) >> Emission Control System >> System Diagram
April 5, 2026: LEMON Manuals is launched! Read the announcement.

System Diagram

WARNING: This page is about a different car, the 2007 Toyota Tacoma. However, it is still accessible from the selected car via links, so may be relevant.
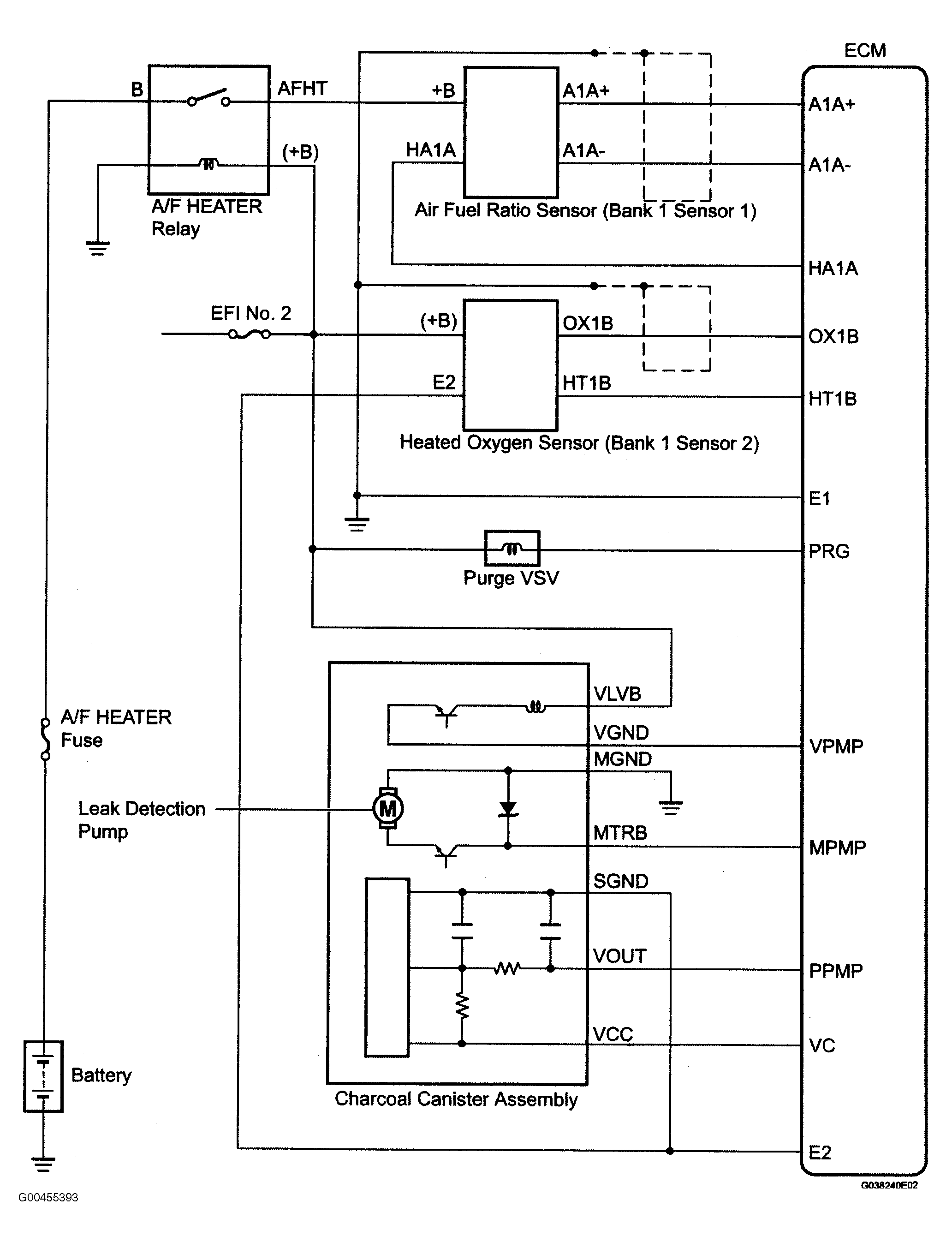
Fig 1: Identifying Emission Control System Diagram (1 Of 2)
G00455393Courtesy of © TOYOTA, LICENSE AGREEMENT TMS1002
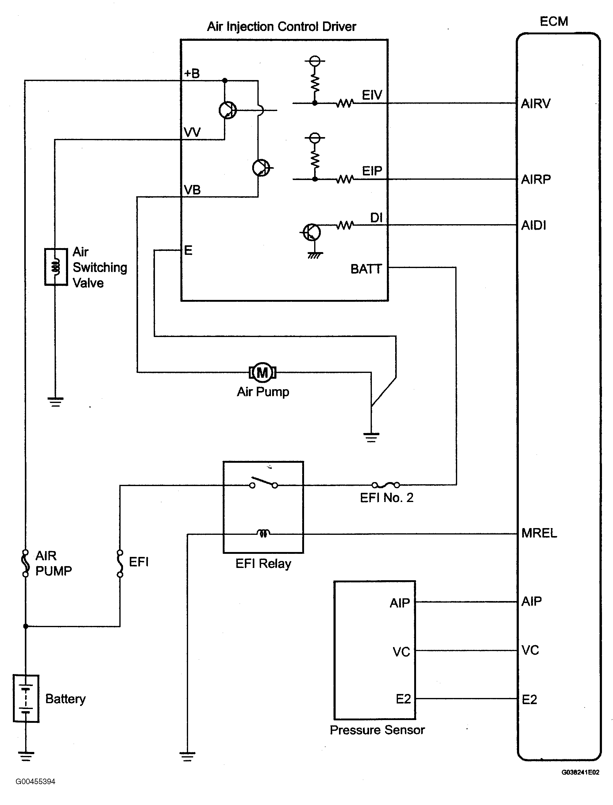
Fig 2: Identifying Emission Control System Diagram (2 Of 2)
G00455394Courtesy of © TOYOTA, LICENSE AGREEMENT TMS1002