LEMON Manuals: Even more car manuals for everyone: 1960-2025
Home >> Honda >> 2009 >> S2000 Base >> Repair and Diagnosis >> Accessories & Equipment >> Cruise Control Systems >> Circuit Diagram
April 5, 2026: LEMON Manuals is launched! Read the announcement.

Circuit Diagram

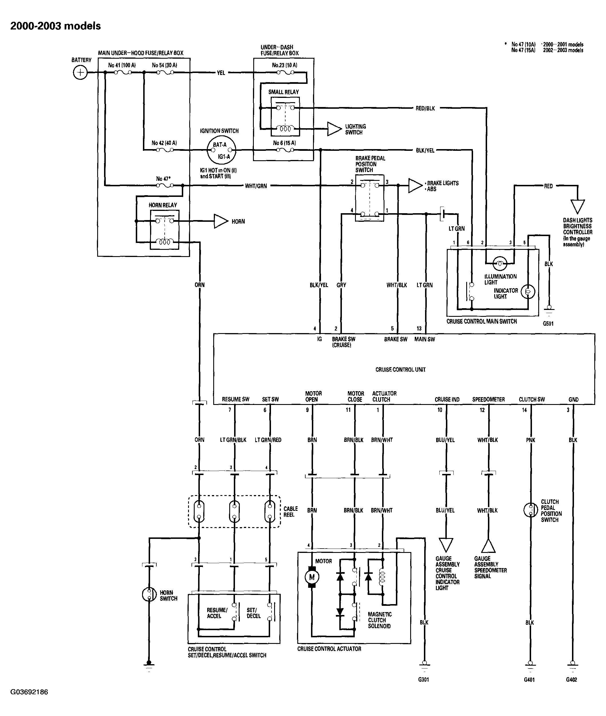
Fig 1: Circuit Diagram - Cruise Control System (2000-03 Models)
G03692186Courtesy of AMERICAN HONDA MOTOR CO., INC.
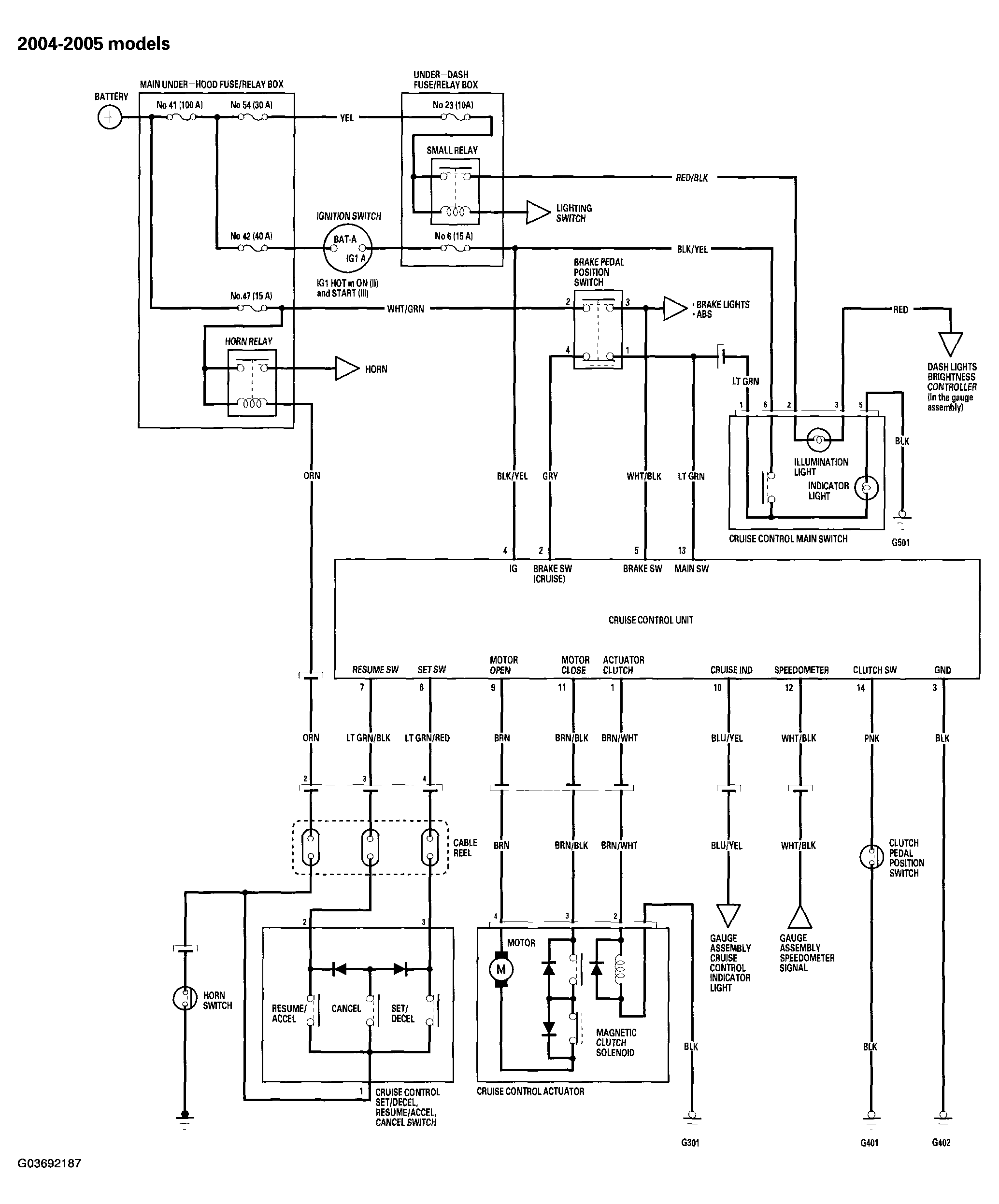
Fig 2: Circuit Diagram - Cruise Control System (2004-05 Models)
G03692187Courtesy of AMERICAN HONDA MOTOR CO., INC.
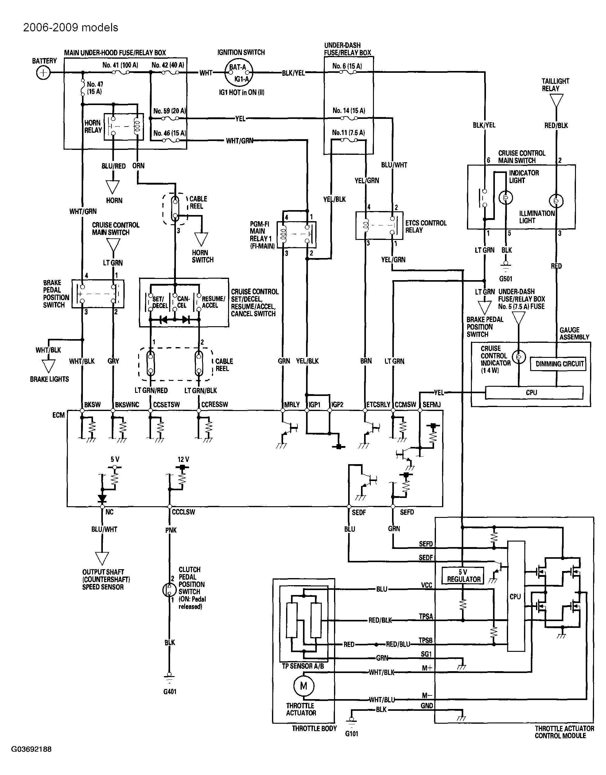
Fig 3: Circuit Diagram - Cruise Control System (2006-09 Model)
G03692188Courtesy of AMERICAN HONDA MOTOR CO., INC.