LEMON Manuals: Even more car manuals for everyone: 1960-2025
Home >> Honda >> 2012 >> CR-Z Base, Automatic CVT Trans >> Repair and Diagnosis >> Transmission >> Automatic Trans >> CVT >> CVT >> System Description >> Electronic Control System >> PCM CVT Control System Electrical Connections
April 5, 2026: LEMON Manuals is launched! Read the announcement.

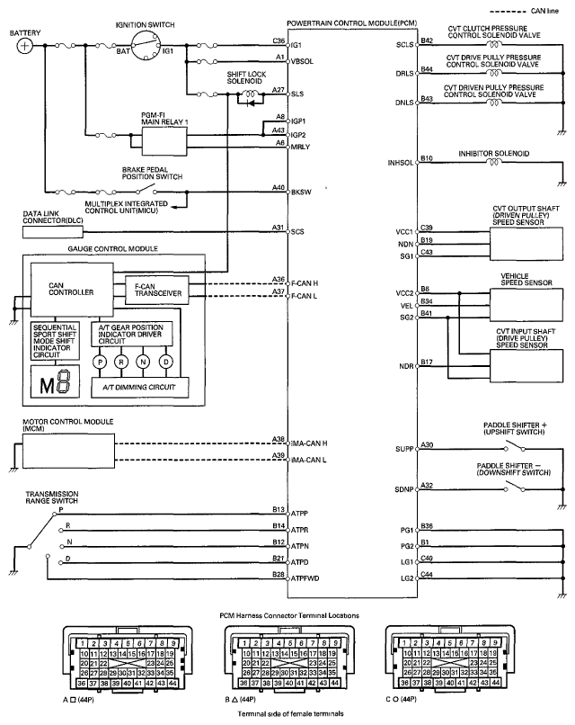
PCM CVT Control System Electrical Connections

Fig 1: PCM CVT Control System Electrical Connections Diagram
G06950890Courtesy of AMERICAN HONDA MOTOR CO., INC.