LEMON Manuals: Even more car manuals for everyone: 1960-2025
Home >> Honda >> 2012 >> CR-Z Base, Standard Trans >> Repair and Diagnosis (Single Page) >> Engine Performance >> System >> EGR Function Testing - HONDA >> EGR Function Testing - HONDA >> Test 1 >> Vacuum Control
April 5, 2026: LEMON Manuals is launched! Read the announcement.

Vacuum Control

EGR valve is controlled by a combination of either coolant temperature switch, speed sensor, vacuum solenoid, vacuum valves and computer. If further testing is required, see appropriate SYSTEM & COMPONENT TESTING article.

  1. Disconnect vacuum hose from EGR valve and connect vacuum gauge to hose. Push a voltmeter positive probe into the terminal at the control box connector (Blue/Yellow on Accord). Connect the negative probe to ground. Jack up the front of the vehicle.
  2. Support with safety stands, block rear wheels, and set hand brake. Start and warm up engine (cooling fan must come on). On Accord, remove control box from firewall and remove cover attaching screws. On all models, vacuum and voltage should be as follows:
    EGR SYSTEM TEST

    Condition EGR Valve Vacuum Specified Voltage
    Idle None None
    4500 RPM Yes None
    4500 RPM (Blocked EGR Bleed) Less Than 2 in. Hg None
    Hard Acceleration over 15 MPH (1) Yes None
    Deceleration over 15 MPH (1) None Yes
    (1) In second gear or "2".
  3. If voltage is available in the first 3 conditions, check thermosensor for continuity. There should be no continuity. If it has continuity, replace and retest. If there is no continuity, remove the control switch, disconnect the lower hose from control switch and connect a vacuum gauge to the hose. There should be no vacuum at idle.
  4. If there is no vacuum, replace the control switch and retest. If there is vacuum, check for voltage at the Yellow/Black wire to the control switch solenoid valve (ignition ON). If there is no voltage, replace the control switch solenoid valve and retest. If there is voltage, replace the speed sensor and retest.
  5. If there is no voltage available but there is vacuum for the first condition or vacuum is is greater than 2 in.Hg (50 mmHg) for the third condition, replace the EGR control valve and check vacuum hose routing. If voltage is available for the fourth condition replace the control switch. If there is no voltage available for the fifth condition, check control switch.
  6. With speed sensor jumpered and engine at idle, remove vacuum line at control switch and check for vacuum. If vacuum is available, reconnect line and check for voltage at Blue/Yellow wire at EGR solenoid valve A. There should be no voltage. If there is no voltage, replace control switch and retest.
  7. If there is no vacuum available and no voltage for the second and fourth conditions, check for ported vacuum at 4500 RPM at EGR control solenoid valve A inlet. If vacuum is not available, check vacuum line routing and carburetor port. Clean and retest.
  8. If vacuum is available, replace EGR control solenoid valve A. If vacuum and voltage are available for the fifth condition, replace EGR control solenoid valve A.
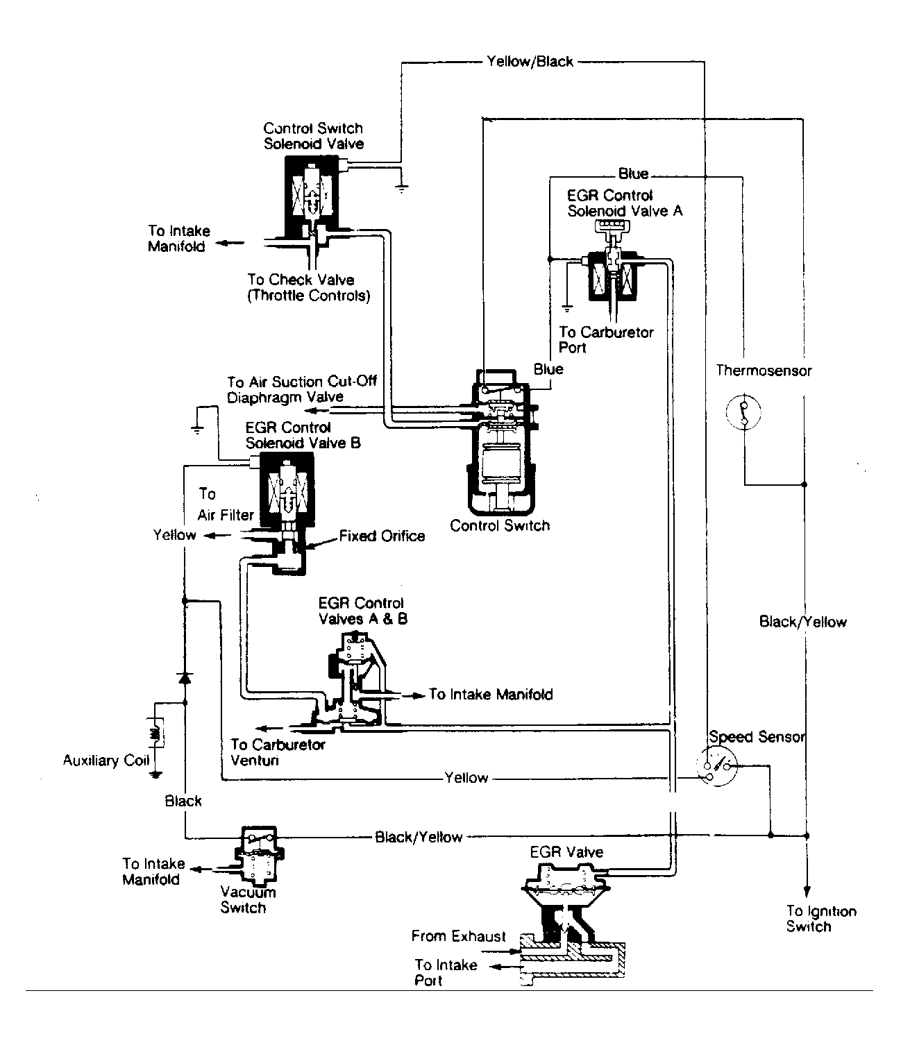
Fig 1: Exhaust Gas Recirculation System (Accord)
G41213
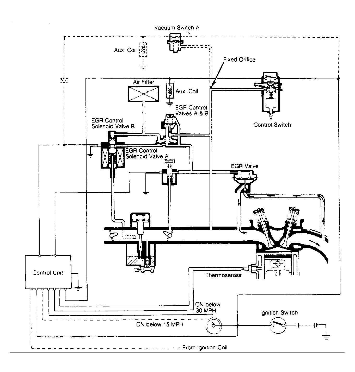
Fig 2: Exhuaust Gas Recirculation System (Civic)
G41214
Fig 3: Exhaust Gas Recirculation System (Prelude)
G41215