LEMON Manuals: Even more car manuals for everyone: 1960-2025
Home >> Honda >> 2012 >> Fit Base, Automatic Trans >> Repair and Diagnosis >> External Pages >> Different car >> Section 4 (Audio System) >> Circuit Diagram >> With Navigation
April 5, 2026: LEMON Manuals is launched! Read the announcement.

With Navigation

WARNING: This page is about a different car, the 2011 Honda Fit, 2010 Honda Fit, and 2009 Honda Fit. However, it is still accessible from the selected car via links, so may be relevant.
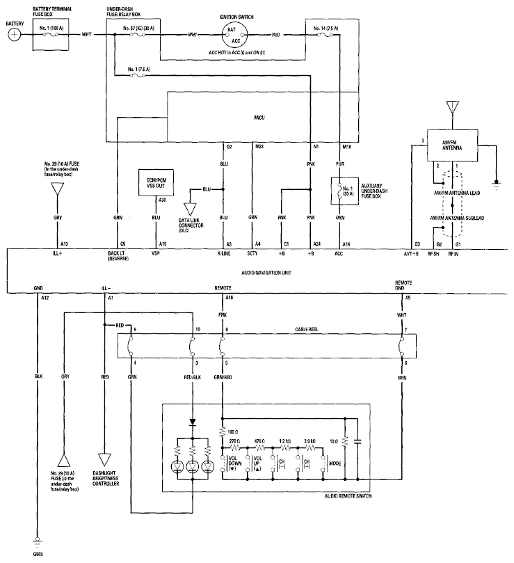
Fig 1: Audio System Circuit Diagram - With Navigation (1 Of 3)
G06768800Courtesy of AMERICAN HONDA MOTOR CO., INC.
Fig 2: Audio System Circuit Diagram - With Navigation (2 Of 3)
G06768801Courtesy of AMERICAN HONDA MOTOR CO., INC.
Fig 3: Audio System Circuit Diagram - With Navigation (3 Of 3)
G06768802Courtesy of AMERICAN HONDA MOTOR CO., INC.