LEMON Manuals: Even more car manuals for everyone: 1960-2025
Home >> Honda >> 2013 >> Fit Base, Automatic Trans >> Repair and Diagnosis >> Transmission >> Automatic Trans >> Automatic Transmission >> System Description >> Lock-up System >> No Lock-up
April 5, 2026: LEMON Manuals is launched! Read the announcement.

No Lock-up

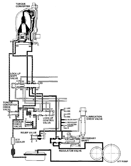
The PCM commands shift solenoid valve D to remain OFF, and shift solenoid valve D covers the shift solenoid valve D pressure port (SD) to the lock-up shift valve. The lock-up shift valve is in the right side, and uncovers the torque converter pressure port leading to the back of the torque converter. Torque converter pressure (92), regulated by the regulator valve, flows to the lock-up shift valve and becomes torque converter pressure (94). Torque converter pressure (94) enters into the back of the torque converter, and discharges into the circuit from the front of the torque converter. Torque converter pressure enters into the back of the torque converter and is discharged from the front side; this disengages the torque converter clutch piston and the torque converter cover. Under this condition, the torque converter clutch is not engaged; this is the non lock-up condition.

NOTE: When used, "left" or "right" indicates direction on the hydraulic circuit.
Fig 1: Power Flow - No Lock-Up
G06768332Courtesy of AMERICAN HONDA MOTOR CO., INC.