LEMON Manuals: Even more car manuals for everyone: 1960-2025
Home >> Honda >> 2013 >> Fit Base, Automatic Trans >> Repair and Diagnosis >> Transmission >> Automatic Trans >> Automatic Transmission >> System Description >> Lock-up System >> Partial Lock-up
April 5, 2026: LEMON Manuals is launched! Read the announcement.

Partial Lock-up

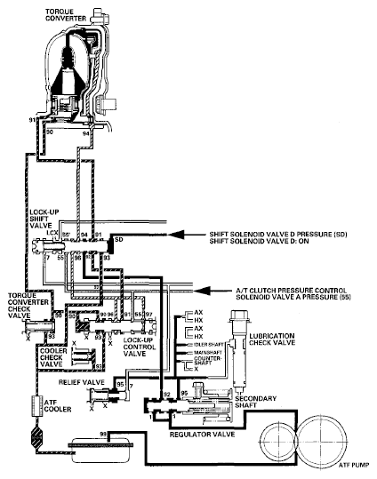
As the speed of the vehicle reaches the programmed value, the PCM turns shift solenoid valve D ON. Shift solenoid valve D pressure (SD) is applied to the right end of the lock-up shift valve to switch the torque converter pressure port leading to the front of the torque converter. Torque converter pressure (91) enters into the front of the torque converter to engage the torque converter clutch piston. The PCM also controls A/T clutch pressure control solenoid valve A to regulate A/T clutch pressure control solenoid valve A pressure (55), and A/T clutch pressure control solenoid valve A pressure (55) is applied to the lock-up control valve. Torque converter pressure (94) drained from the back of the torque converter is applied to the right side of the lock-up control valve, and torque converter pressure (90) is applied to the left side of the lock-up control valve. The lock-up control valve controls the amount of the lock-up by receiving these pressures. The torque converter clutch is engaged partially when torque converter pressure (90) in the left side of the lock-up control valve is higher, and the torque converter clutch is engaged securely according to the amount of pressure in the right side of the lock-up control valve. Under this condition, the torque converter clutch is engaged by pressure entering into the front side of the torque converter; this condition is partial lock-up.

NOTE: When used, "left" or "right" indicates direction on the hydraulic circuit.
Fig 1: Power Flow - Partial Lock-Up
G06768333Courtesy of AMERICAN HONDA MOTOR CO., INC.