LEMON Manuals: Even more car manuals for everyone: 1960-2025
Home >> Honda >> 2016 >> CR-Z EX, Standard Trans >> Repair and Diagnosis (Single Page) >> Hybrid/Electric Powertrain >> Testing and Diagnosis >> IMA System >> System Description >> Battery Module >> Notes
April 5, 2026: LEMON Manuals is launched! Read the announcement.

Battery Module: Notes

A light-weight and compact Ni-MH (nickel-metal hydride) battery supplies energy to the IMA system.

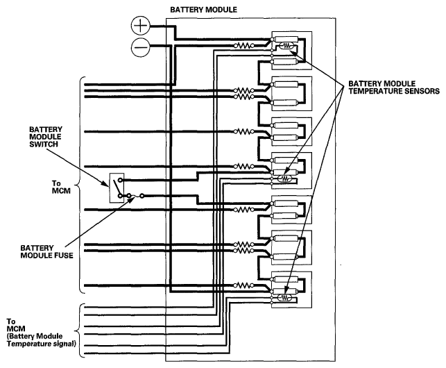
The battery module has seven blocks that are connected in series. Each block generates 14.4 V. The total battery voltage is a nominal 100 V.

The battery module has three built-in thermistor temperature sensors to monitor battery temperature.

Fig 1: Battery Module Circuit Diagram
G06950258Courtesy of AMERICAN HONDA MOTOR CO., INC.