LEMON Manuals: Even more car manuals for everyone: 1960-2025
Home >> Honda >> 2019 >> Clarity Plug-In Hybrid >> Repair and Diagnosis >> Engine Performance >> System >> Engine Control System - Advanced Diagnostics (P0010 - P0811) (Plug-In) >> Advanced Diagnostics >> DTC P0011 (2018 2019)
April 5, 2026: LEMON Manuals is launched! Read the announcement.

DTC P0011 (2018 2019)

DTC P0011:  Variable Valve Timing Control (VTC) System Malfunction

General Description 

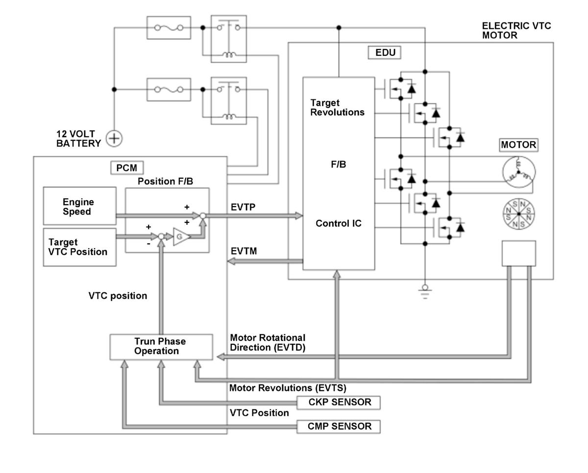
GHH416574Courtesy of HONDA, U.S.A., INC.

The variable valve timing control (VTC) system controls the timing of the intake camshaft. It uses motor to operate the VTC actuator so the valve timing is optimized depending on driving conditions. The powertrain control module (PCM) monitors the phase control command and the actual timing of the camshaft by using camshaft position (CMP) sensor A. If the phase difference between them is excessive for a certain time period, the PCM detects a malfunction and stores a DTC.

Monitor Execution, Sequence, Duration, DTC Type 

Execution Continuous
Sequence None
Duration 15.0 seconds or more
DTC Type Two drive cycles, MIL on

Enable Conditions 

Condition Minimum Maximum
VTC operating voltage 6 V -
Engine coolant temperature [ECT Sensor 1] - 231 deg.F (111 deg.C)
Engine speed [Engine Speed] 500 RPM -
Battery voltage 10.5 V -

[ ]: HDS Parameter

Malfunction Threshold 

The phase difference between the phase control command and the actual phase of the intake camshaft is 20.0 deg. or more for at least 15 seconds.

Possible Cause 

NOTE: The causes shown may not be a complete list of all potential problems, and it is possible that there may be other causes.
  • VTC actuator stuck
  • VTC actuator response delay
  • Electric VTC motor lock
  • Electric VTC motor failure
  • Electric VTC failure

Confirmation Procedure 

Operating Condition 

  1. Enter the maintenance mode, than start the engine. Hold the engine speed [Engine Speed] at 3, 000 RPM without load (in P or N) until the radiator fan comes on.
  2. Drive the vehicle at a steady speed between 25 - 75 mph (40 - 120 km/h) for at least 15 seconds.

With the HDS 

Select the VTC TEST in the INSPECTION MENU with the HDS, then select the IN-VTC.

Diagnosis Details 

Conditions for setting the DTC 

When a malfunction is detected during the first drive cycle, a Pending DTC is stored in the PCM memory. If the malfunction returns in the next (second) drive cycle, the MIL comes on and a Confirmed DTC and the freeze data are stored.

Conditions for clearing the DTC 

The MIL is cleared if the malfunction does not return in three consecutive trips in which the diagnostic runs. The MIL, the Pending DTC, the Confirmed DTC, and the freeze data can be cleared with the scan tool Clear command or by disconnecting the 12 volt battery.



DTC P0011:  Variable Valve Timing Control (VTC) System Malfunction

General Description 

GHH416574Courtesy of HONDA, U.S.A., INC.

The variable valve timing control (VTC) system controls the timing of the intake camshaft. It uses motor to operate the VTC actuator so the valve timing is optimized depending on driving conditions. The powertrain control module (PCM) monitors the phase control command and the actual timing of the camshaft by using camshaft position (CMP) sensor A. If the phase difference between them is excessive for a certain time period, the PCM detects a malfunction and stores a DTC.

Monitor Execution, Sequence, Duration, DTC Type 

Execution Continuous
Sequence None
Duration 15.0 seconds or more
DTC Type Two drive cycles, MIL on

Enable Conditions 

Condition Minimum Maximum
VTC operating voltage 6 V -
Engine coolant temperature [ECT Sensor 1] - 231 deg.F (111 deg.C)
Engine speed [Engine Speed] 500 RPM -
Battery voltage 10.5 V -

[ ]: HDS Parameter

Malfunction Threshold 

The phase difference between the phase control command and the actual phase of the intake camshaft is 20.0 deg. or more for at least 15 seconds.

Possible Cause 

NOTE: The causes shown may not be a complete list of all potential problems, and it is possible that there may be other causes.
  • VTC actuator stuck
  • VTC actuator response delay
  • Electric VTC motor lock
  • Electric VTC motor failure
  • Electric VTC failure

Confirmation Procedure 

Operating Condition 

  1. Enter the maintenance mode, than start the engine. Hold the engine speed [Engine Speed] at 3, 000 RPM without load (in P or N) until the radiator fan comes on.
  2. Drive the vehicle at a steady speed between 25 - 75 mph (40 - 120 km/h) for at least 15 seconds.

With the HDS 

Select the VTC TEST in the INSPECTION MENU with the HDS, then select the IN-VTC.

Diagnosis Details 

Conditions for setting the DTC 

When a malfunction is detected during the first drive cycle, a Pending DTC is stored in the PCM memory. If the malfunction returns in the next (second) drive cycle, the MIL comes on and a Confirmed DTC and the freeze data are stored.

Conditions for clearing the DTC 

The MIL is cleared if the malfunction does not return in three consecutive trips in which the diagnostic runs. The MIL, the Pending DTC, the Confirmed DTC, and the freeze data can be cleared with the scan tool Clear command or by disconnecting the 12 volt battery.