LEMON Manuals: Even more car manuals for everyone: 1960-2025
Home >> Honda >> 2019 >> Clarity Plug-In Hybrid >> Repair and Diagnosis >> Engine Performance >> System >> Engine Control System - Advanced Diagnostics (P0010 - P0811) (Plug-In) >> Advanced Diagnostics >> DTC P05CC (2021)
April 5, 2026: LEMON Manuals is launched! Read the announcement.

DTC P05CC (2021)

DTC P05CC:  Cold Start VTC System Malfunction

General Description 

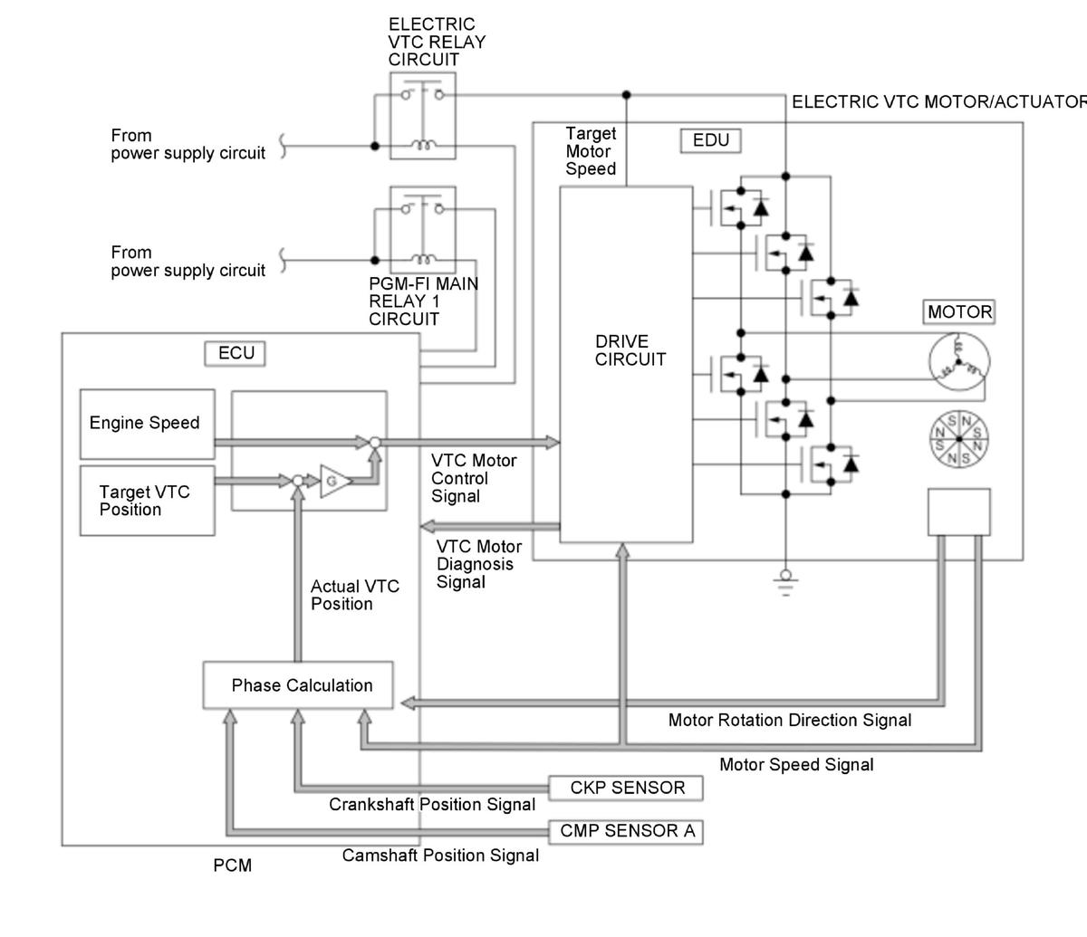
GHH416747Courtesy of HONDA, U.S.A., INC.

The cold start emission reduction strategy controls air fuel ratio to lean when the engine is started at cold condition to lower the emission while the catalyst is not warmed up enough. If the phase control command and the actual timing of the camshaft by using camshaft position (CMP) sensor A difference between them is excessive for a certain time period, the PCM detects a malfunction and stores a DTC.

Monitor Execution, Sequence, Duration, DTC Type 

Execution Continuous
Sequence None
Duration 10.0 seconds or more
DTC Type Two drive cycles, MIL on

Enable Conditions 

Condition Minimum Maximum
VTC operating voltage 6V -
Engine coolant temperature [ECT Sensor 1] 14 deg.F (-10 deg.C) 176 deg.F (80 deg.C)
Engine speed [Engine Speed] 500 RPM -
12 volt battery voltage 10.5 V -
High voltage battery capacity (SOC) 20 % -
Quick warm-up system Operation
Accelerator pedal position Released
Other Vehicle stopped

[ ]: HDS Parameter

Malfunction Threshold 

Either of these conditions occurs for at least 10 seconds:

Possible Cause 

NOTE: The causes shown may not be a complete list of all potential problems, and it is possible that there may be other causes.
  • VTC actuator stuck
  • VTC actuator response delay
  • Electric VTC motor lock
  • Electric VTC motor failure
  • Electric VTC failure

Confirmation Procedure 

Operating Condition 

  1. Leave the vehicle to cool the engine.
  2. Enter the maintenance mode, then start the engine, and let it idle for at least 7.0 seconds.

Diagnosis Details 

Conditions for setting the DTC 

When a malfunction is detected during the first drive cycle, a Pending DTC is stored in the PCM memory. If the malfunction returns in the next (second) drive cycle, the MIL comes on and a Confirmed DTC and the freeze data are stored.

Conditions for clearing the DTC 

The MIL is cleared if the malfunction does not return in three consecutive trips in which the diagnostic runs. The MIL, the Pending DTC, the Confirmed DTC, and the freeze data can be cleared with the scan tool Clear command or by disconnecting the 12 volt battery.