PGM-FI System Description
For locations of each component on the vehicle, refer to the Component Location Index
Components
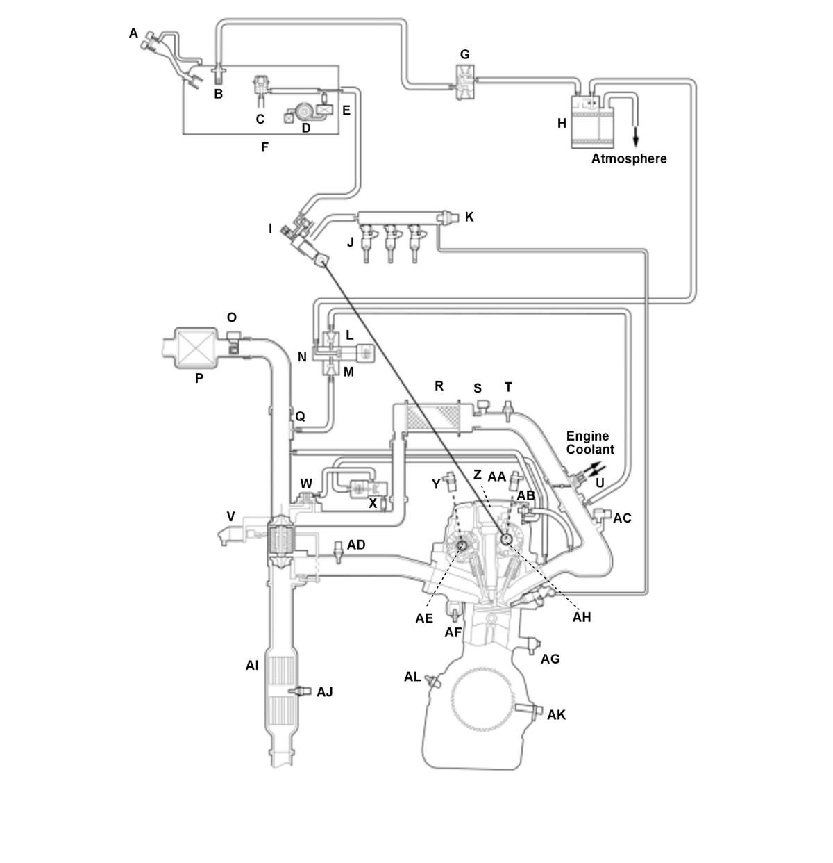
1.5 L Engine (USA and Canada models)
| A | MIS-FUEL INHIBIT DEVICE | U | IAT SENSOR 2 |
| B | FUEL TANK VAPOR CONTROL VALVE | V | THROTTLE BODY |
| C | FUEL PRESSURE REGULATOR | W | TURBOCHARGER WASTEGATE CONTROL ACTUATOR |
| D | FUEL PUMP | X | TURBOCHARGER BYPASS CONTROL VALVE |
| E | FUEL FILTER | Y | TURBOCHARGER BYPASS CONTROL SOLENOID VALVE |
| F | FUEL TANK | Z | CMP SENSOR B |
| G | FUEL TANK PRESSURE (FTP) SENSOR | AA | IGNITION COIL |
| H | EVAP CANISTER VENT SHUT VALVE | AB | CMP SENSOR A |
| I | EVAP CANISTER | AC | PCV VALVE |
| J | HIGH PRESSURE FUEL PUMP | AD | MAP SENSOR |
| K | FUEL INJECTOR | AE | A/F SENSOR (SENSOR 1) |
| L | FUEL RAIL PRESSURE SENSOR | AF | VTC OIL CONTROL SOLENOID VALVE B |
| M | NON-RETURN VALVE A | AG | ECT SENSOR 1 |
| N | NON-RETURN VALVE B | AH | KNOCK SENSOR |
| O | EVAP CANISTER PURGE VALVE | AI | VTC OIL CONTROL SOLENOID VALVE A |
| P | MAF SENSOR/IAT SENSOR 1 | AJ | TWC |
| Q | AIR CLEANER | AK | SECONDARY HO2S (SENSOR 2) |
| R | EVAP CANISTER PURGE NOZZLE | AL | CKP SENSOR |
| S | INTERCOOLER | AM | OIL PRESSURE SENSOR |
| T | TURBOCHARGER BOOST SENSOR |
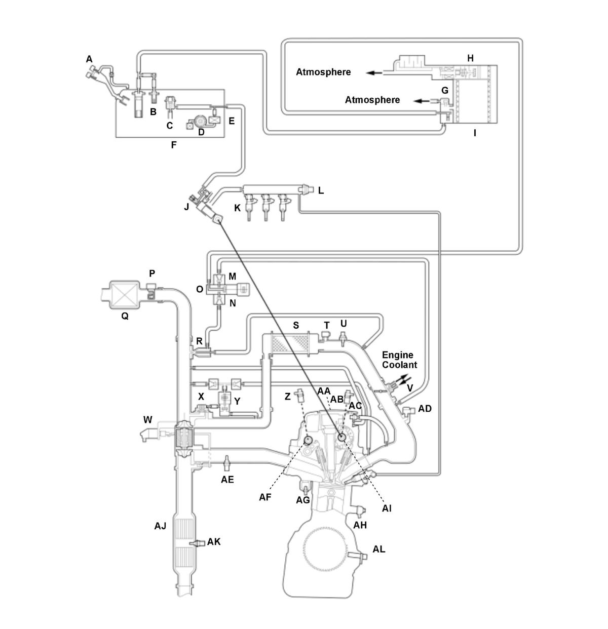
1.5 L Engine (Mexico models)
| A | FUEL FILL CAP | T | IAT SENSOR 2 |
| B | FUEL TANK VAPOR CONTROL VALVE | U | THROTTLE BODY |
| C | FUEL PRESSURE REGULATOR | V | TURBOCHARGER WASTEGATE CONTROL ACTUATOR |
| D | FUEL PUMP | W | TURBOCHARGER BYPASS CONTROL VALVE |
| E | FUEL FILTER | X | TURBOCHARGER BYPASS CONTROL SOLENOID VALVE |
| F | FUEL TANK | Y | CMP SENSOR B |
| G | EVAP TWO WAY VALVE | Z | IGNITION COIL |
| H | EVAP CANISTER | AA | CMP SENSOR A |
| I | HIGH PRESSURE FUEL PUMP | AB | PCV VALVE |
| J | FUEL INJECTOR | AC | MAP SENSOR |
| K | FUEL RAIL PRESSURE SENSOR | AD | A/F SENSOR (SENSOR 1) |
| L | NON-RETURN VALVE A | AE | VTC OIL CONTROL SOLENOID VALVE B |
| M | NON-RETURN VALVE B | AF | ECT SENSOR 1 |
| N | EVAP CANISTER PURGE VALVE | AG | KNOCK SENSOR |
| O | MAF SENSOR/IAT SENSOR 1 | AH | VTC OIL CONTROL SOLENOID VALVE A |
| P | AIR CLEANER | AI | TWC |
| Q | EVAP CANISTER PURGE NOZZLE | AJ | SECONDARY HO2S (SENSOR 2) |
| R | INTERCOOLER | AK | CKP SENSOR |
| S | TURBOCHARGER BOOST SENSOR | AL | OIL PRESSURE SENSOR |
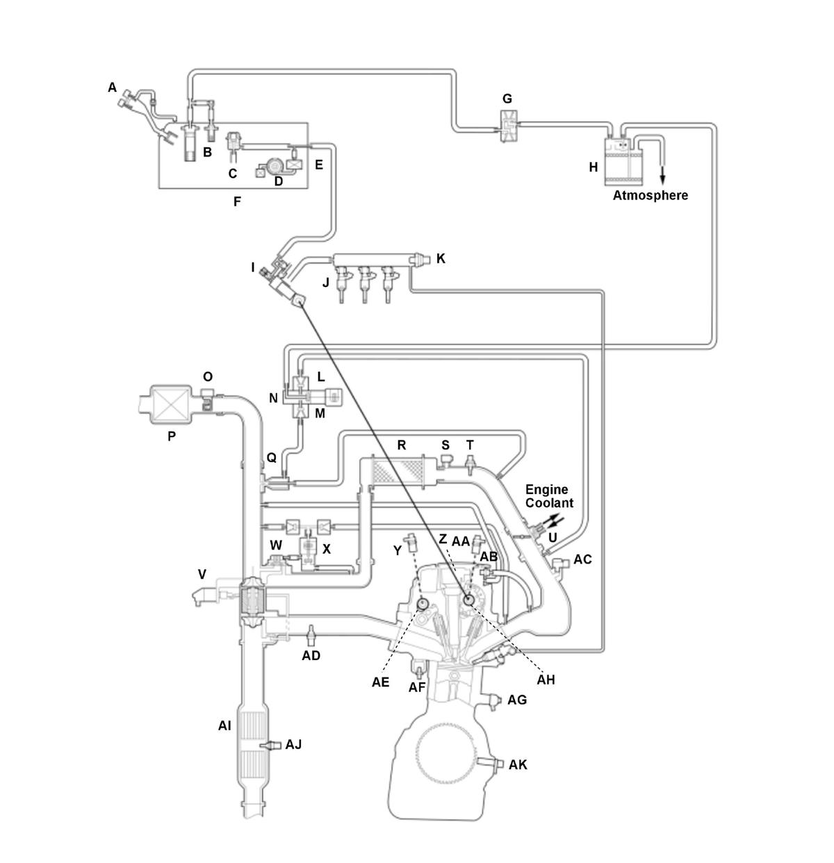
2.0 L Engine (USA and Canada models)
| A | MIS-FUEL INHIBIT DEVICE | U | IAT SENSOR 2 |
| B | FUEL TANK VAPOR CONTROL VALVE | V | THROTTLE BODY |
| C | FUEL PRESSURE REGULATOR | W | TURBOCHARGER WASTEGATE CONTROL ACTUATOR |
| D | FUEL PUMP | X | TURBOCHARGER BYPASS CONTROL VALVE |
| E | FUEL FILTER | Y | TURBOCHARGER BYPASS CONTROL SOLENOID VALVE |
| F | FUEL TANK | Z | CMP SENSOR B |
| G | FUEL TANK PRESSURE (FTP) SENSOR | AA | IGNITION COIL |
| H | EVAP CANISTER VENT SHUT VALVE | AB | CMP SENSOR A |
| I | EVAP CANISTER | AC | PCV VALVE |
| J | HIGH PRESSURE FUEL PUMP | AD | MAP SENSOR |
| K | FUEL INJECTOR | AE | A/F SENSOR (SENSOR 1) |
| L | FUEL RAIL PRESSURE SENSOR | AF | VTC OIL CONTROL SOLENOID VALVE B |
| M | NON-RETURN VALVE A | AG | ECT SENSOR 1 |
| N | NON-RETURN VALVE B | AH | KNOCK SENSOR |
| O | EVAP CANISTER PURGE VALVE | AI | VTC OIL CONTROL SOLENOID VALVE A |
| P | MAF SENSOR/IAT SENSOR 1 | AJ | TWC |
| Q | AIR CLEANER | AK | SECONDARY HO2S (SENSOR 2) |
| R | EVAP CANISTER PURGE NOZZLE | AL | CKP SENSOR |
| S | INTERCOOLER | ||
| T | TURBOCHARGER BOOST SENSOR |
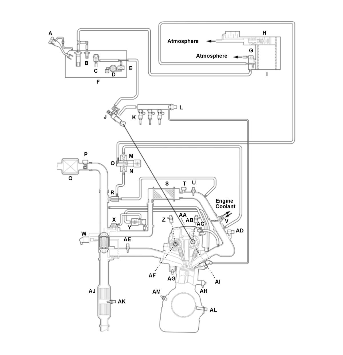
2.0 L Engine (Mexico models)
| A | FUEL FILL CAP | T | IAT SENSOR 2 |
| B | FUEL TANK VAPOR CONTROL VALVE | U | THROTTLE BODY |
| C | FUEL PRESSURE REGULATOR | V | TURBOCHARGER WASTEGATE CONTROL ACTUATOR |
| D | FUEL PUMP | W | TURBOCHARGER BYPASS CONTROL VALVE |
| E | FUEL FILTER | X | TURBOCHARGER BYPASS CONTROL SOLENOID VALVE |
| F | FUEL TANK | Y | CMP SENSOR B |
| G | EVAP TWO WAY VALVE | Z | IGNITION COIL |
| H | EVAP CANISTER | AA | CMP SENSOR A |
| I | HIGH PRESSURE FUEL PUMP | AB | PCV VALVE |
| J | FUEL INJECTOR | AC | MAP SENSOR |
| K | FUEL RAIL PRESSURE SENSOR | AD | A/F SENSOR (SENSOR 1) |
| L | NON-RETURN VALVE A | AE | VTC OIL CONTROL SOLENOID VALVE B |
| M | NON-RETURN VALVE B | AF | ECT SENSOR 1 |
| N | EVAP CANISTER PURGE VALVE | AG | KNOCK SENSOR |
| O | MAF SENSOR/IAT SENSOR 1 | AH | VTC OIL CONTROL SOLENOID VALVE A |
| P | AIR CLEANER | AI | TWC |
| Q | EVAP CANISTER PURGE NOZZLE | AJ | SECONDARY HO2S (SENSOR 2) |
| R | INTERCOOLER | AK | CKP SENSOR |
| S | TURBOCHARGER BOOST SENSOR |
Electronic Control
The powertrain control module (PCM) consists of a CPU memory (storage unit) and inputs/outputs that control the fuel injection, injection timing, and electronic throttle control system (ETCS).
Fail-Safe Function
When a malfunction occurs in the signal from a sensor or from another control unit, the PCM ignores that signal and substitutes a pre-programmed value that allows the engine to continue running. This causes a Confirmed DTC to be stored and the MIL to come on.
Updated Function
The PCM has a rewritable ROM. The ROM can acquire the latest software version.
MIL Indicator Check
When the vehicle is turned to the ON mode, the PCM turns on the MIL via the F-CAN circuit for about 15 to 20 seconds to check the indicator condition.
Self Shut Down (SSD) Mode
After the vehicle is turned to the OFF (LOCK) mode, the PCM stays on for up to an hour. If a PCM connector is disconnected during this time, the PCM may be damaged. To cancel the SSD, jump the SCS line with the HDS after the vehicle is turned to the OFF (LOCK) mode.
Two Drive Cycle Detection Method
The DTCs are detected with one or two driving cycle method in the PCM. Specific DTCs which are considered as a not intermittent failure apply the two driving cycle method.When a malfunction occurs in the signal from a sensor or from another control unit in the first drive cycle, the PCM stores a pending DTC. The MIL does not come on at this time. If the failure continues in the second drive cycle, the PCM stores a confirmed DTC and turns on the MIL.
Engine Start Conditions
(refer to the electric brake booster system boost restriction)
When any of the following conditions are met, the engine will start.
- M/T: Vehicle is stop, clutch pedal is pressed, and electric parking brake is operated.
- CVT, A/T: Vehicle is stop, brake pedal is pressed, and shift position/mode is P.
- CVT, A/T: Vehicle is stop, brake pedal is pressed, shift position/mode is N, and electric parking brake is operated.
Injection Control
Fuel injection controls include fuel injection amount control, fuel cut control, and fuel pump control. Adaptive PGM-FI (programmed-fuel injection) technology enables accurate fuel controls, which contributes to increasing engine power and decreasing fuel consumption.
Fuel Injection
The fuel injection is determined by adding correction values to a basic injection. The powertrain control module (PCM) controls the amount of fuel injection by the length of time the injector is energized.
Fuel Injection Timing
The fuel injection timing is determined by the PCM, which calculates the injection time for each cylinder based on the signals from the crankshaft position (CKP) sensor and camshaft position (CMP) sensor A. The PCM then controls the time to energize the injector. Therefore, the fuel injection control will vary depending on the state of the vehicle.
Ignition Timing Control
The powertrain control module (PCM) contains the memory for basic ignition timing at various engine speeds and manifold absolute pressures. It also adjusts the timing according to engine coolant temperature and intake air temperature.
Fuel Cut-off Control
Fuel Cut-off Control
After warming up, during deceleration with the throttle valve slightly open from the fully closed position, the powertrain control module (PCM) stops the fuel injection when the engine speed is over the specified value to improve fuel efficiency.
Fuel cut-off at high engine speed
To prevent engine damage, the PCM stops the fuel injection when the engine speed is in the limited area (red zone). PCM stops fuel injection while the vehicle is driven and while at a stop. Engine speed fuel cut is lower when stopped compared to when driven.
At High Speed Driving
PCM stops fuel injection when the vehicle speed is over than the listed speed in the following chart.
| Model | High speed driving |
|---|---|
| CVT | 118 mph (190 km/h) and over |
| A/T, M/T | 124 mph (200 km/h) and over |