PGM-FI System Description
For locations of each component on vehicle, refer to Component Location Index
Components
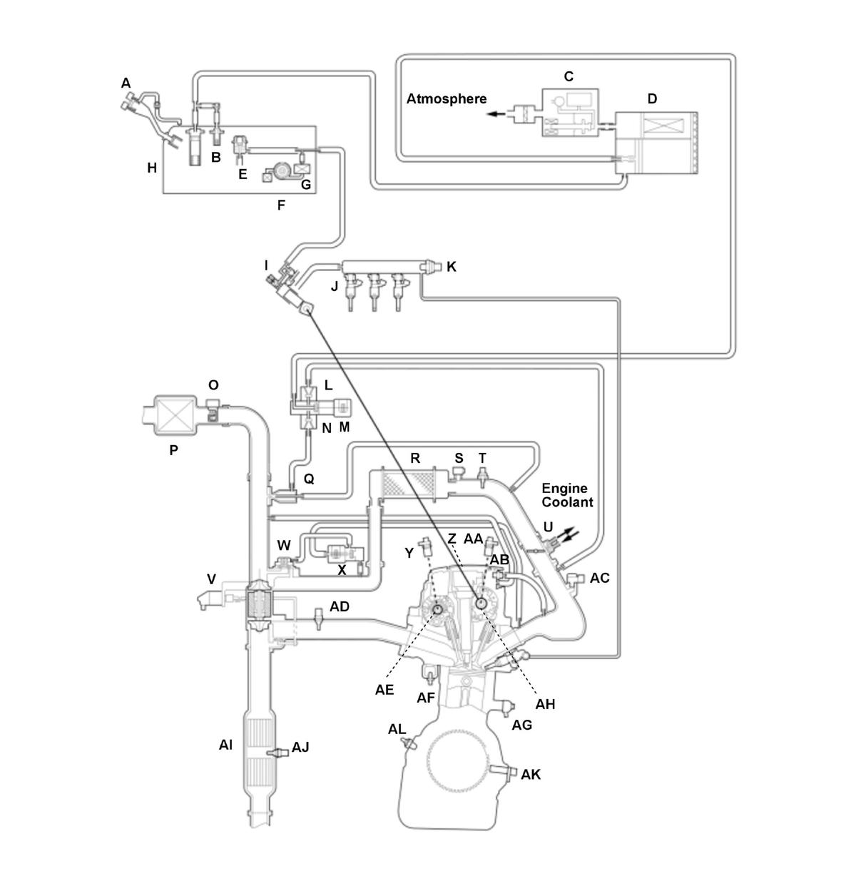
1.5 L engine (USA and Canada models)
| A | MIS-FUEL INHIBIT DEVICE | T | IAT SENSOR 2 |
| B | FUEL TANK VAPOR CONTROL VALVE | U | THROTTLE BODY |
| C | EVAP LEAK CHECK MODULE | V | TURBOCHARGER WASTEGATE CONTROL ACTUATOR |
| D | EVAP CANISTER | W | TURBOCHARGER BYPASS CONTROL VALVE |
| E | FUEL PRESSURE REGULATOR | X | TURBOCHARGER BYPASS CONTROL SOLENOID VALVE |
| F | FUEL PUMP | Y | CMP SENSOR B |
| G | FUEL FILTER | Z | IGNITION COIL |
| H | FUEL TANK | AA | CMP SENSOR A |
| I | HIGH PRESSURE FUEL PUMP | AB | PCV VALVE |
| J | FUEL INJECTOR | AC | MAP SENSOR |
| K | FUEL RAIL PRESSURE SENSOR | AD | A/F SENSOR (SENSOR 1) |
| L | NON-RETURN VALVE A | AE | VTC OIL CONTROL SOLENOID VALVE B |
| M | EVAP CANISTER PURGE VALVE | AF | ECT SENSOR 1 |
| N | NON-RETURN VALVE B | AG | KNOCK SENSOR |
| O | MAF SENSOR/IAT SENSOR 1 | AH | VTC OIL CONTROL SOLENOID VALVE A |
| P | AIR CLEANER | AI | TWC |
| Q | EVAP CANISTER PURGE NOZZLE | AJ | SECONDARY HO2S (SENSOR 2) |
| R | INTERCOOLER | AK | CKP SENSOR |
| S | TURBOCHARGER BOOST SENSOR | AL | OIL PRESSURE SWITCH |
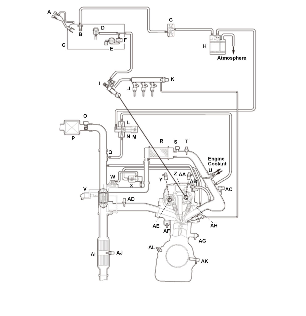
1.5 L engine (Mexico models)
| A | FUEL FILL CAP | T | IAT SENSOR 2 |
| B | FUEL TANK VAPOR CONTROL VALVE | U | THROTTLE BODY |
| C | FUEL TANK | V | TURBOCHARGER WASTEGATE CONTROL ACTUATOR |
| D | FUEL PRESSURE REGULATOR | W | TURBOCHARGER BYPASS CONTROL VALVE |
| E | FUEL PUMP | X | TURBOCHARGER BYPASS CONTROL SOLENOID VALVE |
| F | FUEL FILTER | Y | CMP SENSOR B |
| G | EVAP TWO WAY VALVE | Z | IGNITION COIL |
| H | EVAP CANISTER | AA | CMP SENSOR A |
| I | HIGH PRESSURE FUEL PUMP | AB | PCV VALVE |
| J | FUEL INJECTOR | AC | MAP SENSOR |
| K | FUEL RAIL PRESSURE SENSOR | AD | A/F SENSOR (SENSOR 1) |
| L | NON-RETURN VALVE A | AE | VTC OIL CONTROL SOLENOID VALVE B |
| M | EVAP CANISTER PURGE VALVE | AF | ECT SENSOR 1 |
| N | NON-RETURN VALVE B | AG | KNOCK SENSOR |
| O | MAF SENSOR/IAT SENSOR 1 | AH | VTC OIL CONTROL SOLENOID VALVE A |
| P | AIR CLEANER | AI | TWC |
| Q | EVAP CANISTER PURGE NOZZLE | AJ | SECONDARY HO2S (SENSOR 2) |
| R | INTERCOOLER | AK | CKP SENSOR |
| S | TURBOCHARGER BOOST SENSOR | AL | OIL PRESSURE SWITCH |
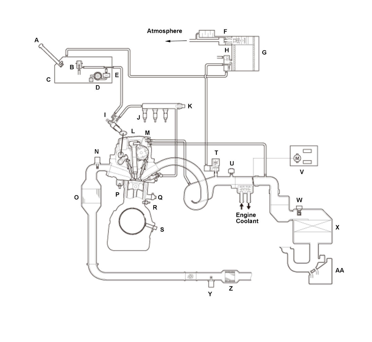
2.4 L engine (USA models)
| A | MIS-FUEL INHIBIT DEVICE | O | WU-TWC |
| B | FUEL PRESSURE REGULATOR | P | ECT SENSOR 1 |
| C | FUEL TANK | Q | KNOCK SENSOR |
| D | FUEL PUMP | R | OIL PRESSURE SWITCH |
| E | FUEL FILTER | S | CKP SENSOR |
| F | EVAP CANISTER VENT SHUT VALVE | T | EVAP CANISTER PURGE VALVE |
| G | EVAP CANISTER | U | MAP SENSOR |
| H | FTP SENSOR | V | THROTTLE BODY |
| I | HIGH PRESSURE FUEL PUMP | W | MAF SENSOR/IAT SENSOR |
| J | FUEL INJECTOR | X | AIR CLEANER |
| K | FUEL RAIL PRESSURE SENSOR | Y | SECONDARY HO2S (SENSOR 2) |
| L | IGNITION COIL | Z | TWC |
| M | PCV VALVE | AA | INTAKE AIR RESONATOR |
| N | A/F SENSOR (SENSOR 1) |
2.4 L engine (Mexico models)
| A | FUEL FILL CAP | N | WU-TWC |
| B | FUEL PRESSURE REGULATOR | O | ECT SENSOR 1 |
| C | FUEL TANK | P | KNOCK SENSOR |
| D | FUEL PUMP | Q | OIL PRESSURE SWITCH |
| E | FUEL FILTER | R | CKP SENSOR |
| F | EVAP TWO WAY VALVE | S | EVAP CANISTER PURGE VALVE |
| G | EVAP CANISTER | T | MAP SENSOR |
| H | HIGH PRESSURE FUEL PUMP | U | THROTTLE BODY |
| I | FUEL INJECTOR | V | MAF SENSOR/IAT SENSOR |
| J | FUEL RAIL PRESSURE SENSOR | W | AIR CLEANER |
| K | IGNITION COIL | X | SECONDARY HO2S (SENSOR 2) |
| L | PCV VALVE | Y | TWC |
| M | A/F SENSOR (SENSOR 1) | Z | INTAKE AIR RESONATOR |
Electronic Control
The powertrain control module (PCM) consists of a CPU memory (storage unit) and inputs/outputs that control the fuel injection, injection timing, and electronic throttle control system (ETCS).
Fail-Safe Function
When a malfunction occurs in the signal from a sensor or from another control unit, the PCM ignores that signal and substitutes a pre-programmed value that allows the engine to continue running. This causes a Confirmed DTC to be stored and the MIL to come on.
Updated Function
The PCM has a rewritable ROM. The ROM can acquire the latest software version.
MIL Indicator Check
When the vehicle is turned to the ON mode, the PCM turns on the MIL via the F-CAN circuit for about 15 to 20 seconds to check the indicator condition.
Self Shut Down (SSD) Mode
After the vehicle is turned to the OFF (LOCK) mode, the PCM stays on for up to an hour. If a PCM connector is disconnected during this time, the PCM may be damaged. To cancel the SSD, jump the SCS line with the HDS after the vehicle is turned to the OFF (LOCK) mode.
Two Drive Cycle Detection Method
The DTCs are detected with the one or two driving cycle method in the PCM. Specific DTCs which are considered as a not intermittent failure apply the two driving cycle method. When a malfunction occurs in the signal from a sensor or from another control unit in the first drive cycle, the PCM stores a pending DTC. The MIL does not come on at this time. If the failure continues in the second drive cycle, the PCM stores a confirmed DTC and turns on the MIL.
Engine Start Conditions
When any of the following conditions are met, the engine starts.
- Vehicle is stop and shift position/mode is P.
- Vehicle is stop, shift position/mode is N, and vehicle fixed condition (vehicle is stop and electric parking brake system is operated).
- Vehicle is running and brake pedal is not pressed.
Injection Control
Fuel injection controls include fuel injection amount control, fuel cut control, and fuel pump control. Adaptive PGM-FI (programmed-fuel injection) technology enables accurate fuel controls, which contributes to increasing engine power and decreasing fuel consumption.
Fuel Injection
The fuel injection is determined by adding correction values to a basic injection. The powertrain control module (PCM) controls the amount of fuel injection by the length of time the injector is energized.
Fuel Injection Timing
The fuel injection timing is determined by the PCM, which calculates the injection time for each cylinder based on the signals from the crankshaft position (CKP) sensor and camshaft position (CMP) sensor A. The PCM then controls the time to energize the injector. Therefore, the fuel injection control will vary depending on the state of the vehicle. In addition, the fully sequential injection system is adopted as a fuel injection system.
Fuel Injector
The fuel injectors use multiple nozzles to inject high pressure fuel into the combustion chamber. Providing few injection ports promotes a finer fuel spray and improved fuel consumption by reducing fuel adherence to the top surface of the piston, reduction of hydrocarbons (HC) discharge, and higher engine performance.
1.5 L engine
2.4 L engine
A/F Sensor/HO2S Feedback Air/Fuel Ratio Control
Air fuel ratio control is part of fuel injection control and comprises the steps of:
- Calculating basic injection amount from intake air flow amount and engine speed
- Calculating air fuel ratio correction value from the oxygen density in the exhaust gas and reflecting the calculated values to the injection amount
Air fuel ratio control stops feedback under the following conditions in order to maintain operational performance and catalytic protection.
- When starting the engine or during fuel increase after the engine is started
- While the engine coolant is cold
- During fuel increase under high load
- During fuel increase at high engine speed
- During fuel cut-off at deceleration
Ignition Timing Control
The powertrain control module (PCM) contains the memory for basic ignition timing at various engine speeds and manifold absolute pressures. It also adjusts the timing according to engine coolant temperature and intake air temperature.
Idle Speed Control (High Altitude) (
*: Altitude is based on the value of the barometric pressure sensor.
Fuel Cut-off Control
Fuel Cut-off Control
After warming up, during deceleration with the throttle valve slightly opened from the fully closed position, the powertrain control module (PCM) stops the fuel injection when the engine speed is over the specified value to improve fuel efficiency.
Fuel cut-off at high engine speed
To prevent engine damage, the PCM stops the fuel injection when the engine speed is in the limited area (red zone). PCM stops fuel injection while the vehicle is driven and while at a stop. Engine speed fuel cut is lower when stopped compared to when driven.
| Engine Type | When the vehicle is being driven | When the vehicle is stopped | |
|---|---|---|---|
| 1.5 L engine | 6, 600 rpm | 4, 000 rpm | |
| 2.4 L engine | 7, 000 rpm | 4, 000 rpm | |
At High Speed Driving
PCM stops fuel injection when the vehicle speed is over than the listed speed in the following chart.
| High speed driving |
|---|
| 118 mph (190 km/h) and over |