LEMON Manuals: Even more car manuals for everyone: 1960-2025
Home >> Honda >> 2021 >> HR-V EX, AWD >> Repair and Diagnosis (Single Page) >> Engine Performance >> System >> Engine Control System - Advanced Diagnostics (2 Of 2) >> Advanced Diagnostics >> DTC P16F4
April 5, 2026: LEMON Manuals is launched! Read the announcement.

DTC P16F4

DTC P16F4:  Starter Cut Relay 2 Control Circuit Low Voltage

General Description 

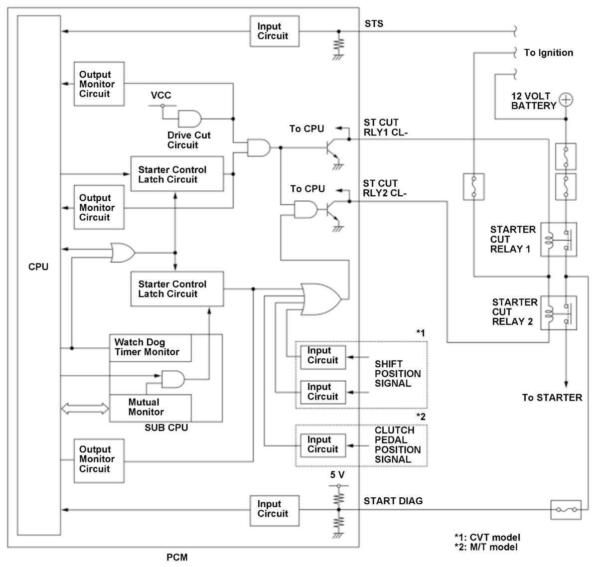
GHH434243Courtesy of HONDA, U.S.A., INC.

The starter control system prevents the starter from accidentally activating when the shift lever position is not in the P or N position (CVT) or the clutch pedal is released (M/T), or when the engine is running. If the vehicle is turned mistakenly while the shift lever position is not in P or N position (CVT) or the clutch pedal is released (M/T) or while the engine is running, the powertrain control module (PCM) will stop power to the starter cut relays. In this system, two starter cut relays are connected in series (starter cut relay 1, starter cut relay 2) to prevent the starter from running continuously due to a starter cut relay malfunction. To activate the starter, the starter control latch circuit and the drive cut circuit which are in the PCM are switched ON to apply power to the starter cut relays. When the starter control latch circuit ON malfunction is detected, the drive cut circuit shuts down output to the starter control latch circuit to prevent the starter from continuing to run. If only the ST CUT RLY2 CL- return signal is LOW while the auto starter latch circuit is OFF (STS OFF, CVT in P or N, M/T when the clutch pedal is pressed to the floor), the PCM detects a malfunction of the ST CUT RLY2 CL- line and stores a DTC.

Monitor Execution, Sequence, Duration, DTC Type 

Execution Continuous
Sequence None
Duration 100 milliseconds or more
DTC Type One drive cycle, MIL off

Enable Conditions 

Condition  
State of the engine Running
Shift lever position* 1 P, N
Clutch pedal* 2 Pressed

*1: CVT model

*2: M/T model

Malfunction Threshold 

The ST CUT RLY2 CL- return signal is LOW for at least 100 milliseconds.

Possible Cause 

NOTE:  The causes shown may not be a complete list of all potential problems, and it is possible that there may be other causes.

Diagnosis Details 

Conditions for setting the DTC 

When a malfunction is detected, a Pending DTC, a Confirmed DTC, and the freeze data are stored in the PCM memory. The MIL does not come on.

Conditions for clearing the DTC 

The Pending DTC, the Confirmed DTC, and the freeze data can be cleared with the scan tool Clear command.