LEMON Manuals: Even more car manuals for everyone: 1960-2025
Home >> Honda >> 2021 >> Odyssey EX >> Repair and Diagnosis >> Engine Performance >> System >> Engine Control System - Advanced Diagnostics (P0602 - U129E) >> DTC Advanced Diagnostics >> DTC P16F3 >> General Description
April 5, 2026: LEMON Manuals is launched! Read the announcement.

DTC P16F3: General Description

GHH442624Courtesy of HONDA, U.S.A., INC.

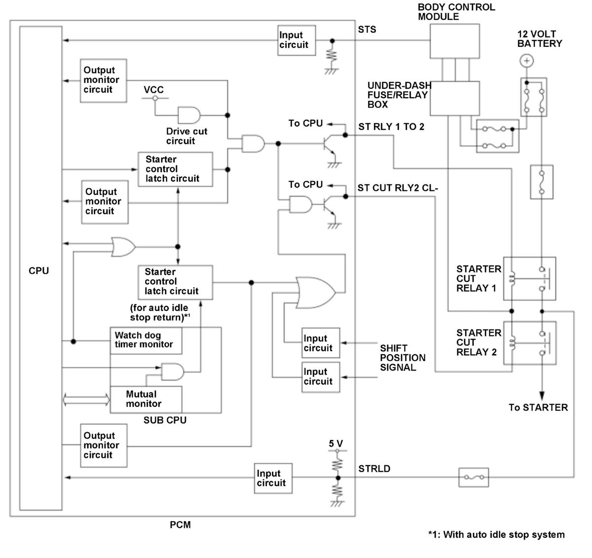
The starter control system prevents the starter from accidentally activating when the shift position is not in P or N position/mode, or when the engine is running. If the vehicle is turned mistakenly while shift position is not in P or N position/mode or while the engine is running, the powertrain control module (PCM) will stop power to the starter cut relays. However, cranking to return from auto idle stop does not correspond to this (if equipped). In this system, two starter cut relays are connected in series (starter cut relay 1, starter cut relay 2) to prevent the starter from running continuously due to a starter cut relay malfunction. To activate the starter, the starter control latch circuit and the drive cut circuit which are in the PCM are switched ON to apply power to the starter cut relays. When the starter control latch circuit ON malfunction is detected, the drive cut circuit shuts down output to the starter control latch circuit to prevent the starter from continuing to run. If the ST RLY 1 TO 2 return signal is LOW for a specified time when the starter is OFF (STS OFF), the PCM detects an open or a short to ground of the ST RLY 1 TO 2 and stores a DTC.