LEMON Manuals: Even more car manuals for everyone: 1960-2025
Home >> Honda >> 2021 >> Pilot Touring, AWD >> Repair and Diagnosis (Single Page) >> Engine Performance >> System >> Engine Control System - Advanced Diagnostics (2 Of 3) >> Engine Control System - Advanced Diagnostics (2 Of 3) >> DTC : P0746 >> General Description
April 5, 2026: LEMON Manuals is launched! Read the announcement.

DTC : P0746: General Description

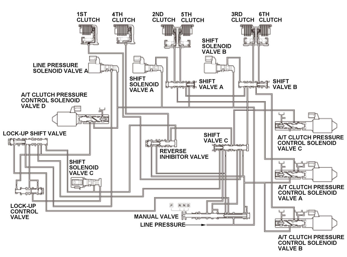
GHH306775Courtesy of HONDA, U.S.A., INC.
GHH306776Courtesy of HONDA, U.S.A., INC.

Hydraulic pressure supply to the clutch by shift solenoid valve output (D position) 

Gear position  Shift solenoid valve  Clutch 
A B 1st 2nd 3rd 4th 5th 6th
Neutral - 1st  ON OFF CPCD - - - - -
1st  ON ON LINE CPCA CPCB CPCC - -
1st-2nd  ON ON LINE CPCA CPCB CPCC - -
2nd  ON ON LINE CPCA CPCB CPCC - -
2nd-3rd  ON ON LINE CPCA CPCB CPCC - -
3rd  OFF ON LINE - CPCB CPCC CPCA -
3rd-4th  OFF ON LINE - CPCB CPCC CPCA -
4th  OFF OFF/(ON) LINE - (CPCB) CPCC CPCA CPCB
4th-5th  OFF OFF LINE - - CPCC CPCA CPCB
5th  OFF OFF/(ON) LINE - (CPCB) CPCC CPCA CPCB
5th-6th  OFF OFF LINE - - CPCC CPCA CPCB
6th  OFF OFF LINE - - CPCC CPCA CPCB

LINE: Line pressure

CPCA: A/T clutch pressure control solenoid valve A pressure

CPCB: A/T clutch pressure control solenoid valve B pressure

CPCC: A/T clutch pressure control solenoid valve C pressure

CPCD: A/T clutch pressure control solenoid valve D pressure

A/T clutch pressure control solenoid valve A is installed on the transmission housing. A/T clutch pressure control solenoid valve A is operated by the powertrain control module (PCM) and converts line pressure to A/T clutch pressure control solenoid valve A pressure. A signal from the PCM is output to A/T clutch pressure control solenoid valve A to supply proper A/T clutch pressure control solenoid valve A pressure to the correct gear clutch according to the shift schedule and the driving conditions. When the current from the PCM is high (ON), A/T clutch pressure control solenoid valve A operates and A/T clutch pressure control solenoid valve A pressure increases. When the current from the PCM is low (OFF), A/T clutch pressure control solenoid valve A turns off and A/T clutch pressure control solenoid valve A pressure decreases. The PCM monitors the input shaft (mainshaft) speed and the output shaft (countershaft) speed according to the shift status determined by the shift schedule. When an improper gear ratio is output for the shift schedule, the PCM detects an A/T clutch pressure control solenoid valve A stuck off failure and stores a DTC.