LEMON Manuals: Even more car manuals for everyone: 1960-2025
Home >> Honda >> 2023 >> Pilot EX-L, AWD >> Repair and Diagnosis >> Transmission >> Automatic Trans >> Automatic Transaxle - Advanced Diagnostics >> Advanced Diagnostics >> DTC Advanced Diagnostics: P083D >> General Description
April 5, 2026: LEMON Manuals is launched! Read the announcement.

DTC Advanced Diagnostics: P083D: General Description

GHH574608Courtesy of HONDA, U.S.A., INC.

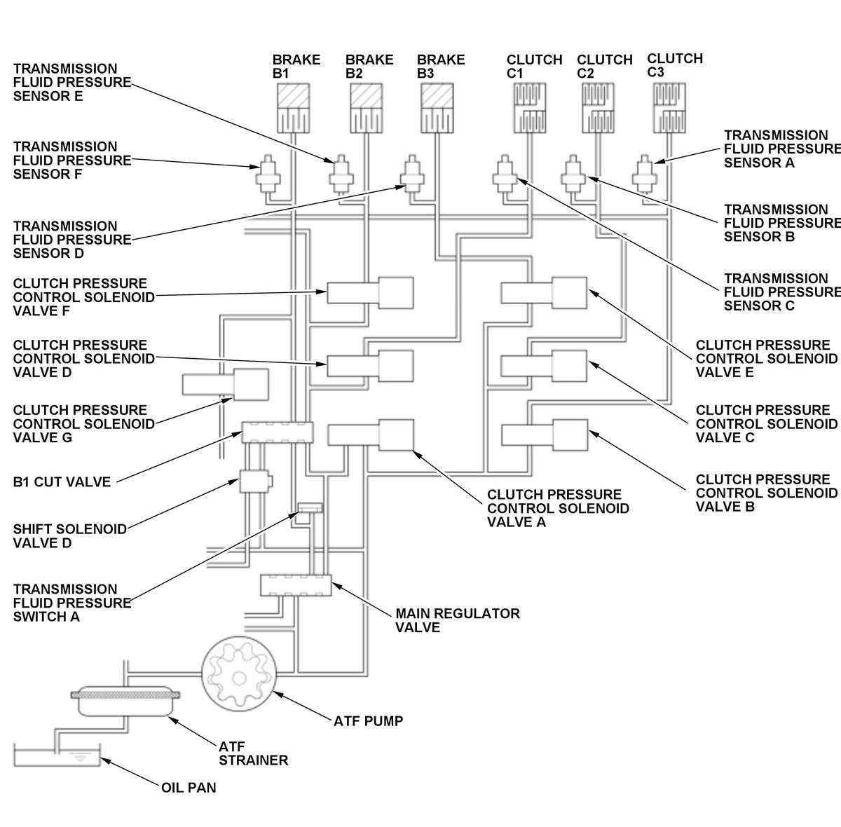
Shift solenoid valve D is installed on the valve body assembly. It is controlled by the ON/OFF signal from the transmission control module (TCM) to apply line pressure to the B1 cut valve. The B1 cut valve does not operate when shift solenoid valve D is OFF, and operates when it is ON. Transmission fluid pressure switch A is installed on the hydraulic passage where transmission fluid pressure switch A outputs ON when the B1 cut valve is not operating. Since the B1 cut valve does not operate when shift solenoid valve D is OFF, the hydraulic pressure is output from the B1 cut valve and turns transmission fluid pressure switch A to ON. Contrary, the B1 cut valve operates when shift solenoid D is ON, the hydraulic pressure is cut off from the B1 cut valve and turns transmission fluid pressure switch A to OFF. If transmission fluid pressure switch A outputs ON for a specified time when the transmission fluid pressure sensor E value is a specified value, the TCM detects a malfunction and stores a DTC.

Monitor Execution, Sequence, Duration, DTC Type 

Execution Continuous
Sequence None
Duration 2.0 seconds or more
DTC Type Two drive cycles, MIL on, shift position indicator blinks