LEMON Manuals: Even more car manuals for everyone: 1960-2025
Home >> Hummer >> 2009 >> H2 4D Utility Pickup >> Repair and Diagnosis >> Engine Performance >> System >> Engine Controls And Fuel - 6.2L - Introduction >> Schematic and Routing Diagrams >> Engine Controls Schematics
April 5, 2026: LEMON Manuals is launched! Read the announcement.

Engine Controls Schematics

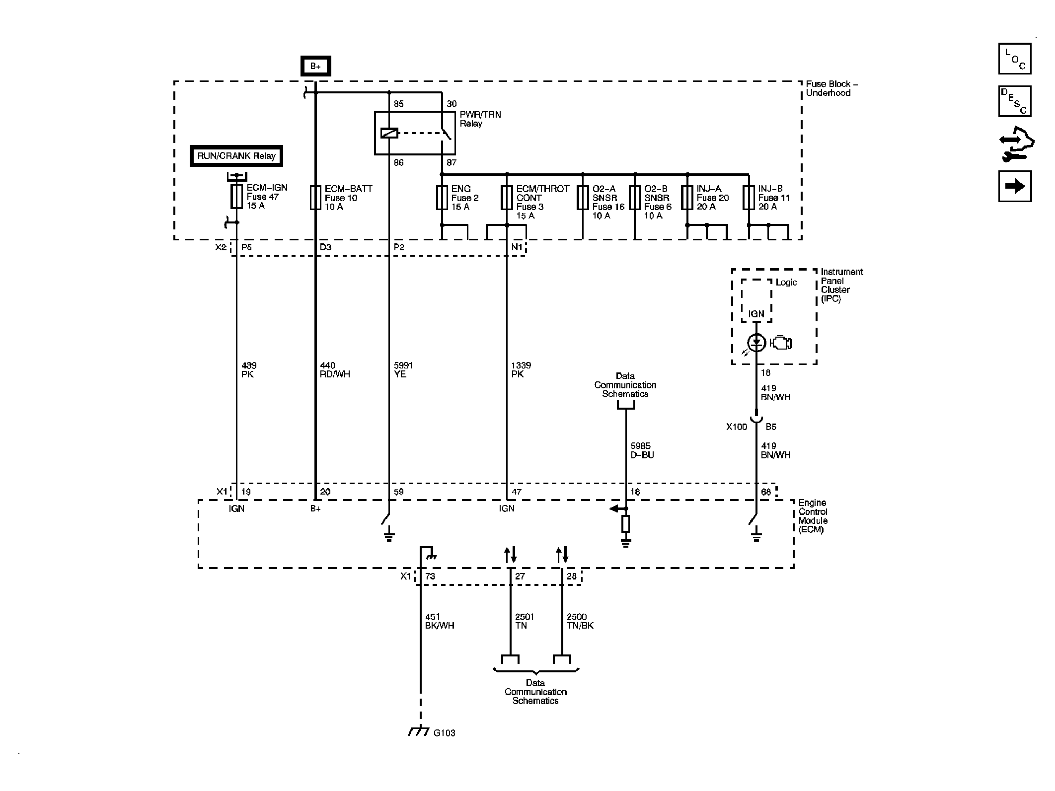
Fig 1: Module Power, Ground & Serial Data References
GM2097180Courtesy of GENERAL MOTORS CORP.
Fig 2: 5-Volt & Low Reference
GM2097181Courtesy of GENERAL MOTORS CORP.
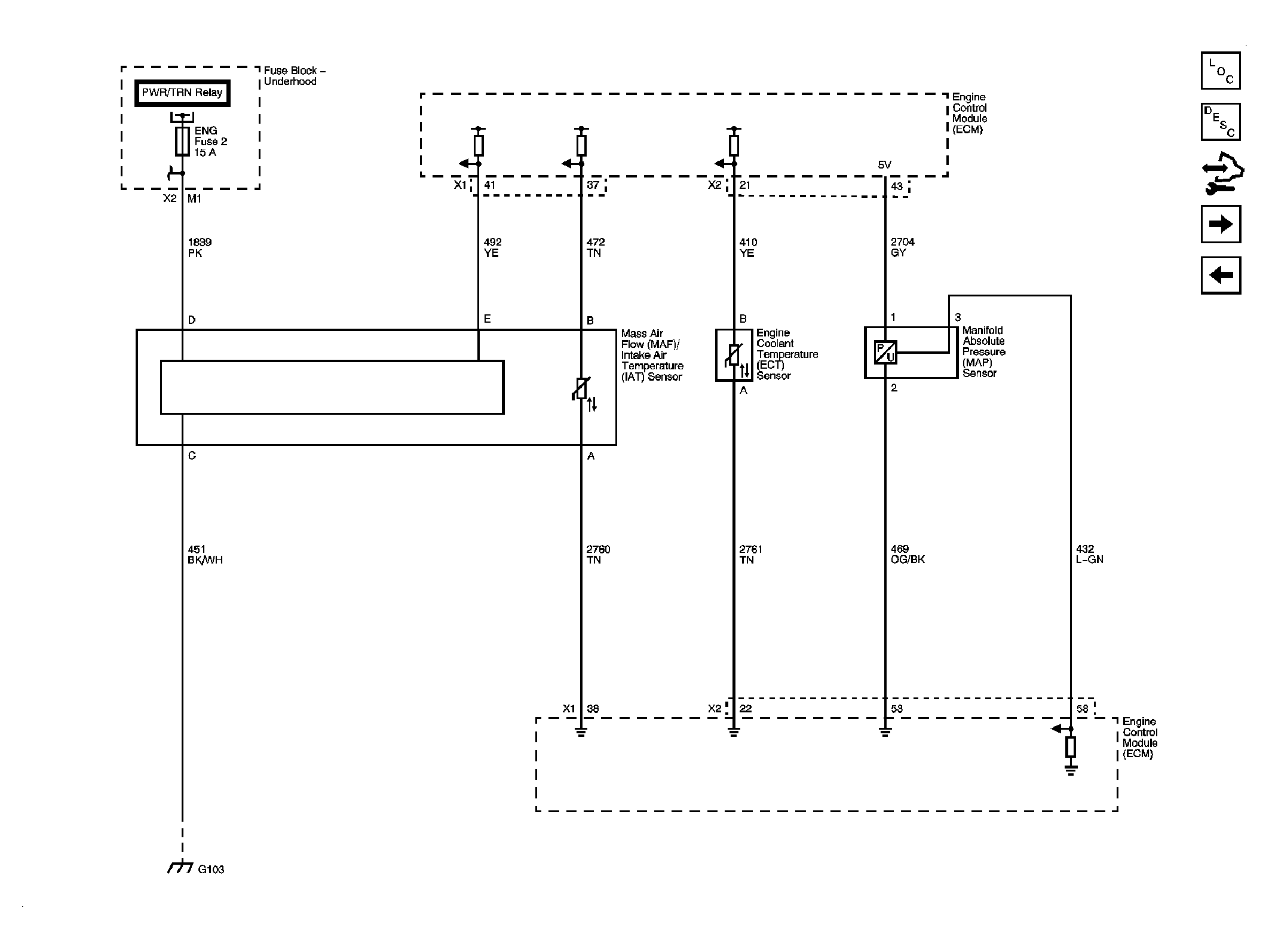
Fig 3: Engine Data Sensors - Pressure & Temperature
GM2097182Courtesy of GENERAL MOTORS CORP.
Fig 4: Engine Data Sensors - Heated Oxygen Sensors
GM2097183Courtesy of GENERAL MOTORS CORP.
Fig 5: Engine Data Sensors - Throttle Controls
GM2097184Courtesy of GENERAL MOTORS CORP.
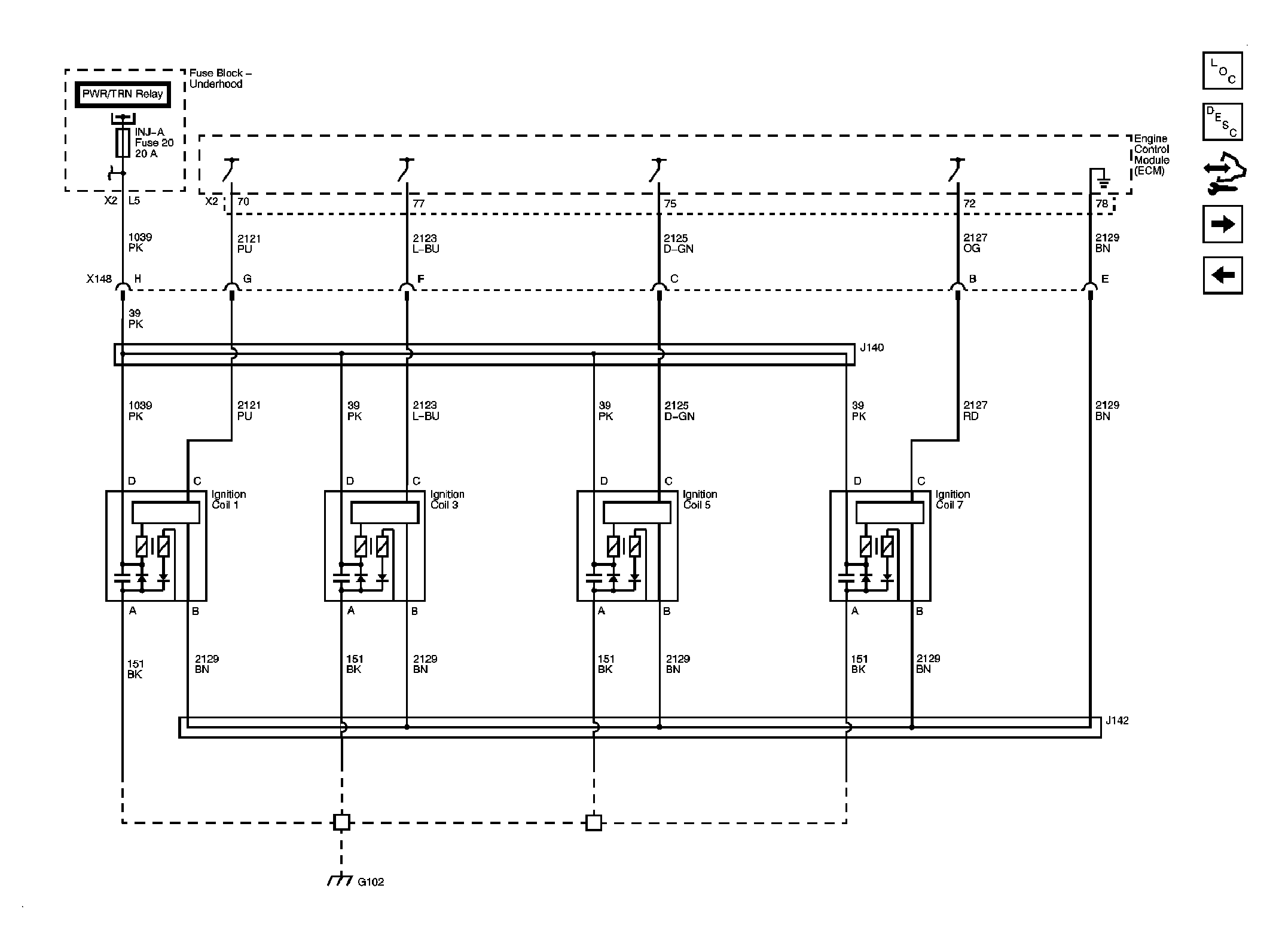
Fig 6: Ignition Controls - Ignition System Coils 1, 3, 5 & 7
GM2097185Courtesy of GENERAL MOTORS CORP.
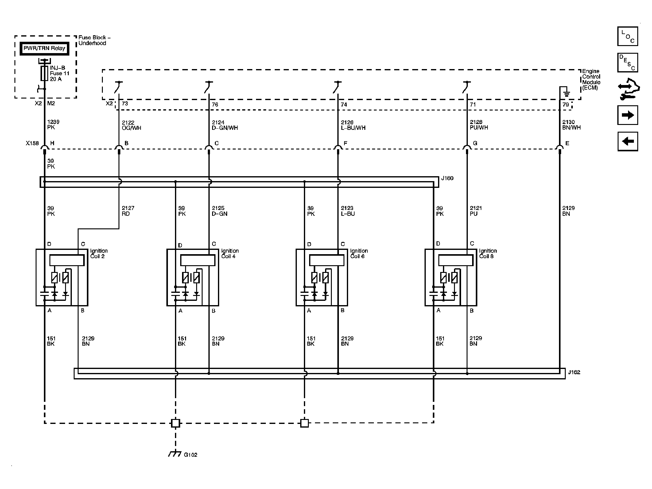
Fig 7: Ignition Controls - Ignition System Coils 2, 4, 6 & 8
GM2097186Courtesy of GENERAL MOTORS CORP.
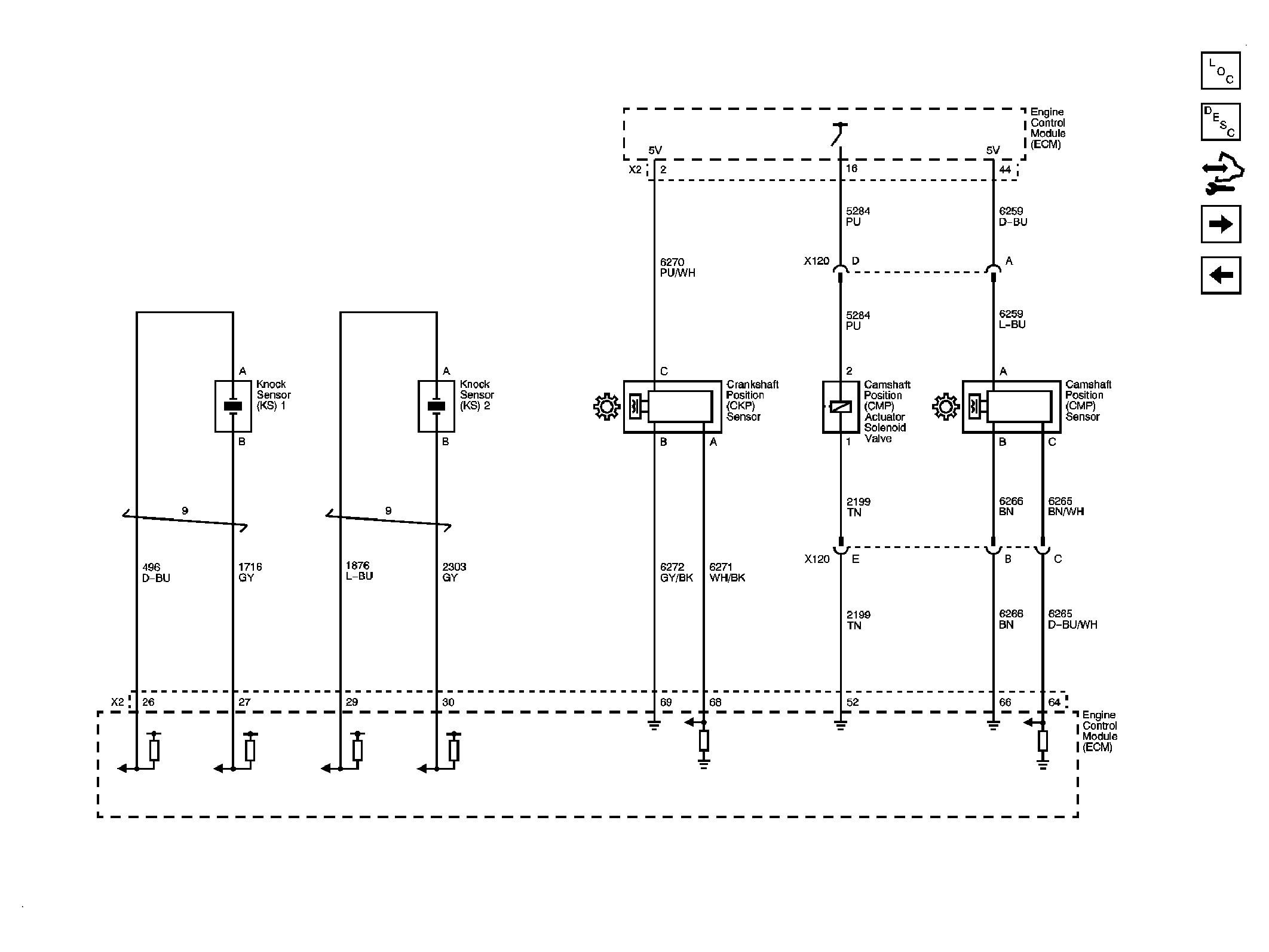
Fig 8: Ignition Controls - Sensors
GM2097187Courtesy of GENERAL MOTORS CORP.
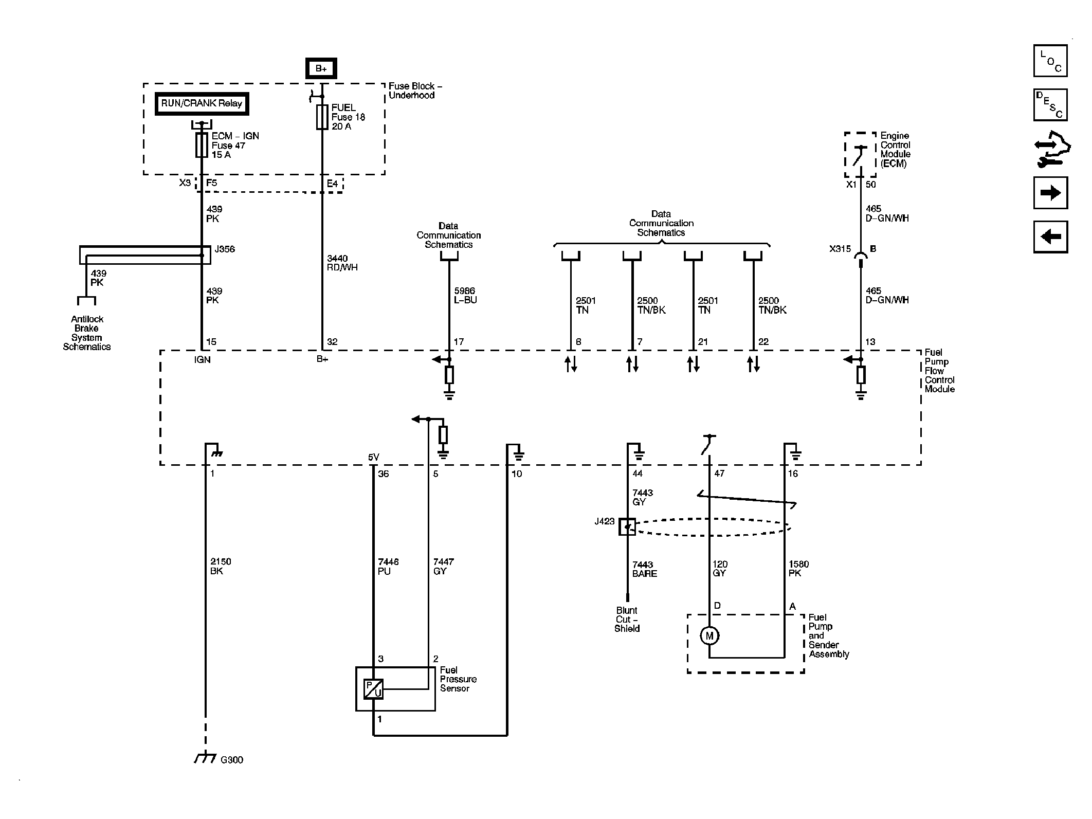
Fig 9: Fuel Pump Controls
GM2097188Courtesy of GENERAL MOTORS CORP.
Fig 10: Fuel Controls - Fuel Injectors
GM2097189Courtesy of GENERAL MOTORS CORP.
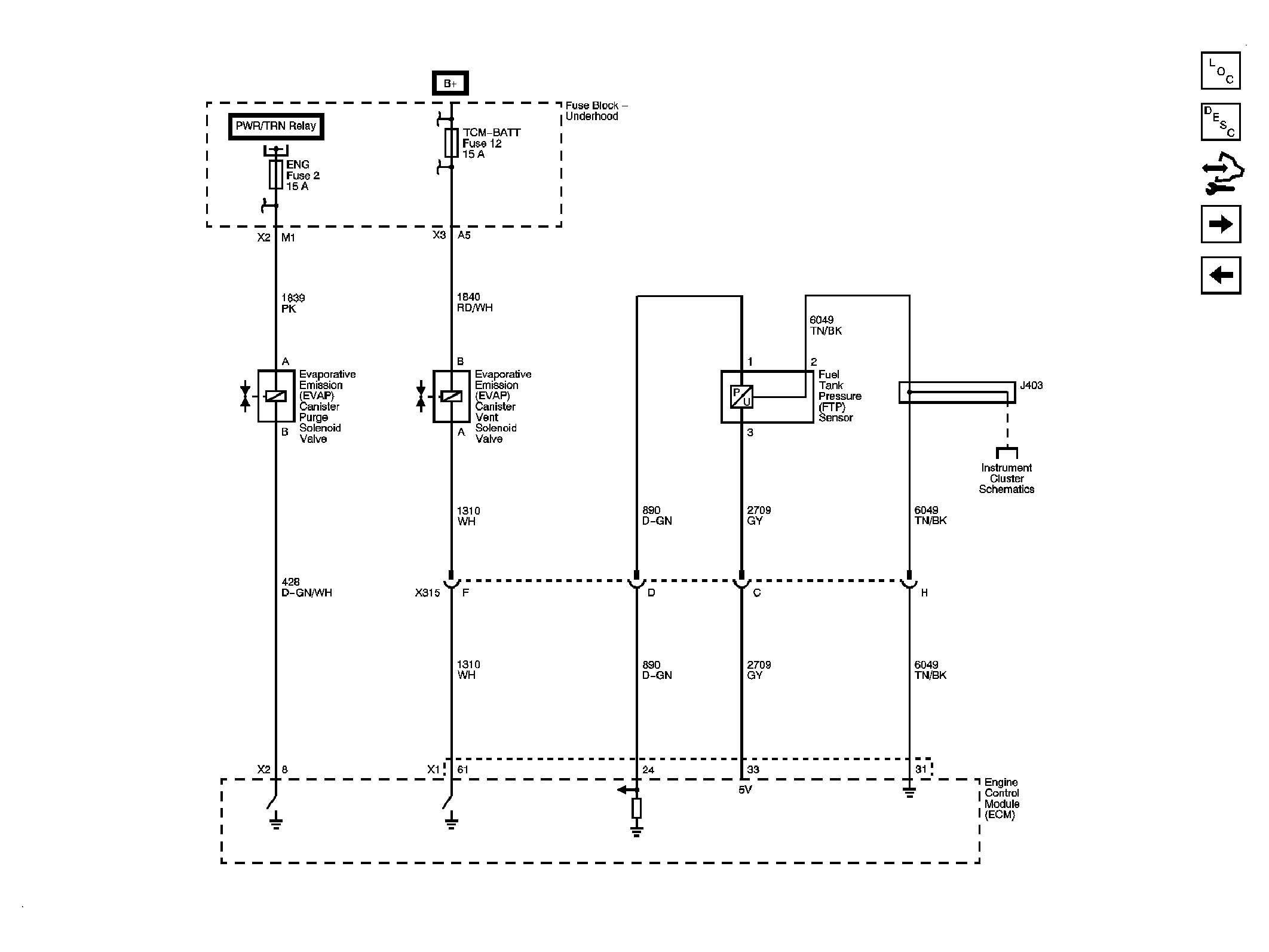
Fig 11: Fuel Controls - EVAP Controls
GM2097190Courtesy of GENERAL MOTORS CORP.
Fig 12: Controlled/Monitored Subsystem References
GM2097191Courtesy of GENERAL MOTORS CORP.