LEMON Manuals: Even more car manuals for everyone: 1960-2025
Home >> Hummer >> 2010 >> H3 Base, Automatic >> Repair and Diagnosis >> Body & Frame >> Fixed And MOVEABLE Windows >> Schematic and Routing Diagrams >> Defogger Schematics
April 5, 2026: LEMON Manuals is launched! Read the announcement.

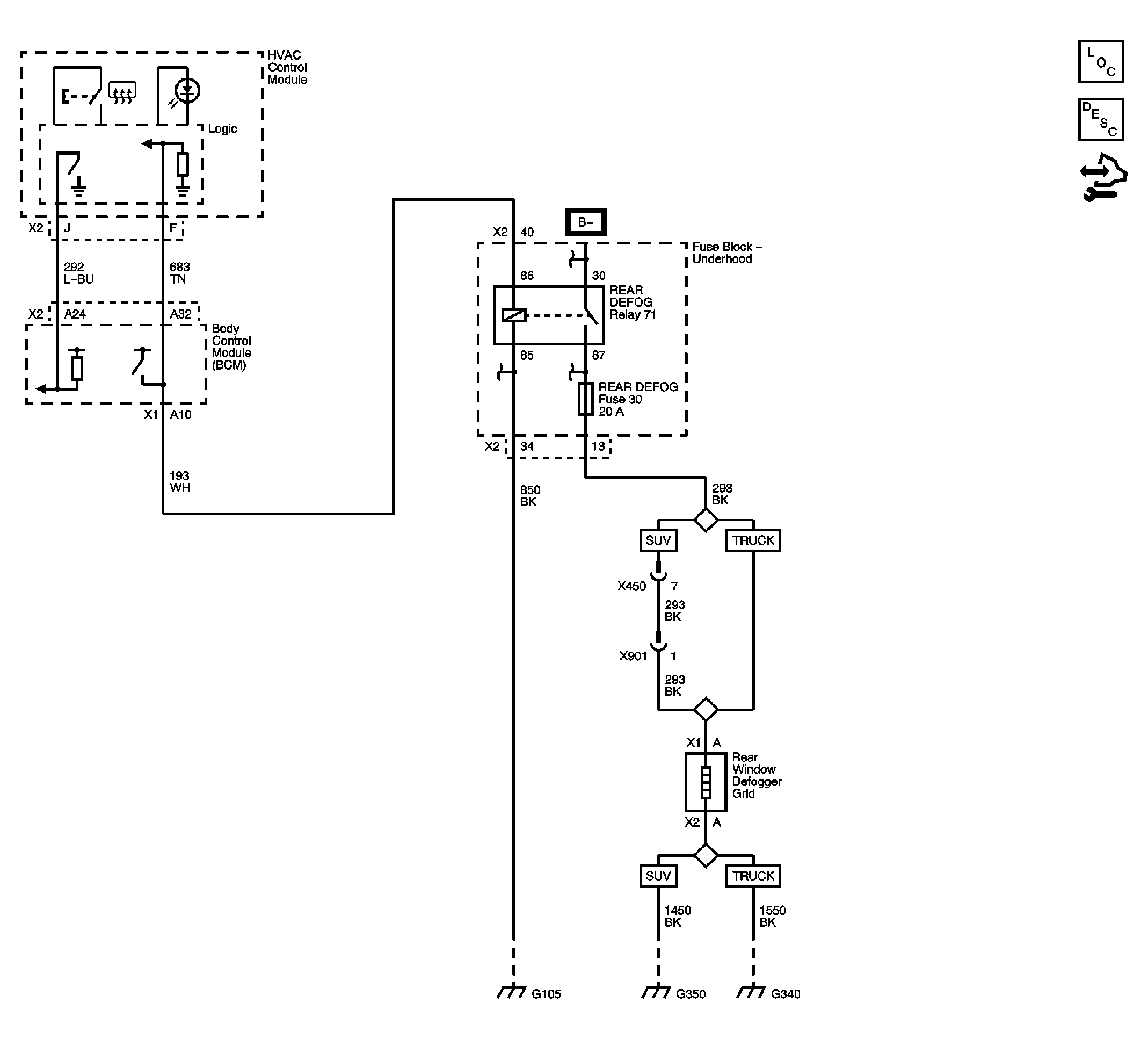
Defogger Schematics

Fig 1: Defogger
GM2243928Courtesy of GENERAL MOTORS CORP.