LEMON Manuals: Even more car manuals for everyone: 1960-2025
Home >> Hummer >> 2010 >> H3 Base, Automatic >> Repair and Diagnosis >> Body & Frame >> Fixed And MOVEABLE Windows >> Schematic and Routing Diagrams >> Moveable Window Schematics
April 5, 2026: LEMON Manuals is launched! Read the announcement.

Moveable Window Schematics

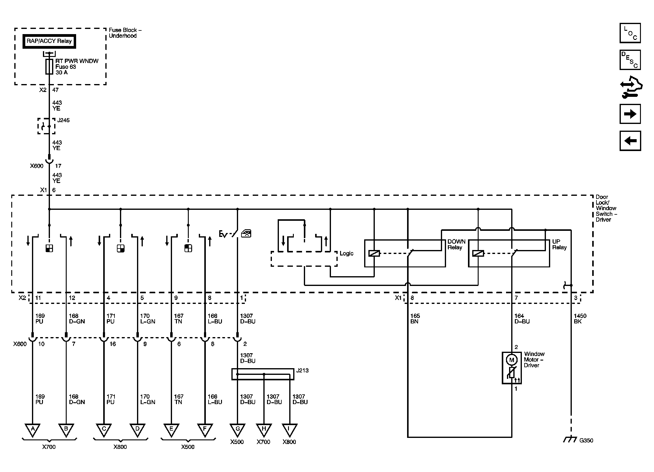
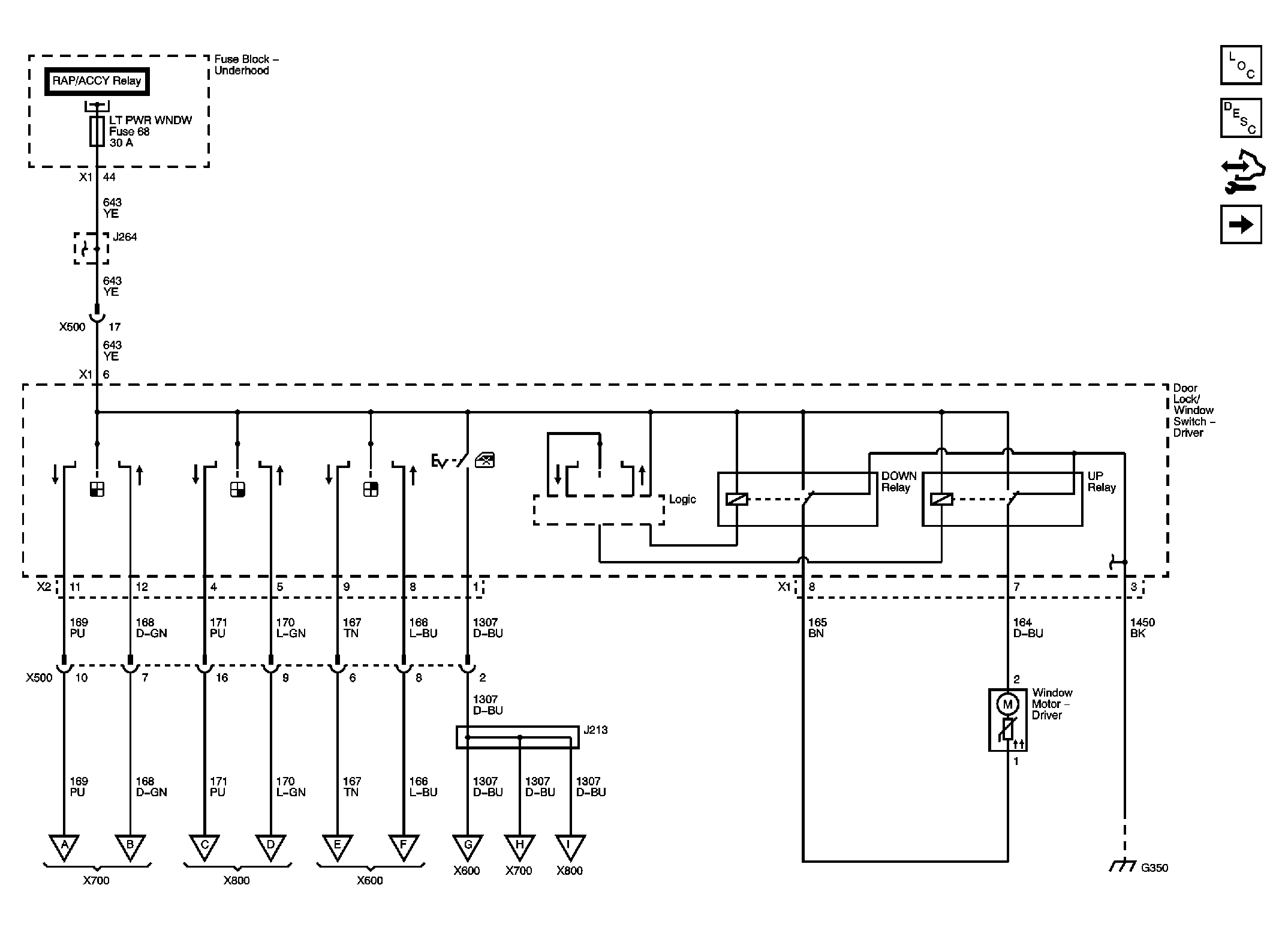
Fig 1: Driver Door (Left Hand Drive)
GM2244025Courtesy of GENERAL MOTORS CORP.
Fig 2: Driver Door (Right Hand Drive)
GM2244027Courtesy of GENERAL MOTORS CORP.
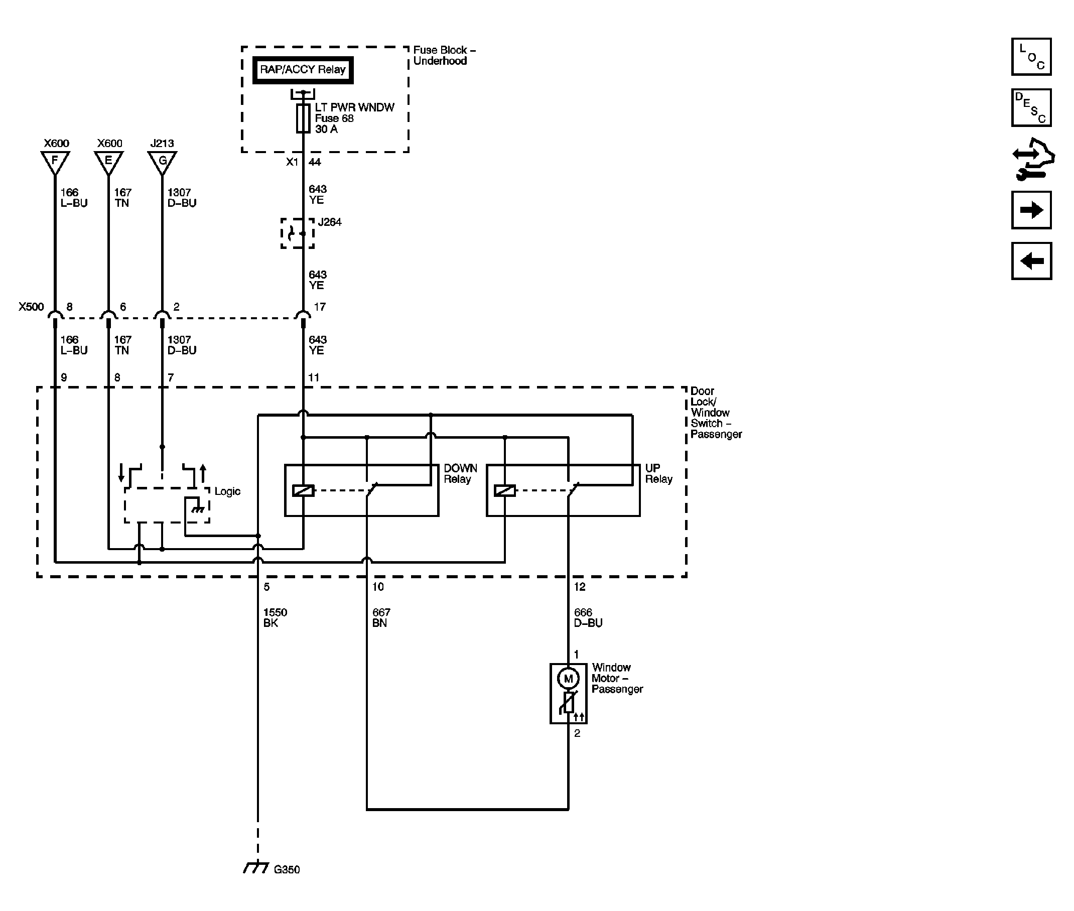
Fig 3: Passenger Door (Left Hand Drive)
GM2244028Courtesy of GENERAL MOTORS CORP.
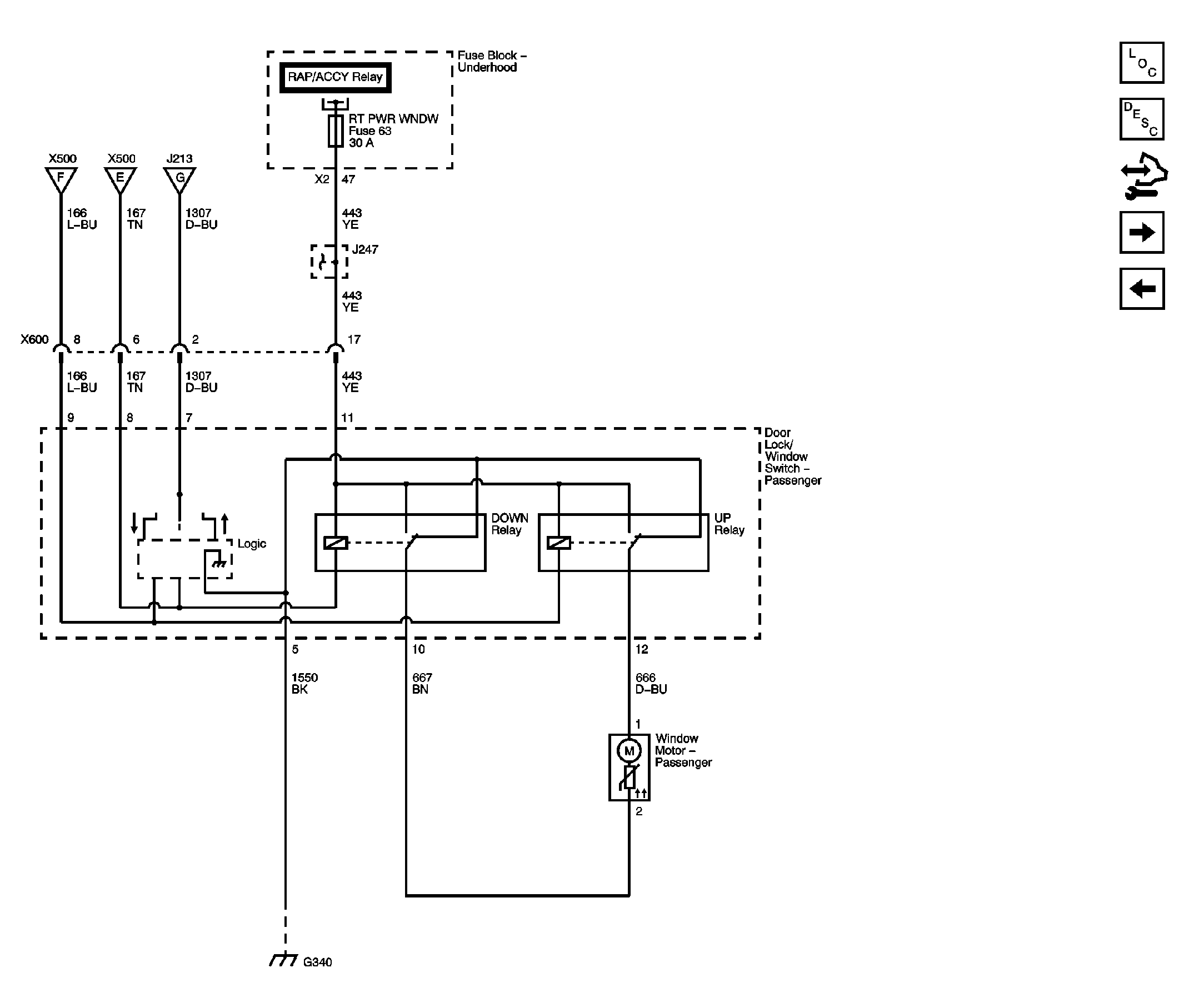
Fig 4: Passenger Door (Right Hand Drive)
GM2244029Courtesy of GENERAL MOTORS CORP.
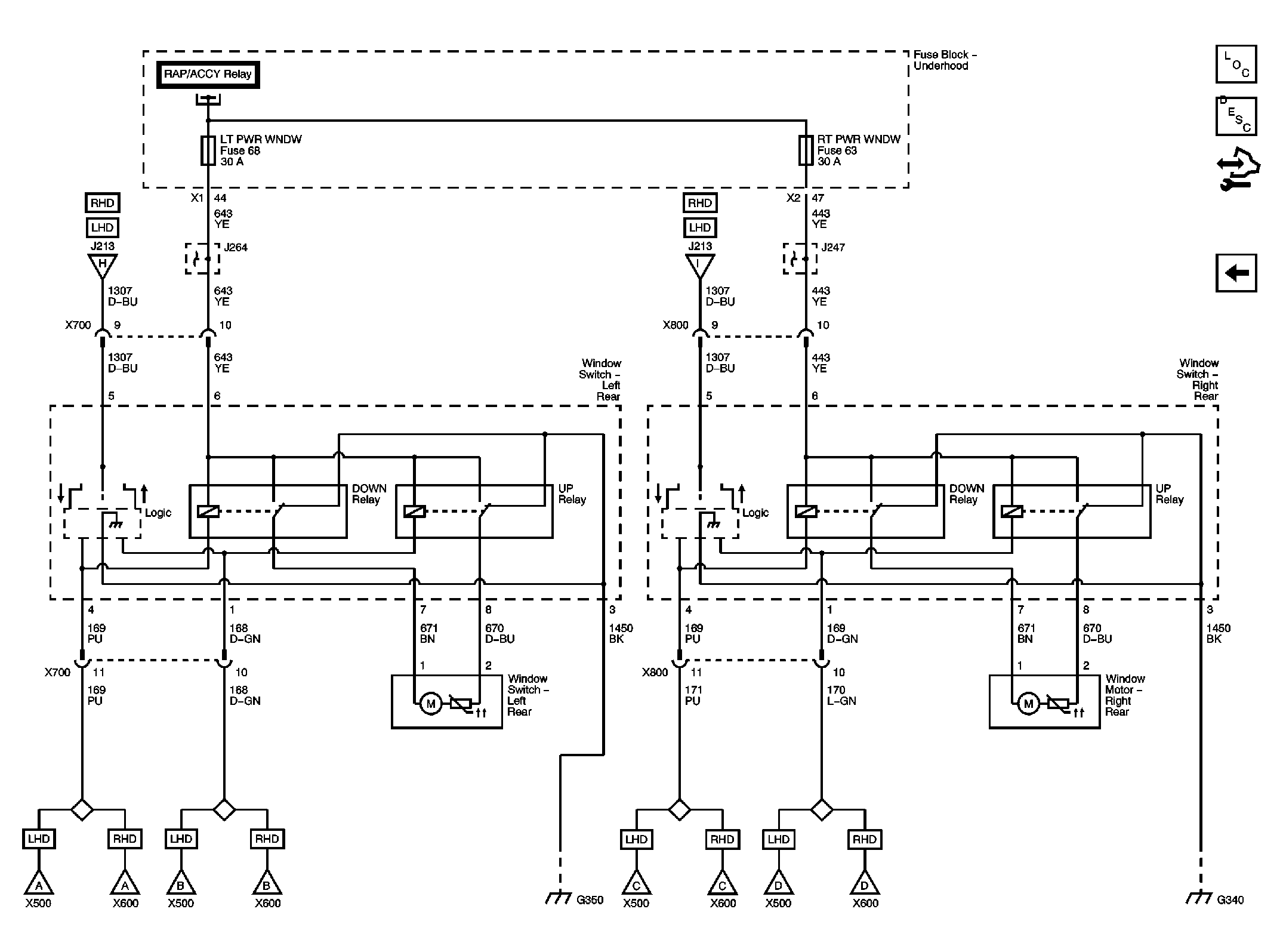
Fig 5: Rear Doors
GM2244030Courtesy of GENERAL MOTORS CORP.