LEMON Manuals: Even more car manuals for everyone: 1960-2025
Home >> Hyundai >> 1993 >> Elantra L4-1.8L >> Repair and Diagnosis >> Diagrams >> Electrical Diagrams >> Automatic Transmission/Transaxle >> Shift Interlock Control Module
April 5, 2026: LEMON Manuals is launched! Read the announcement.

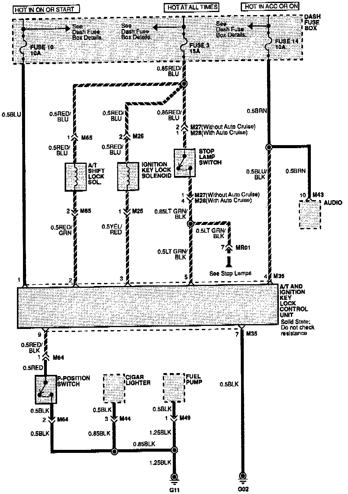
Shift Interlock Control Module

A/T And Ignition Key Lock Controls: