LEMON Manuals: Even more car manuals for everyone: 1960-2025
Home >> Hyundai >> 1996 >> Elantra L4-1.8L >> Repair and Diagnosis >> Powertrain Management >> Computers and Control Systems >> Knock Sensor >> Testing and Inspection
April 5, 2026: LEMON Manuals is launched! Read the announcement.

Knock Sensor: Testing and Inspection




TROUBLESHOOTING PROCEDURES










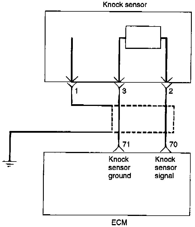
CIRCUIT DIAGRAM








HARNESS INSPECTION PROCEDURES


SENSOR INSPECTION
1. Disconnect the knock sensor connector.




2. Measure resistance between the terminal 2 and 3.

Standard value: about 5M ohms at 20°C (68°F)

3. If the resistance is continual, replace the knock sensor.

Tightening torque: 16-28 Nm (11.8-18.4 lb.ft.)

4. Measure the capacitance between terminals 2 & 3.

Standard value: 800-1600 pF

TROUBLESHOOTING HINTS
Use the above diagnostics, when knock sensor signal is abnormally low.